silumin7 Опубліковано: 8 січня 2019 Поділитись Опубліковано: 8 січня 2019 (змінено) Посоветуйте, как исправить в эскизных планах на застройку с учётом приведённого ниже замечания в отказе на оформление стройпаспорта. В плане застройки канализационный слив из дома указан в септик. "Відповідно до п. 6.1.41 та п. 6.1.42 ДБН Б.2.2-12:2018 «ПЛАНУВАННЯ І ЗАБУДОВА ТЕРИТОРІЙ» за відсутності мереж міської (селищної) каналізації необхідно передбачити каналізування садиб з використанням локальних очисних споруд згідно з вимогами [89], [91]. Обладнання внутрішньо будинкової каналізації з відведенням побутових стоків у вигріб не допускається." Пересмотрел два ДБН: ДБН В.2.5-64:2012 "Внутрішній водопровід та каналізація" (89) ДБН В.2.5-75:2013 "Каналізація. Зовнішні мережі та споруди" (91), но ничего конкретного не смог вычитать кроме общих фраз. ПОМОГИТЕ!!! Змінено 8 січня 2019 користувачем silumin7 Посилання на коментар Поділитися на інших сайтах More sharing options...
shneider_vova Опубліковано: 8 січня 2019 Поділитись Опубліковано: 8 січня 2019 Посоветуйте, как исправить в эскизных планах на застройку с учётом приведённого ниже замечания в отказе на оформление стройпаспорта. В плане застройки канализационный слив из дома указан в септик. "Відповідно до п. 6.1.41 та п. 6.1.42 ДБН Б.2.2-12:2018 «ПЛАНУВАННЯ І ЗАБУДОВА ТЕРИТОРІЙ» за відсутності мереж міської (селищної) каналізації необхідно передбачити каналізування садиб з використанням локальних очисних споруд згідно з вимогами [89], [91]. Обладнання внутрішньо будинкової каналізації з відведенням побутових стоків у вигріб не допускається." может быть, указать, какой септик, например, 2 х камерный септик, 1-ая камера герметичная? 1 Посилання на коментар Поділитися на інших сайтах More sharing options...
Юдин Денис Опубліковано: 8 січня 2019 Поділитись Опубліковано: 8 січня 2019 Посоветуйте, как исправить в эскизных планах на застройку с учётом приведённого ниже замечания в отказе на оформление стройпаспорта. В плане застройки канализационный слив из дома указан в септик. "Відповідно до п. 6.1.41 та п. 6.1.42 ДБН Б.2.2-12:2018 «ПЛАНУВАННЯ І ЗАБУДОВА ТЕРИТОРІЙ» за відсутності мереж міської (селищної) каналізації необхідно передбачити каналізування садиб з використанням локальних очисних споруд згідно з вимогами [89], [91]. Обладнання внутрішньо будинкової каналізації з відведенням побутових стоків у вигріб не допускається." Пересмотрел два ДБН: ДБН В.2.5-64:2012 "Внутрішній водопровід та каналізація" (89) ДБН В.2.5-75:2013 "Каналізація. Зовнішні мережі та споруди" (91), но ничего конкретного не смог вычитать кроме общих фраз. ПОМОГИТЕ!!! Пусть архитектор (ГАП) проекта напишет в пояснительной записке: Инженерные сети запроектировать исходя из такого хоборудования территории: 1)водопроводом – вода из водопроводной сети или колодца; 2)канализацией – отвод стоков в выгребную яму или придомную, биологическую очистительную станцию; и пусть обозначит на генплане септик, подключение воды к дому и сток в в септик 2 Посилання на коментар Поділитися на інших сайтах More sharing options...
silumin7 Опубліковано: 9 січня 2019 Автор Поділитись Опубліковано: 9 січня 2019 Пусть архитектор (ГАП) проекта напишет в пояснительной записке: Инженерные сети запроектировать исходя из такого хоборудования территории: 1)водопроводом – вода из водопроводной сети или колодца; 2)канализацией – отвод стоков в выгребную яму или придомную, биологическую очистительную станцию; и пусть обозначит на генплане септик, подключение воды к дому и сток в в септик Так и было показано. Ввод воды в дом от вводного колодца водопроводной магистрали. Канализация в септик. Дописал от руки септик герметичный и подал повторно, посмотрю что ответят. Просто думал, что есть какой-то специальный термин для оконечного канализационного сооружения герметичного, которое необходимо указать. Посилання на коментар Поділитися на інших сайтах More sharing options...
Юдин Денис Опубліковано: 9 січня 2019 Поділитись Опубліковано: 9 січня 2019 Так и было показано. Ввод воды в дом от вводного колодца водопроводной магистрали. Канализация в септик. Дописал от руки септик герметичный и подал повторно, посмотрю что ответят. Просто думал, что есть какой-то специальный термин для оконечного канализационного сооружения герметичного, которое необходимо указать. если нужен будет проект септика-выгребной ямы- обращайтесь 1 Посилання на коментар Поділитися на інших сайтах More sharing options...
silumin7 Опубліковано: 9 січня 2019 Автор Поділитись Опубліковано: 9 січня 2019 Спасибо большое, но, наверное, у меня кроме герметичной ёмкости ПВХ других вариантов нет. Участок всего 5,5 соток, расстояние от фундамента до планируемого септика 3-3,5 метра. При этом цокольный этаж, заглубление подошвы ленты фундамента 1,8 метра, грунты лёсовые, суглинок. Чтобы не допустить замокания грунта в подошве ленты фильтрация в грунт исключена. Хотя с вопросом канализации ещё досконально не разбирался. Посилання на коментар Поділитися на інших сайтах More sharing options...
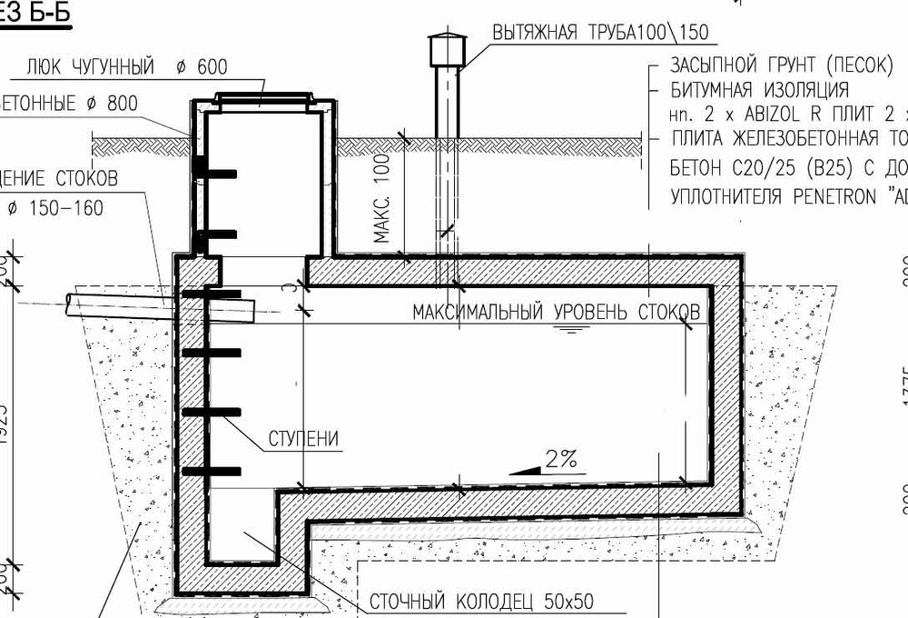
Юдин Денис Опубліковано: 10 січня 2019 Поділитись Опубліковано: 10 січня 2019 Хотя с вопросом канализации ещё досконально не разбирался. как по мне то лучше биоочистной, но если выгребная яма- то лучше так как на разрезе. септик должен быть водонепроницаемый Посилання на коментар Поділитися на інших сайтах More sharing options...
Рекомендовані повідомлення
Створіть акаунт або увійдіть у нього для коментування
Ви маєте бути користувачем, щоб залишити коментар
Створити акаунт
Зареєструйтеся для отримання акаунта. Це просто!
Зареєструвати акаунтУвійти
Вже зареєстровані? Увійдіть тут.
Увійти зараз