Interso Опубліковано: 25 липня 2012 Поділитись Опубліковано: 25 липня 2012 Если гонять два насоса то тогда косвенник можно за гидрострелкой подключить и непокупать трехходовой кран, а если ставить до ГС то тогда надо пакупить кран и будет работать один насос, как у Вас на схеме. Смысл в экономии на трехходовике, но тогда работают два насоса и возможно болие длительный нагрев воды в отопительный период. Так схема рабочая? Да, вы вообще поняли то что сказали. Тоисть по вашему купить два насоса и эксплуатировать их в процесе нагрева это экономнее чем один насос и трёхходовик? Дальше,для того чтобы одновременно работала система отопления и нагрев бойлера- другими словами это называется Full Comfort, для этого у вас должен быть котёл который должен покрыть теплопотери дома и мощность теплообменника бойлера одновременно ну и плюс к этому толстый кошелёк на кубы газа. Улавливаете суть что такое приоритет по ГВС. Посилання на коментар Поділитися на інших сайтах More sharing options...
Родео Слава Опубліковано: 26 липня 2012 Автор Поділитись Опубліковано: 26 липня 2012 (змінено) Дальше,для того чтобы одновременно работала система отопления и нагрев бойлера- другими словами это называется Full Comfort, для этого у вас должен быть котёл который должен покрыть теплопотери дома и мощность теплообменника бойлера одновременно ну и плюс к этому толстый кошелёк на кубы газа. Улавливаете суть что такое приоритет по ГВС. Я вот в этом как раз и хочу разобраться, как предлагает производитель присоединить бойлер нарисовал на схеме и прикрепил, там как не крути котел управляет двумя насосами одним включает ГВС другой отключает отопление, нагрел бойлер дальше продолжает маслать отопление, тоесть котел их тактует, бойлер на 160 литров. Вот я и хочу понять как с точки зрения расхода газа лудче: - быстрей прогревать бойлер и подымать температуру в доме чтоб котел их такотовал, - или как я хотел сделать система отопления и нагрев бойлера- другими словами это называется Full Comfort, может я в чем то и неправ, хочу услышать мнение. И как тогда будет себя чуствовать чугунный теплобменник котла если он нагрел ГВС 60 градусов, потм включил отопление а там 30 градусов, а так ГС перепад температур сглаживала? ПС посоветуйте трехходовой кран с приводом не самый дорогой, приемлемого качества, или по этой схеме можно обойтись безнего? Змінено 26 липня 2012 користувачем Родео Слава Посилання на коментар Поділитися на інших сайтах More sharing options...
Interso Опубліковано: 26 липня 2012 Поділитись Опубліковано: 26 липня 2012 Я вот в этом как раз и хочу разобраться, как предлагает производитель присоединить бойлер нарисовал на схеме и прикрепил, там как не крути котел управляет двумя насосами одним включает ГВС другой отключает отопление, нагрел бойлер дальше продолжает маслать отопление, тоесть котел их тактует, бойлер на 160 литров. Вот я и хочу понять как с точки зрения расхода газа лудче: - быстрей прогревать бойлер и подымать температуру в доме чтоб котел их такотовал, - или как я хотел сделать система отопления и нагрев бойлера- другими словами это называется Full Comfort, может я в чем то и неправ, хочу услышать мнение. И как тогда будет себя чуствовать чугунный теплобменник котла если он нагрел ГВС 60 градусов, потм включил отопление а там 30 градусов, а так ГС перепад температур сглаживала? ПС посоветуйте трехходовой кран с приводом не самый дорогой, приемлемого качества, или по этой схеме можно обойтись безнего? Сделайте вот так и незабудте поставить обратные клапана. При такой схеме у вас ничего ненадо будет переделывать в мозгах котла и он прекрасно будет работать по заводской схеме. В случае с трёхходовиком то вам надо будет изменить схему управления тоисть влазить в мозги котла и трёхходовик по всей видимости должен быть с концевиками, точно можно сказать только после просмотра электрической схемы котла. 1 Посилання на коментар Поділитися на інших сайтах More sharing options...
Родео Слава Опубліковано: 26 липня 2012 Автор Поділитись Опубліковано: 26 липня 2012 (змінено) Меня в последнем варианте все устравивает, пускай котел тактует ГВС и отопление, только вот как перепад темперетуры скажется на чугунном теплообменнике при тактовании? Или ему самое главное шоб небыло сильного перепада на подаче и обратке? Пс схема сильно упрощенная так сказать общий принцип(клапана, краны,воздушники не рисовал.) Подскижите еще какие реле покупить(название марка) Змінено 26 липня 2012 користувачем Родео Слава Посилання на коментар Поділитися на інших сайтах More sharing options...
Interso Опубліковано: 26 липня 2012 Поділитись Опубліковано: 26 липня 2012 Меня в последнем варианте все устравивает, пускай котел тактует ГВС и отопление, только вот как перепад темперетуры скажется на чугунном теплообменнике при тактовании? Или ему самое главное шоб небыло сильного перепада на подаче и обратке? Пс схема сильно упрощенная так сказать общий принцип(клапана, краны,воздушники не рисовал.) Подскижите еще какие реле покупить(название марка) Да ничегодам такого с тактованием и перепадом температур страшного небудет. Никаких реллюшек вам покупать ненадо.На колодке котла подключаете насос и датчик бойлера и всё. Дайте электрическую схему котла а то вы так долго будете толочь воду в ступе. Посилання на коментар Поділитися на інших сайтах More sharing options...
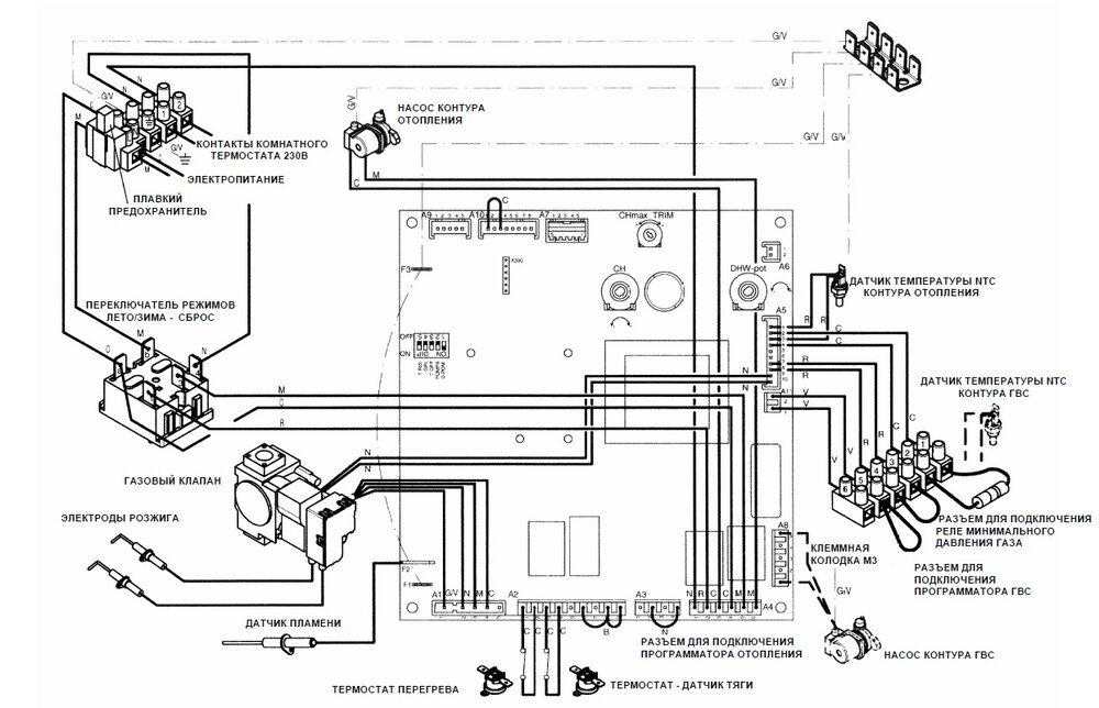
Родео Слава Опубліковано: 26 липня 2012 Автор Поділитись Опубліковано: 26 липня 2012 На схеме я все нашел :drinks: , эти релюхи мне нужны для подключение насосов отопления и ТП и узла подмеса Посилання на коментар Поділитися на інших сайтах More sharing options...
Interso Опубліковано: 26 липня 2012 Поділитись Опубліковано: 26 липня 2012 На схеме я все нашел :drinks: , эти релюхи мне нужны для подключение насосов отопления и ТП и узла подмеса Ну вот видите как всё просто,реллюшки вам нужны чтобы разгрузить нагрузку на плату управления, покупаете их на радио-рынке ,там их разных полно. Посилання на коментар Поділитися на інших сайтах More sharing options...
Fuzik Опубліковано: 27 липня 2012 Поділитись Опубліковано: 27 липня 2012 Ну вот видите как всё просто,реллюшки вам нужны чтобы разгрузить нагрузку на плату управления, покупаете их на радио-рынке ,там их разных полно. Только вот разных не надо. Релюшка на 220 штука серьезная, с паршивого китайца при пробое обмотки можно получить 220 на плату котла. Finder только брать. Посилання на коментар Поділитися на інших сайтах More sharing options...
Diver Опубліковано: 27 липня 2012 Поділитись Опубліковано: 27 липня 2012 или акуратно все комммутировать только на 12В . Посилання на коментар Поділитися на інших сайтах More sharing options...
Interso Опубліковано: 27 липня 2012 Поділитись Опубліковано: 27 липня 2012 Только вот разных не надо. Релюшка на 220 штука серьезная, с паршивого китайца при пробое обмотки можно получить 220 на плату котла. Finder только брать. Та ну прямо такие страшилки, Китайские Hongfa ничем не хуже брендовых,при пробое катушки можно получить подарок от любого производителя. В основном релюшки страдают не катушкой а контактами переключения.ИМХО Посилання на коментар Поділитися на інших сайтах More sharing options...
Рекомендовані повідомлення
Створіть акаунт або увійдіть у нього для коментування
Ви маєте бути користувачем, щоб залишити коментар
Створити акаунт
Зареєструйтеся для отримання акаунта. Це просто!
Зареєструвати акаунтУвійти
Вже зареєстровані? Увійдіть тут.
Увійти зараз