goga777 Опубліковано: 9 червня 2014 Поділитись Опубліковано: 9 червня 2014 Так вышло что я и моя супруга инженеры. И мы таки решили построить для себя и своего 8 летнего детеныша маленькое гнездышко. Наверное есть много тем которые начинаются подобным образом....надоели бетонные джунгли, любопытные соседи и полное отсутствие мест на парковке. Действительно надоело! Долго даже боялись мечтать что можем быть домовладельцами, потом таки начали, потом стали планировать 3 х этажные дома площадью от 450 кв.м. с бассейном и домом для прислуги. После чего я как инженер ОВ ВК рассказал сколько такое удовольствие может стоить. Понемножку начали опускаться на землю. После долгих раздумий решили строить 3 х комнатную квартиру на земле, не отказывая себе в небольших удовольствиях, а именно таких как терраса, гардеробная, доп санузле и прочее... Родители, дай им бог здоровья живут в г.Белая Церковь, поэтому направление выбралось само собой. Участок искали не очень долго, буквально за неделю подвернулся подходящий, также мой кум тоже изъявил желание частного домовладения. И таки в августе 2013 г мы с кумом пополам купили 15 соток в селе Путровка Васильковского р-на, на двоих, благо дорога есть по две стороны участка и его разделение вполне реально. Чем понравился 1) соседи рядом живут ( я наивный надеялся на какую то взаимопомощь, например с электричеством) 2) рядом смешанный лесок сосна + дубовая роща 3) рядом отличный комплекс "ранчо боливар" 4) до работы на машине (киев, голосеевский р-н) 20-25 минут не спеша 5) просто понравился 14 Посилання на коментар Поділитися на інших сайтах More sharing options...
goga777 Опубліковано: 10 червня 2014 Автор Поділитись Опубліковано: 10 червня 2014 Достаточно долго думал из чего строить, таки решил газоблок аерок д400 400 мм, однослойная стена без утеплителя, фундамент ленточный монолитный. Изначально хотел крышу из битумной черепицы, но вот расположение рядом( 25м ) линии электропередач 10 кВ немного смущало. Поэтому считаю не лишним дополнительный экран от электромагнитного излучения в виде металлочерепицы или проф настила. Есть много идей по реализации инженерных коммуникаций, по мере их воплощения буду делиться. Бригаду строителей выбирал на открытом тендере с этого сайта. Сразу скажу, перебрал 3-4 компании, среди которых были и явные мошенники! БУДЬТЕ БДИТЕЛЬНЫ ! Ну строители есть, желание хоть отбавляй, лед тронулся 15 апреля 2014 года. Сразу скажу строю в первый раз, опыта как такового нет. Но уверен что справлюсь. По роду своей деятельности на чужих стройках бывал и участвовал. Началось все с разметки участка. Приехали ребята, руководитель Володя. Оказалось очень полезным что я перед покупкой участка сделал геологию . Проект Изготавливается "на лету" но не так как обычно а в нормальном режиме. Объяснюсь "как обычно" я наблюдал. Это заказчик приезжал на участок говорил прорабу шо будет тут зал а тут спальня и еще за ним гараж, потом в процессе реализации это все 10 раз менялось и сопутствовало доливке и разрушение фундаментов, изменения крыши и подобное. Дабы этого избежать мы с супругой после того как решили с планировкой, дали друг другу обещание 1) "сильно на заворачиваться " 2)"ничего в процессе стройки не менять" Архитектор попался своеобразный. Стройка разделена на несколько этапов , и до полного выполнения этапа с авторским надзором и выдержаным временем (например как застывание бетона), никакая документация на следующий этап не выдается. Сложно. 4 Посилання на коментар Поділитися на інших сайтах More sharing options...
goga777 Опубліковано: 10 червня 2014 Автор Поділитись Опубліковано: 10 червня 2014 (змінено) В течении длительного времени, а именно 7 месяцев, ездили на участок и привыкали к мысли что будет дом. Также с супругой встретили новый 2014 год именно на участке с надеждой о том , что таки все получится. Очень волнительный момент когда приехала техника и начались кардинальные изменения. А именно земляные работы. Затем залили подбетонку, после чего началась сборка армокаркаса для фундамента. Все процессы сопровождаются очень классными и новыми для меня эмоциями и чувствами. Классно! ;) Между делом у любимой тещи умерла кошка так чтобы она сильно не горевала я поехал и купил ей британского котеныша от красивых родителей. Папаша-кот (на фото) мордатый обьедал и дите и маму. Но ничего, теща займется откормкой....она это умеет https://www.youtube.com/watch?v=FjL2R1JJP9g&feature=youtu.be Змінено 10 червня 2014 користувачем goga777 5 Посилання на коментар Поділитися на інших сайтах More sharing options...
goga777 Опубліковано: 14 червня 2014 Автор Поділитись Опубліковано: 14 червня 2014 Собственно изготавливаем фундамент. У меня создается впечатление что фундамент расчитан не под одноэтажный дом а под что то гораздо большее, поправте если считаете по другому. Со стороны строителей были неоднократные попытки что то упростить или "сделать чуть лучше" но всячески присекались архитектором при его визитах с авторским надзором. Очень серьезно решил отнестись к закладным, поэтому сделал их чуть больше, чем мне необходимо, некоторые сразу не использую но пусть будут. Во время заливки бетон был дополнительно усилен железными монетами Италии, Польши, Украины, Чехии,Венгрии , на фото 2 евро вроде из Австрии Результат если честно то порадовал, использование проф опалубки это хорошо. Сразу сделали гидроизоляцию и утеплили верхнюю часть фундамента. 6 Посилання на коментар Поділитися на інших сайтах More sharing options...
Игореха Опубліковано: 14 червня 2014 Поділитись Опубліковано: 14 червня 2014 Зачем ГИ? У вас же цокольного этажа не будет? Посилання на коментар Поділитися на інших сайтах More sharing options...
goga777 Опубліковано: 14 червня 2014 Автор Поділитись Опубліковано: 14 червня 2014 Игорь приветствую, рад вашему вниманию, в свое время читал вашу ветку и сейчас подписан. Ху из "ГИ" Посилання на коментар Поділитися на інших сайтах More sharing options...
goga777 Опубліковано: 14 червня 2014 Автор Поділитись Опубліковано: 14 червня 2014 Если ГИ это гидроизоляция, то для того чтобы уменьшить водообмен почвы с бетоном и минимизировать проникновение влаги к газоблоку Посилання на коментар Поділитися на інших сайтах More sharing options...
Игореха Опубліковано: 14 червня 2014 Поділитись Опубліковано: 14 червня 2014 Если ГИ это гидроизоляция, то для того чтобы уменьшить водообмен почвы с бетоном и минимизировать проникновение влаги к газоблоку Дык просто отсечную надо было сделать по верху цоколя. Изнутри же, фундамент вы не изолировали. ;) 1 Посилання на коментар Поділитися на інших сайтах More sharing options...
goga777 Опубліковано: 14 червня 2014 Автор Поділитись Опубліковано: 14 червня 2014 ну мне кажется по верху цоколя он быстро деградирует, там есть уф излучение, доп влага, мех нагрузка и прочее, тем не менее его я сделал там в 2 слоя с праймером Посилання на коментар Поділитися на інших сайтах More sharing options...
Игореха Опубліковано: 14 червня 2014 Поділитись Опубліковано: 14 червня 2014 ну мне кажется по верху цоколя он быстро деградирует, там есть уф излучение, доп влага, мех нагрузка и прочее, тем не менее его я сделал там в 2 слоя с праймером Да десятилетиями такая ГИ работает без всяких проблем. А если надо удовлетворить все фобии, то на сегодня, кроме рулонных и битумных ГИ, есть еще масса материалов, в т.ч. и проникающего действия. Добавлено через 2 минуты А планировки есть? Интересно же посмотреть, что в итоге должно выйти Посилання на коментар Поділитися на інших сайтах More sharing options...
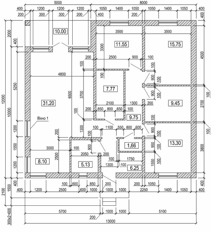
goga777 Опубліковано: 14 червня 2014 Автор Поділитись Опубліковано: 14 червня 2014 вот планировка, более подробно опишу позже, а пока 9,45 и 1,66 это санузлы 7,77 это гардероб 31,20 гостиная и 8,10 кухня 5,13 топочная + 3 шт спальни все по мотивам проекта z24 польской компании z500 3 1 Посилання на коментар Поділитися на інших сайтах More sharing options...
goga777 Опубліковано: 15 червня 2014 Автор Поділитись Опубліковано: 15 червня 2014 Хотелось бы немножко описать проект. Наверное это нужно было сделать в первую очередь :D Итак проект производства поляков, а именно компания Z500 вариант Z24. Почему? 1) квадратный без выпирающих особо частей (оптимальная длинна наружных стен для оптимизации теплопотерь и теплопритоков) 2) одноэтажный 3) соответствует стилю жизни моей семьи, в спальнях минимум времени, максимум это гостиная и терраса 4) просто мне с женой понравился проект Чуть поправили под себя, а именно санузлы и гардеробная, также входная группа чуть другая ниже фото оригинала, выше наша редакция 13 Посилання на коментар Поділитися на інших сайтах More sharing options...
Игореха Опубліковано: 15 червня 2014 Поділитись Опубліковано: 15 червня 2014 Хотелось бы немножко писать проект. Наверное это нужно было сделать в первую очередь :D Итак проект производства поляков, а именно компания Z500 вариант Z24. Почему? 1) квадратный без выпирающих особо частей (оптимальная длинна наружных стен для оптимизации теплопотерь и теплопритоков) 2) одноэтажный 3) соответствует стилю жизни моей семьи, в спальнях минимум времени, максимум это гостиная и терраса 4) просто мне с женой понравился проект Чуть поправили под себя, а менно санузлы и гардеробная, также входная группа чуть другая Только вчера хотел написать по поводу двери в ванную комнату Почему решили ее сдвинуть вглубь? Есть веские аргументы? Я бы предложил сделать как в исходнике - должно быть удобнее в эксплуатации. Как по мне - хорошо что отказались от западающего тамбура/площадки. Есть варианты, где они выглядят очень гармонично, но в любом случае - некоторая потеря полезной площади + увеличение теплопотерь из-за такого количества углов и стен на единицу площади. Посилання на коментар Поділитися на інших сайтах More sharing options...
goga777 Опубліковано: 15 червня 2014 Автор Поділитись Опубліковано: 15 червня 2014 Электрика-это тема для отдельного описания. Договорился с соседями о временном подключении к их линии электропередач до момента моего подключения. Получил ТУ в РЭС , дело уже вплотную подошло к началу работ и тут на тебе фашист гранату.....строители приехали и начали работу а сосед сказал что он бл.....ь такая передумал :-x люди и техника на участке а работать как бы не выйдет. Я в тот момент как раз участвовал в выставке "Элком 2014" Вырваться не могу, и придумать тоже. Посчитал что аренда бензоагрегата мне обойдется за 2 месяца в 650 долл грн я купил генератор хонда 3,6 кВт за 480 долл. Цена низкая, как я потом предположил , потому что это фейковая хонда оказалась. Тем не менее она отработала на все 100% и до сих пор находится в отличном состоянии. А вот РЕС не спешили и в конце концов с задержкой в 2 недели они поставили опору и сделали мне подключение 3 фазы автомат 20ампер/фаза. Выглядело это как цунами....прилетело 12 электриков с лопатами спросили куда-вырыли-поставили опору-зарыли и свалили. Как оказалось поставили опору кривовато, но ровнять отказываются. Потом приехали с когтями и подключили с установкой 3ф счетчика, сказав при этом что пользоваться этим можно будет совсем не скоро. Надо было ждать инспектора, ждали день, ждали другой. При этом стало напрягать приобретение бензина 1500грн/неделя для бензоагрегата. Потом плюнули и подключились. Видимо в РЭС стало это известно, перезвонили мне и сказали привезти еще немножко документов, никаких замечаний ко мне не оказалось и вот уже в начале июня я получил квитанцию за использованное электричество на 9грн80 коп. Так думаю инспектора ждать уже не стоит. С газом до конца еще не решено, но вроде там все ровненько идет, я сдал все документы сразу после оформления документов на стройку, пару раз звонил, сказали все идет по плану. 1 Посилання на коментар Поділитися на інших сайтах More sharing options...
goga777 Опубліковано: 15 червня 2014 Автор Поділитись Опубліковано: 15 червня 2014 13,3 комната это гостевая спальня Вот мы большой санузел расположили типа как ближе к себе, а маленький санузел с намеком к гостевой спальне и оперативный санузел в дневное время. Посилання на коментар Поділитися на інших сайтах More sharing options...
Игореха Опубліковано: 15 червня 2014 Поділитись Опубліковано: 15 червня 2014 13,3 комната это гостевая спальня Вот мы большой санузел расположили типа как ближе к себе, а маленький санузел с намеком к гостевой спальне и оперативный санузел в дневное время. Я примерно так и подумал И все же подумайте. Гостям можно намекнуть словесно, что это типа хозяйский СУ :D А три смежных угловых двери, выходящие в тупик узенького коридорчика, выглядят устрашающе Посилання на коментар Поділитися на інших сайтах More sharing options...
goga777 Опубліковано: 15 червня 2014 Автор Поділитись Опубліковано: 15 червня 2014 Я примерно так и подумал И все же подумайте. Гостям можно намекнуть словесно, что это типа хозяйский СУ :D А три смежных угловых двери, выходящие в тупик узенького коридорчика, выглядят устрашающе забегая немножко вперед, вчера все перемычки над дверями залили....я вел пост на форум хаус а сейчас понемножку сюда перебираюсь ;) коридорчик 1,3 м ,та думаю не очень страшно будет Посилання на коментар Поділитися на інших сайтах More sharing options...
Koskos Опубліковано: 15 червня 2014 Поділитись Опубліковано: 15 червня 2014 это будет дача или вы переедете на постоянку туда? Посилання на коментар Поділитися на інших сайтах More sharing options...
goga777 Опубліковано: 15 червня 2014 Автор Поділитись Опубліковано: 15 червня 2014 это будет дача или вы переедете на постоянку туда? это дом для постоянного проживания Посилання на коментар Поділитися на інших сайтах More sharing options...
Koskos Опубліковано: 16 червня 2014 Поділитись Опубліковано: 16 червня 2014 это дом для постоянного проживания судя по фото - дом практически в поле. По собственному опыту могу сказать, что ребенок от скуки (после Киева) вынесет вам мозг. Посилання на коментар Поділитися на інших сайтах More sharing options...
goga777 Опубліковано: 16 червня 2014 Автор Поділитись Опубліковано: 16 червня 2014 судя по фото - дом практически в поле. По собственному опыту могу сказать, что ребенок от скуки (после Киева) вынесет вам мозг. Дом в центре села :D С выносом мозга пока не замечено, арендую коттедж неподалеку, наверное потому что дочь с 9 до 18 часов учится в частной школе ну сейчас правда каникулы Добавлено через 3 минуты Намерено выбрали участок поближе к лесу, соседи с 3 сторон живут Посилання на коментар Поділитися на інших сайтах More sharing options...
goga777 Опубліковано: 17 червня 2014 Автор Поділитись Опубліковано: 17 червня 2014 кстати всем рекомендую школу https://www.facebook.com/pages/European-collegium-Private-school/224809287579913 Посилання на коментар Поділитися на інших сайтах More sharing options...
goga777 Опубліковано: 18 червня 2014 Автор Поділитись Опубліковано: 18 червня 2014 Ну как всем известно вода в доме нужна. В селе есть водоснабжение центральное, но я решил не пользоваться им по причине очень некачественной воды. Также изначально знаю что в регионе много в воде железа, но будем бороться. Были приглашены бурильщики на воду. Без приколов не обошлось. Пробурив скважину на глубину 104 метра дошли до Бучакского водоносного слоя. Подключили насос и после того как выкачали первый кубик воды на глубине ориентировочно 80-85 метров произошел обрыв обсадочной трубы. Ну побурчали, побухтели и законсервировав данное отверстие в земной коре приступили к изготовлению нового в 5 метрах. Прошли 105 метров, установили трубу (при этом сменили поставщика труб). Повтавили оборудование, обустроили скважину. Опять таки приколы их преследовали. Насос у меня 2,5 кВт, что составляет постоянное потребление порядка 12 ампер и при пуске может достигать пиково 180 Ампер. Эти господа посадили насосик на китайское реле давления, которое в хорошую погоду коммутирует 6-10 ампер. Естественно через денек эксплуатации реле запускалось с пинка, а через два и вообще отказалось что-либо делать. Ну я как бы инженер, купил магнитный пускатель 40 ампер и герметичный корпус и пригласил этих халтурщиков и вот вуаля все отлично и бесперебойно работает. Фундамент чуть утеплили (его надземную часть) гидроизолировали, установили в закладные отверстия трубы. Ждемс газоблок. 1 Посилання на коментар Поділитися на інших сайтах More sharing options...
Надина Опубліковано: 18 червня 2014 Поділитись Опубліковано: 18 червня 2014 Электрика-это тема для отдельного описания. Договорился с соседями о временном подключении к их линии электропередач до момента моего подключения. а сосед сказал что он бл.....ь такая передумал :-x Как это знакомо) была в аналогичной ситуации... пришлось временный кабель тянуть (200м) от другого соседа Добавлено через 10 минут Эти господа посадили насосик на китайское реле давления, которое в хорошую погоду коммутирует 6-10 ампер. Естественно через денек эксплуатации реле запускалось с пинка, а через два и вообще отказалось что-либо делать. Ну я как бы инженер, купил магнитный пускатель 40 ампер и герметичный корпус и пригласил этих халтурщиков и вот вуаля все отлично и бесперебойно работает. А у Вас фото "китайца" нет? В каком месте реле установлено?(почему спрашиваю - важно знать, ТО, это о чем я думаю или нет))) У нас порой глючит релюшка, стоящая на входе в гидроаккумулятор, при включении насоса. Иногда не включается - надо стукнуть) Может и нам релюху сменить надо? Посилання на коментар Поділитися на інших сайтах More sharing options...
goga777 Опубліковано: 18 червня 2014 Автор Поділитись Опубліковано: 18 червня 2014 это как раз то именно, серенькая такая коробочка, как на фото или подобная 1 Посилання на коментар Поділитися на інших сайтах More sharing options...
Рекомендовані повідомлення
Створіть акаунт або увійдіть у нього для коментування
Ви маєте бути користувачем, щоб залишити коментар
Створити акаунт
Зареєструйтеся для отримання акаунта. Це просто!
Зареєструвати акаунтУвійти
Вже зареєстровані? Увійдіть тут.
Увійти зараз