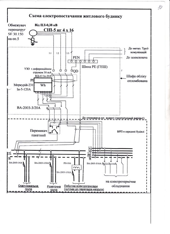
nata1 Опубліковано: 7 лютого 2013 Поділитись Опубліковано: 7 лютого 2013 Всем привет! Получили ТУ на электрификацию и утвержденный в РЭСе проект на трехфазное подключение ( 5 кВТ). Прошу высказать мнение по проекту и ответить на вопросы: 1. Предусмотрено поставить вводной автомат на 20А. Не мало ли? 20А*220В=4400Вт на каждую фазу, и где мои 5 кВт? 2. Я конечно плохо розбираюсь в электрике, но мне кажется, что первым в щите учета в схеме стоит УЗО. Так можно? Или первым должен идти автомат? Посилання на коментар Поділитися на інших сайтах More sharing options...
Aleks_Gomel Опубліковано: 8 лютого 2013 Поділитись Опубліковано: 8 лютого 2013 (что сразу бросается в глаза): - никогда не встречал УЗО 4п 20А/30мА, не уверен, что такие существуют. Но это не беда, - если такой АВ на 20А утвердят и примут к установке - считайте повезло! 20А х 220В = 4400 Вт на каждой! фазе! А т.к. фаз три, то общая мощность 4.4 кВт х 3 = 13.2 кВт... Посилання на коментар Поділитися на інших сайтах More sharing options...
А.Р.Бородач Опубліковано: 8 лютого 2013 Поділитись Опубліковано: 8 лютого 2013 По втрому вопросу, ПУЭ не запрещает УЗО до счетчика, но согласно ТУ там должен стоять автомат или дифавтомат. Лучше поставьте автомат, а после счетчика селективное УЗО, чтобы не бегать каждый раз к счетчику при проблеме. Посилання на коментар Поділитися на інших сайтах More sharing options...
Olenevod Опубліковано: 8 лютого 2013 Поділитись Опубліковано: 8 лютого 2013 УЗО 30мА на все здание? Да еще и срабатывающее по любой фазе. Ню-ню Посилання на коментар Поділитися на інших сайтах More sharing options...
emyr Опубліковано: 8 лютого 2013 Поділитись Опубліковано: 8 лютого 2013 никогда не встречал УЗО 4п 20А/30мА, не уверен, что такие существуют У китайцев всё бывает и на 16 и на 20. Посилання на коментар Поділитися на інших сайтах More sharing options...
nata1 Опубліковано: 8 лютого 2013 Автор Поділитись Опубліковано: 8 лютого 2013 если такой АВ на 20А утвердят и примут к установке - считайте повезло! АВ на 20А утвердили, на проекте стоит печать РЭС и написано:"Погоджено". Значит, живу и радуюсь. 13,2 кВт пока хватит. Ввод сначала будем делать на трубостойку или на деревянный столб. На участке строений нет. Весной только собираемся делать забор и строить хозблок (летняя кухня, баня, сарай) на 60 кв.м. От щита будем вести электрику двумя ветками: 1-на хозблок; 2-на дом, и уже от дома-на гараж. Но дом и гараж в далекой перспективе. Добавлено через 4 минуты Лучше поставьте автомат, а после счетчика селективное УЗО, чтобы не бегать каждый раз к счетчику при проблеме. Так и планировали сделать. А селективное УЗО и дифавтомат-это одно и то же или нет? Посилання на коментар Поділитися на інших сайтах More sharing options...
HagerKVT Опубліковано: 8 лютого 2013 Поділитись Опубліковано: 8 лютого 2013 Так и планировали сделать. А селективное УЗО и дифавтомат-это одно и то же или нет? Нет. Селективное УЗО это УЗО с задержкой срабатывания. А дифавтомат это УЗО и автомат в одном устройстве. 1 Посилання на коментар Поділитися на інших сайтах More sharing options...
nata1 Опубліковано: 8 лютого 2013 Автор Поділитись Опубліковано: 8 лютого 2013 УЗО 30мА на все здание? А какое? УЗО селективное 40А или 63А? 100 или 300мА? Тип А? Добавлено через 2 минуты У китайцев всё бывает и на 16 и на 20. Не,не,не! Китайцев не люблю. А может, просто не умею их готовить? Посилання на коментар Поділитися на інших сайтах More sharing options...
HagerKVT Опубліковано: 8 лютого 2013 Поділитись Опубліковано: 8 лютого 2013 А какое? УЗО селективное 40А или 63А? 100 или 300мА? Тип А? Добавлено через 2 минуты Не,не,не! Китайцев не люблю. А может, просто не умею их готовить? Лучше тип А, 40А будет достаточно, хотя если поставите 63А хуже не будет, ток утечки можно 100мА, но лучше 300 мА, так как есть естественная утечка тока, поэтому 300 мА будет лучше от ложных срабатываний. Посилання на коментар Поділитися на інших сайтах More sharing options...
А.Р.Бородач Опубліковано: 8 лютого 2013 Поділитись Опубліковано: 8 лютого 2013 А какое? УЗО селективное 40А или 63А? 100 или 300мА? Тип А? Из недорогих, незаказных Hager CP440J или CP463J. Посилання на коментар Поділитися на інших сайтах More sharing options...
HagerKVT Опубліковано: 8 лютого 2013 Поділитись Опубліковано: 8 лютого 2013 Из недорогих, незаказных Hager CP440J или CP463J. CP440J -надо заказывать (1 месяц ждать из Германии). CP463J -есть на складе 1 Посилання на коментар Поділитися на інших сайтах More sharing options...
А.Р.Бородач Опубліковано: 8 лютого 2013 Поділитись Опубліковано: 8 лютого 2013 HagerKVT,ага, посмотрел, один В второй С. Посилання на коментар Поділитися на інших сайтах More sharing options...
karapuz74 Опубліковано: 8 лютого 2013 Поділитись Опубліковано: 8 лютого 2013 вводной автомат на 20А. Не мало ли Видать, проектировщику ***а закололи Посилання на коментар Поділитися на інших сайтах More sharing options...
nata1 Опубліковано: 8 лютого 2013 Автор Поділитись Опубліковано: 8 лютого 2013 Из недорогих Hager CP440J или CP463J. Ну, не совсем недорогие (638.60 грн., 684.17 грн.), но тут альтернативы нет-или качество, или Китай. Спасибо, взяла на заметку. Добавлено через 8 минут CP463J -есть на складе А Ваша цена? Это УЗО надо защищать автоматом в щите учета или его защитой будут вводные автоматы в дом и в хозблок? К одному УЗО можно подключить две линии? Посилання на коментар Поділитися на інших сайтах More sharing options...
А.Р.Бородач Опубліковано: 8 лютого 2013 Поділитись Опубліковано: 8 лютого 2013 не совсем недорогие Это Вы еще у других производителей не видели. Не, ну можно, конечно, взять не селективное, но стоит ли оно того, что-бы бегать к щиту учета при одновременной сработке группового и вводного УЗО. Т.к. Сейчас у Вас ничего не построено, поставьте дешевое УЗО на 30мА, а когда уже построите дом и будете подключать, вот тогда и поставите нормальное. Стройка-то дело небыстрое. или его защитой будут вводные автоматы в дом и в хозблок? Его защитой будет вводной автомат до счетчика. 1 Посилання на коментар Поділитися на інших сайтах More sharing options...
nata1 Опубліковано: 8 лютого 2013 Автор Поділитись Опубліковано: 8 лютого 2013 Видать, проектировщику ***а закололи Не-а, даже глазки не строила;) Посилання на коментар Поділитися на інших сайтах More sharing options...
HagerKVT Опубліковано: 8 лютого 2013 Поділитись Опубліковано: 8 лютого 2013 Ну, не совсем недорогие (638.60 грн., 684.17 грн.), но тут альтернативы нет-или качество, или Китай. Спасибо, взяла на заметку. Добавлено через 8 минут А Ваша цена? Это УЗО надо защищать автоматом в щите учета или его защитой будут вводные автоматы в дом и в хозблок? К одному УЗО можно подключить две линии? Будет дешевле минимум на 10%. Окончательно размер скидки будет зависеть от суммы заказа. Посилання на коментар Поділитися на інших сайтах More sharing options...
nata1 Опубліковано: 11 лютого 2013 Автор Поділитись Опубліковано: 11 лютого 2013 Будет дешевле минимум на 10%. Окончательно размер скидки будет зависеть от суммы заказа. Спасибо, определюсь, что мне будет нужно и свяжусь с Вами. Посилання на коментар Поділитися на інших сайтах More sharing options...
nata1 Опубліковано: 16 лютого 2013 Автор Поділитись Опубліковано: 16 лютого 2013 Всем добрый день! Помогите, пожалуйста, с выбором схемы щита учета. Линия новая (вернее, ее еще нет, надо тянуть), от ТП 150 метров. ЩУ будет на столбе. До будущего хозблока - 2 метра, до дома - 20 метров. Ввод СИП 4х16 мм. Заземление возле ЩУ - штырь 3 м, заземление возле дома - 3 штыря по 3 м, соединенных между собой. На время стройки в ЩУ нужна розетка, потом ее уберем. Нарисовала две схемы. Какая из них подойдет? Или не пойдет ни одна? За основу взяла схему от ХИЩНИК. Посилання на коментар Поділитися на інших сайтах More sharing options...
А.Р.Бородач Опубліковано: 16 лютого 2013 Поділитись Опубліковано: 16 лютого 2013 nata1, делайте по первой схеме, только с дифавтоматом, но только подключайте его снизу, в таком случае можно обойтись минимумом перемычек и использовать двухполюсную вилочную шину (KDN263A). 2) Может лучше в дом заложить АВБбШВ 5*25, что будет гораздо дешевле? Посилання на коментар Поділитися на інших сайтах More sharing options...
gerasim_76 Опубліковано: 16 лютого 2013 Поділитись Опубліковано: 16 лютого 2013 На самом деле входной автомат 20 А это смешно) Даже что-бы пользоваться невинным инверторным сварочным аппаратом, например таким, нужно автомат минимум 25 А...это при условии, что ничего больше по этой фазе не подключено) vdi.jimdo.com/%D0%BF%D0%B0%D1%82%D0%BE%D0%BD/%D0%B2%D0%B4%D0%B8-160p/ Посилання на коментар Поділитися на інших сайтах More sharing options...
nata1 Опубліковано: 16 лютого 2013 Автор Поділитись Опубліковано: 16 лютого 2013 делайте по первой схеме, только с дифавтоматом Спасибо, так ли я Вас поняла? Шину надо обрезать? Посилання на коментар Поділитися на інших сайтах More sharing options...
nata1 Опубліковано: 16 лютого 2013 Автор Поділитись Опубліковано: 16 лютого 2013 Может лучше в дом заложить АВБбШВ 5*25, что будет гораздо дешевле? Сама об этом думала, правда рассматривала АВбБшВ 5*16. Добавлено через 15 минут входной автомат 20 А это смешно А шо делать? :D Сколько дают, столько и беру (бесплатно). На три фазы 13,2 кВт. В гараж заведем три фазы, подключим к ним сварочник - и вперед! Посилання на коментар Поділитися на інших сайтах More sharing options...
ink_stroi Опубліковано: 17 лютого 2013 Поділитись Опубліковано: 17 лютого 2013 Даже что-бы пользоваться невинным инверторным сварочным аппаратом, например таким, нужно автомат минимум 25 А. В АВ используется несколько расцепителей, за ограничение мощности отвечает тепловой расцепитель. Этот расцепитель не во всех АВ присутствует. Электромагнитый расцепитель отвечает за токи короткого замыкания, в данном случае наши АВ номиналом 20А сработают лишь при токе ~ 240А (12*20А) на полюс. Посилання на коментар Поділитися на інших сайтах More sharing options...
gerasim_76 Опубліковано: 17 лютого 2013 Поділитись Опубліковано: 17 лютого 2013 В АВ используется несколько расцепителей, за ограничение мощности отвечает тепловой расцепитель. Этот расцепитель не во всех АВ присутствует. Электромагнитый расцепитель отвечает за токи короткого замыкания, в данном случае наши АВ номиналом 20А сработают лишь при токе ~ 240А (12*20А) на полюс. такой автомат, как на ТП вам никто не даст поставить, в этом и весь смысл ограничения мощности на вводе) и плюс, все тоже должно быть разумно, ну сработает при 240А это что хорошо? при этом токе с вводного СИПа 4х16( у которого Ин=105 А) стечет вся изоляция на землю) а в данном случае, в проекте используется УЗО-ВД63 Ин=20А Посилання на коментар Поділитися на інших сайтах More sharing options...
Рекомендовані повідомлення
Створіть акаунт або увійдіть у нього для коментування
Ви маєте бути користувачем, щоб залишити коментар
Створити акаунт
Зареєструйтеся для отримання акаунта. Це просто!
Зареєструвати акаунтУвійти
Вже зареєстровані? Увійдіть тут.
Увійти зараз