FOX.kissfm Опубліковано: 18 лютого 2013 Поділитись Опубліковано: 18 лютого 2013 В планах модернизация разводки воды в своем доме. Сечас просто линейная система на ППР, ей уже лет 15, ППР меня вполне устраивает, хорошо себя зарекомендовал, поэтому буду использовать его. Так же планируется установка колонки (сейчас бойлер только на ванную), поэтому модернизация неизбежна. Собираюсь ставить коллекторы на ГВС и ХВС. Готовые магазинные варианты меня не устраивают по нескольким причинам. Хочу сделать именно то, что нужно конкретно в моих условиях - диаметры выходов/входов, их расположение.... и т.д., так же магазинные не выполняют свою функцию распределения давления между потребителями за счет малого диаметра. Может конечно есть и крупные, но думаю стоят они на порядок дороже, чем самостоятельно изготовленные. буду заказывать из нержавки. Чертеж я сделал, но картинка очень большая, не могу прикрепить. вот схематически набросал коллектор на ХВС, на гарячую такой же, только чуть меньше, так как меньше точек разбора воды. Ну на ГВС думаю...поставить что то вроде группы безопасности котла со сбросом воздуха и термометром... и т.д., на коллекторе ХВС думаю хватит одного манометра. Зразу уточню, что такое необычное расположение выводов на потребителей сделано, для удобства подвода к тем самым потребителям, и что бы максимально избегать поворотов. По сути все потребители подключаются 20й (3/4") трубой. только ввод в коллектор ХВС, выход на колонку и возврат с колонки в коллектор ГВС сделан 40й (1,5") трубой. Так же заложен выход на 40ю трубу - отвод на флигель, летнюю кухню короче говоря и гараж. Буду очень признателен за здоровую критику и полезные советы. Посилання на коментар Поділитися на інших сайтах More sharing options...
naupv Опубліковано: 18 лютого 2013 Поділитись Опубліковано: 18 лютого 2013 Вам сюда www.stroimdom.com.ua/forum/showthread.php?t=120034 Добавлено через 2 минуты выход на колонку и возврат с колонки в коллектор ГВС сделан 40й (1,5") трубой. Круто!!!!!!!!!!!!!!!!!!!!!!!!!!!!!!!!!!!!!!!!!!!!!!!!!!!!!!! Посилання на коментар Поділитися на інших сайтах More sharing options...
FOX.kissfm Опубліковано: 18 лютого 2013 Автор Поділитись Опубліковано: 18 лютого 2013 Вам сюда www.stroimdom.com.ua/forum/showthread.php?t=120034 не, заказывать буду в уже знакомом мне месте ) но спасибо за наводку. Добавлено через 2 минуты Круто!!!!!!!!!!!!!!!!!!!!!!!!!!!!!!!!!!!!!!!!!!!!!!!!!!!!!!! ну не то что бы круто, у ППР толстая стенка, так что проход там не тот что на металле )) вот сделать 2"... тогда было бы круто ))) Посилання на коментар Поділитися на інших сайтах More sharing options...
naupv Опубліковано: 18 лютого 2013 Поділитись Опубліковано: 18 лютого 2013 вот сделать 2"... тогда было бы круто ))) При выходе из колонки 1/2":D Посилання на коментар Поділитися на інших сайтах More sharing options...
FOX.kissfm Опубліковано: 18 лютого 2013 Автор Поділитись Опубліковано: 18 лютого 2013 При выходе из колонки 1/2":D я знаю, это не мешает )) Посилання на коментар Поділитися на інших сайтах More sharing options...
FOX.kissfm Опубліковано: 19 лютого 2013 Автор Поділитись Опубліковано: 19 лютого 2013 неужели никто больше не прокомментирует систему? (( Посилання на коментар Поділитися на інших сайтах More sharing options...
Interso Опубліковано: 19 лютого 2013 Поділитись Опубліковано: 19 лютого 2013 я знаю, это не мешает )) Мешает ещё и как,при таких диаметрах вы будете ждать пока вода дойдёт до точки водоразбора целых два дня. максимум что вы можете сделать для подключения колонки это 3/4 и подключать не 40 ППР трубой а максимум 25 ППР. 1 Посилання на коментар Поділитися на інших сайтах More sharing options...
FOX.kissfm Опубліковано: 19 лютого 2013 Автор Поділитись Опубліковано: 19 лютого 2013 Мешает ещё и как,при таких диаметрах вы будете ждать пока вода дойдёт до точки водоразбора целых два дня. максимум что вы можете сделать для подключения колонки это 3/4 и подключать не 40 ППР трубой а максимум 25 ППР. но почему? если подпирает тоже такая же 40-ка Посилання на коментар Поділитися на інших сайтах More sharing options...
FOX.kissfm Опубліковано: 20 лютого 2013 Автор Поділитись Опубліковано: 20 лютого 2013 планирую ставить колонку с производительностью где то 14 литров. По модели думал сначала Vaillant, но много негатива про них начитался.... Теперь смотрю в сторону Боша. Что скажете? Добавлено через 52 секунды но почему? если подпирает тоже такая же 40-ка вопрос подбора труб для меня важен, поэтому и создал эту тему. хотелось бы разобраться.... Посилання на коментар Поділитися на інших сайтах More sharing options...
Interso Опубліковано: 20 лютого 2013 Поділитись Опубліковано: 20 лютого 2013 но почему? если подпирает тоже такая же 40-ка Зачем труба 40мм если вы сами себе ответили что пропускная способность колонки максимум 14л/мин. Вы возмите и посчитайте сколько вам нада будет слить воды с 40вой трубы чтобы до точки водоразбора дошла гарячая вода Встречный вопрос? Если на Жигули прикрутить колёса от Камаза то машина будет лучше себья чувствовать на дороге или нет Посилання на коментар Поділитися на інших сайтах More sharing options...
FOX.kissfm Опубліковано: 20 лютого 2013 Автор Поділитись Опубліковано: 20 лютого 2013 (змінено) трубу 40, заложил из расчета максимальной пропускуной способности тракта, так как потом с колонки идет на коллектор. что бы выиграть в давлении но еще надо это увязать в цельную систему... как посоветуете сделать лучше? если на колонку пустить 32 трубу а с нее 25? Змінено 20 лютого 2013 користувачем FOX.kissfm Посилання на коментар Поділитися на інших сайтах More sharing options...
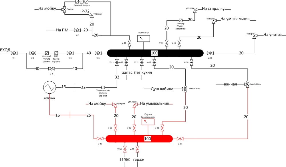
FOX.kissfm Опубліковано: 21 лютого 2013 Автор Поділитись Опубліковано: 21 лютого 2013 (змінено) если взять соотношение металла и ППР, то получается: металл - 1/2" = 25ППР металл - 3/4" = 32ППР металл - 1" = 40ППР получается что у меня не такой уж большой запас... общая схема получилась такая Змінено 21 лютого 2013 користувачем FOX.kissfm Посилання на коментар Поділитися на інших сайтах More sharing options...
south Опубліковано: 21 лютого 2013 Поділитись Опубліковано: 21 лютого 2013 FOX.kissfm, неправильное у вас соотношение металла и ппр труб,вы ппр ровно на одну ступеньку недооцениваете. 20 - 1/2 25 - 3/4 32 - 1" Посилання на коментар Поділитися на інших сайтах More sharing options...
FOX.kissfm Опубліковано: 21 лютого 2013 Автор Поділитись Опубліковано: 21 лютого 2013 FOX.kissfm, неправильное у вас соотношение металла и ппр труб,вы ппр ровно на одну ступеньку недооцениваете. 20 - 1/2 25 - 3/4 32 - 1" Что значит у меня ))) я их не произвожу! возьмите штанген циркуль и померьте внутренний диаметр. Если быть совсем точным, то вот: 16 металл внутри - 15,7мм ******* это будет 25 ППР *****ппр внутри - 9,6мм 20 металл внутри - 21,2мм ******* это будет 32 ППР *****ппр внутри - 13,2мм 25 металл внутри - 27,1мм ******* это будет 40 ППР *****ппр внутри - 16,6мм 32 металл внутри - 35,9мм *****ппр внутри - 21,2мм все касается трубы ПН20, у 16 соответственно стенка тоньше, и внутренний диаметр чуть больше. Посилання на коментар Поділитися на інших сайтах More sharing options...
naupv Опубліковано: 22 лютого 2013 Поділитись Опубліковано: 22 лютого 2013 Просто запомните простую штуку: колонка с 14литрами, предназначена на одного потребителя, ну еще можно одновременно чашку помыть на кухне. Подсоединив ее к коллектору и думая при этом, что у Вас будет горячая вода во всех сан/узлах-великое заблуждение. Для такой схемы наилучший вариант бойлер. (электро, косвенный, гелио, комбинированный и пр.) 1 Посилання на коментар Поділитися на інших сайтах More sharing options...
FOX.kissfm Опубліковано: 22 лютого 2013 Автор Поділитись Опубліковано: 22 лютого 2013 Просто запомните простую штуку: колонка с 14литрами, предназначена на одного потребителя, ну еще можно одновременно чашку помыть на кухне. Подсоединив ее к коллектору и думая при этом, что у Вас будет горячая вода во всех сан/узлах-великое заблуждение. Для такой схемы наилучший вариант бойлер. (электро, косвенный, гелио, комбинированный и пр.) о, спасибо за разьяснение, я просто не ориентируюсь в этих объемах/производительности как они в практическом плане выглядят... Значит 14л, это на одного потребителя?! какая мощность нужна на трех потребителей? такая подойдет - Bosch Therm 6000 O WRD 15-2 G (ссылка устарела) она на 26кВт у меня стоит ПМ. поэтому думаю водой одновременно будут пользоваться максимум кухня+санузел ну 1 запас. Посилання на коментар Поділитися на інших сайтах More sharing options...
naupv Опубліковано: 22 лютого 2013 Поділитись Опубліковано: 22 лютого 2013 Эта дает 15л, при приеме душа и открытии крана на кухне, все равно будет контраст,потому что это есть ПРОТОЧНЫЙ, а не накопительный нагревательный прибор. 1 Посилання на коментар Поділитися на інших сайтах More sharing options...
FOX.kissfm Опубліковано: 22 лютого 2013 Автор Поділитись Опубліковано: 22 лютого 2013 я так понимаю газовая колонка на 20-26кВт - это бюджетное решение для 1 с напрягом 2-х потребителей. в остальном бойлер? а вот если это (ссылка устарела) (ссылка устарела) или (ссылка устарела) (ссылка устарела) или (ссылка устарела) (ссылка устарела) что скажете? Посилання на коментар Поділитися на інших сайтах More sharing options...
naupv Опубліковано: 22 лютого 2013 Поділитись Опубліковано: 22 лютого 2013 я так понимаю газовая колонка на 20-26кВт Правильно понимаете, это для квартир, максимум трехкомнатных. Что касается ссылок, это есть для Вас очень хорошее подспорье. Посилання на коментар Поділитися на інших сайтах More sharing options...
FOX.kissfm Опубліковано: 22 лютого 2013 Автор Поділитись Опубліковано: 22 лютого 2013 Правильно понимаете, это для квартир, максимум трехкомнатных. Что касается ссылок, это есть для Вас очень хорошее подспорье. а с выбором не подскажете? что лучше? Посилання на коментар Поділитися на інших сайтах More sharing options...
naupv Опубліковано: 22 лютого 2013 Поділитись Опубліковано: 22 лютого 2013 а с выбором не подскажете? что лучше? Я так и знал:D, ну как я могу советовать, если все равно купите то, что понравилось? hajdu.ru/gnv.shtml (ссылка устарела) (ссылка устарела) 1 Посилання на коментар Поділитися на інших сайтах More sharing options...
FOX.kissfm Опубліковано: 22 лютого 2013 Автор Поділитись Опубліковано: 22 лютого 2013 Я так и знал:D, ну как я могу советовать, если все равно купите то, что понравилось? hajdu.ru/gnv.shtml (ссылка устарела) (ссылка устарела) не, для меня мнение практического использования важно, я вот планировал колонку Вайлант, а потом прочитал о ней кучу негатива, и решил Бош. Теперь вот совсем растерялся с этим газовым бойлером, никогда о них не читал, слабые места и прочее... Хочется что то качественное и надежное. Так же интересно какая у него инерционность? Просто электрические бойлеры мне категорически не нравятся, жрут много света, греются долго, за счет медленного нагрева большой ээфект смешивания.... в общем сплошное разочарование. Как у газовых с энерционностью? если взять например 130литров и принимать ванну.... а кто то будет на кухне мыть.... он будет успевать догревать отобранную воду, что бы это не ощущалось потребителями? Посилання на коментар Поділитися на інших сайтах More sharing options...
naupv Опубліковано: 22 лютого 2013 Поділитись Опубліковано: 22 лютого 2013 что бы это не ощущалось потребителями? Будет, это тот же котел со встроенным бойлером, только без контура отопления. Посилання на коментар Поділитися на інших сайтах More sharing options...
FOX.kissfm Опубліковано: 22 лютого 2013 Автор Поділитись Опубліковано: 22 лютого 2013 Будет, "будет" - в смысле будет успевать? Отлично. значит можно остановиться на 130 литрах? я так понимаю это тот обьем, который бойлер может быстро нагреть и в то же время, его не успеют быстро использовать при разборе с 2-3 точек. А если идет активный разбор с 2-х точек, он успевает догревать воду? по выбору производителя все так не сориентируете? )) это тот же котел со встроенным бойлером, только без контура отопления. я косвенником не пользовался, поэтому не могу оценить ) если вы о нем Посилання на коментар Поділитися на інших сайтах More sharing options...
naupv Опубліковано: 22 лютого 2013 Поділитись Опубліковано: 22 лютого 2013 А если идет активный разбор с 2-х точек, он успевает догревать воду? Он будет работать как и проточный, только воды больше давать. по выбору производителя все так не сориентируете? )) Я уже написал, все зависит от кармана. Посилання на коментар Поділитися на інших сайтах More sharing options...
Рекомендовані повідомлення
Створіть акаунт або увійдіть у нього для коментування
Ви маєте бути користувачем, щоб залишити коментар
Створити акаунт
Зареєструйтеся для отримання акаунта. Це просто!
Зареєструвати акаунтУвійти
Вже зареєстровані? Увійдіть тут.
Увійти зараз