Olenevod Опубліковано: 2 березня 2013 Поділитись Опубліковано: 2 березня 2013 Не думаю что от щитка до дома будет 100 метров кабеля. А что до сработки - исходя из этих токов и дается табличная величина провода. И она на 2 калибра меньше. Оно конечно не помешает, но и не поможет. А вот экономия на кабеле, особенно в случае с медью, может быть поболе, чем на автоматах\клемниках. У меня такой же щиток, 20А, 3 фазы. От счетчика на столбе до первого щита в доме - 25 метров. Я взял 5*10 аллюминий с учетом хорошего запаса, вдруг захочется ТУ поменять и электрикой топиться. Посилання на коментар Поділитися на інших сайтах More sharing options...
nata1 Опубліковано: 2 березня 2013 Автор Поділитись Опубліковано: 2 березня 2013 (змінено) HagerKVT, получила автомат и диф. и засомневалась, можно ли беспроблемно подсоединить к их верхним зажимам штыревую шину и провод ПВ-1 10 мм2 одновременно? Просто я ее вживую не видела, только на картинке. Снизу вилочная отлично встанет, но мне удобнее было бы сверху. Или диф.автомату все равно, с какой стороны подводится питание? Добавлено через 12 минут Насколько я помню, для 20А автоматов кабель можно брать и меньшего сечения. 5*4 для меди и 5*6 для люминя. . Буду брать кабель для подземной прокладки АВбБшВ 5*16. Ну отдам за него 1000 грн, это ведь не заоблачная цена. Знаю, что его сечение с хорошим запасом, зато надежнее - один раз закопал и не боишься. А вдруг потом мощности возрастут.;) Змінено 2 березня 2013 користувачем nata1 Посилання на коментар Поділитися на інших сайтах More sharing options...
HagerKVT Опубліковано: 2 березня 2013 Поділитись Опубліковано: 2 березня 2013 HagerKVT, получила автомат и диф. и засомневалась, можно ли беспроблемно подсоединить к их верхним зажимам штыревую шину и провод ПВ-1 10 мм2 одновременно? Просто я ее вживую не видела, только на картинке. Снизу вилочная отлично встанет, но мне удобнее было бы сверху. Или диф.автомату все равно, с какой стороны подводится питание? Ввод то без разницы сверху или снизу, но если вы хотите сделать ввод сверху, то шиной не соедините автомат и диф, у них верхние контакты не совпадут на одной линии что б подключить их шиной. Лучше делайте ввод снизу и ставьте вилочную шину. Посилання на коментар Поділитися на інших сайтах More sharing options...
nata1 Опубліковано: 4 березня 2013 Автор Поділитись Опубліковано: 4 березня 2013 Лучше делайте ввод снизу и ставьте вилочную шину. Спасибо, чуть позднее закажу автоматы и шину. Посилання на коментар Поділитися на інших сайтах More sharing options...
А.Р.Бородач Опубліковано: 4 березня 2013 Поділитись Опубліковано: 4 березня 2013 получила автомат и диф. и засомневалась, можно ли беспроблемно подсоединить к их верхним зажимам штыревую шину Вы попробуйте, судя по фотографии www.stroimdom.com.ua/forum/showpost.php?p=1855545&postcount=181 может получится, только провод вводить в УЗО или АВ - в ДА не подойдет. Посилання на коментар Поділитися на інших сайтах More sharing options...
nata1 Опубліковано: 4 березня 2013 Автор Поділитись Опубліковано: 4 березня 2013 Вы попробуйте, может получится, только провод вводить в УЗО или АВ - в ДА не подойдет. Спасибо, но все-таки решила остановиться на таком варианте, надеюсь последнем. Посилання на коментар Поділитися на інших сайтах More sharing options...
Moler100c Опубліковано: 4 березня 2013 Поділитись Опубліковано: 4 березня 2013 Спасибо, но все-таки решила остановиться на таком варианте, надеюсь последнем. Вот и нашли компромис. Посилання на коментар Поділитися на інших сайтах More sharing options...
А.Р.Бородач Опубліковано: 5 березня 2013 Поділитись Опубліковано: 5 березня 2013 nata1, только в таком случае подвод питание к АВ от счетчика нужно делать снизу, а уходящие в дом кабеля подключать сверху. Уверены, что так будет удобнее? Посилання на коментар Поділитися на інших сайтах More sharing options...
nata1 Опубліковано: 5 березня 2013 Автор Поділитись Опубліковано: 5 березня 2013 nata1, только в таком случае подвод питание к АВ от счетчика нужно делать снизу, а уходящие в дом кабеля подключать сверху. Уверены, что так будет удобнее? Ну вот, только успокоилась, а Вы меня озадачили! Пойду почитаю... Посилання на коментар Поділитися на інших сайтах More sharing options...
А.Р.Бородач Опубліковано: 5 березня 2013 Поділитись Опубліковано: 5 березня 2013 nata1, попробуйте все-же штыревой шиной. Посилання на коментар Поділитися на інших сайтах More sharing options...
nata1 Опубліковано: 5 березня 2013 Автор Поділитись Опубліковано: 5 березня 2013 nata1, попробуйте все-же штыревой шиной. Вы правы, так однозначно будет удобнее. А может вообще без шины обойдусь, соединю проводом. Спасибо за подсказку. Посилання на коментар Поділитися на інших сайтах More sharing options...
А.Р.Бородач Опубліковано: 5 березня 2013 Поділитись Опубліковано: 5 березня 2013 nata1, зачем-же проводом, я Вас прошу) В любом случае автоматы можно соединить шиной, а ДА - проводот, если щиной не выйдет. Когда планируете собирать щит? Может быть маленький нюанс - инспектора упрутся рогами и будут с пеной изо рта доказывать, что ноль от СИПа нужно подключать напрямую в счетчик, что есть не очень хорошо, так-что лучше иметь согласованную схему. И селективное УЗО лучше бы оставить, особенно если будут линии без дифзащиты. Посилання на коментар Поділитися на інших сайтах More sharing options...
nata1 Опубліковано: 6 березня 2013 Автор Поділитись Опубліковано: 6 березня 2013 nata1, зачем-же проводом, я Вас прошу) В любом случае автоматы можно соединить шиной, а ДА - проводот, если щиной не выйдет. Когда планируете собирать щит? Может быть маленький нюанс - инспектора упрутся рогами и будут с пеной изо рта доказывать, что ноль от СИПа нужно подключать напрямую в счетчик, что есть не очень хорошо, так-что лучше иметь согласованную схему. И селективное УЗО лучше бы оставить, особенно если будут линии без дифзащиты. Щит буду собирать, когда куплю все комплектующие. У меня есть согласованый проект, который делался через РЭС. Там в схеме показано, что PEN сначала приходит на шину ГЗШ, которую почему-то обозвали ГЕШ, делится на PE и N, и уже N идет на счетчик. Впрочем, проекту я буду следовать избирательно.Там, где мне это выгодно, буду делать по проекту, если не выгодно, буду оспаривать свою правоту. Проектировщик допустил в чертеже, как минимум, две ошибки, которые видны даже мне. Посилання на коментар Поділитися на інших сайтах More sharing options...
А.Р.Бородач Опубліковано: 6 березня 2013 Поділитись Опубліковано: 6 березня 2013 nata1, а не могли бы показать? Посилання на коментар Поділитися на інших сайтах More sharing options...
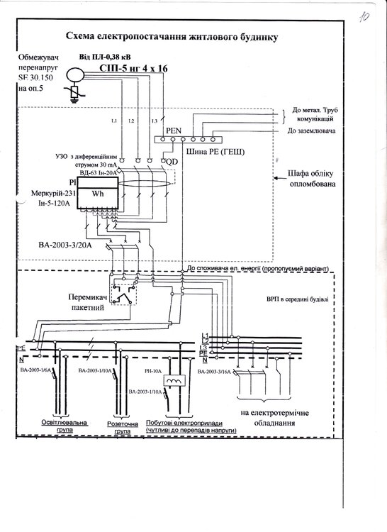
nata1 Опубліковано: 6 березня 2013 Автор Поділитись Опубліковано: 6 березня 2013 nata1, а не могли бы показать? А я схему уже показывала в другой теме. Это только одна страничка из проекта, весь проект я показывать тут не хочу. Посилання на коментар Поділитися на інших сайтах More sharing options...
gvstudent Опубліковано: 7 березня 2013 Поділитись Опубліковано: 7 березня 2013 День добрый. Подскажите, как правильно? В проэкте "0" с ГЗШ идёт в счётчик, а затем на потребителей. У Вас на рисунках, с ГЗШ "0" идёт на счётчик, и с ГЗШ "0" идёт на потребителей. Удачи!!! Посилання на коментар Поділитися на інших сайтах More sharing options...
А.Р.Бородач Опубліковано: 7 березня 2013 Поділитись Опубліковано: 7 березня 2013 gvstudent, технически - одинаково, с точки зрения принимающих - через счетчик. 2 Посилання на коментар Поділитися на інших сайтах More sharing options...
nata1 Опубліковано: 7 березня 2013 Автор Поділитись Опубліковано: 7 березня 2013 Вот вариант, на котором остановилась, с Хагеровской шиной, если не найду медной полосы. Выкладываю, чтобы не запутаться самой и не запутать людей.:D Посилання на коментар Поділитися на інших сайтах More sharing options...
Рекомендовані повідомлення
Створіть акаунт або увійдіть у нього для коментування
Ви маєте бути користувачем, щоб залишити коментар
Створити акаунт
Зареєструйтеся для отримання акаунта. Це просто!
Зареєструвати акаунтУвійти
Вже зареєстровані? Увійдіть тут.
Увійти зараз