Winder Опубліковано: 20 жовтня 2010 Поділитись Опубліковано: 20 жовтня 2010 Это Вы к тому ,что если буду ставить гидрострелку то все равно надо ставить подмес,я правильно понял? Это будет зависить от мощности котла, отопительных приборов и теплопотерь. Мощность котла должна определятся теплопотерями, а приборы должны быть способны эту мощность отдать. Я уже писал, что если мощности котла не будет хватать, то обратка будет возвращатся холодной, это если мощность радиаторов будет соответсвовать котлу, если же она меньше, то обратка будет горячей, но здание не будет прогреваться. Ну и другие варианты, при других сочетаниях Расчёт теплопотерь, это первое, что Вы должны были сделать.;) Посилання на коментар Поділитися на інших сайтах More sharing options...
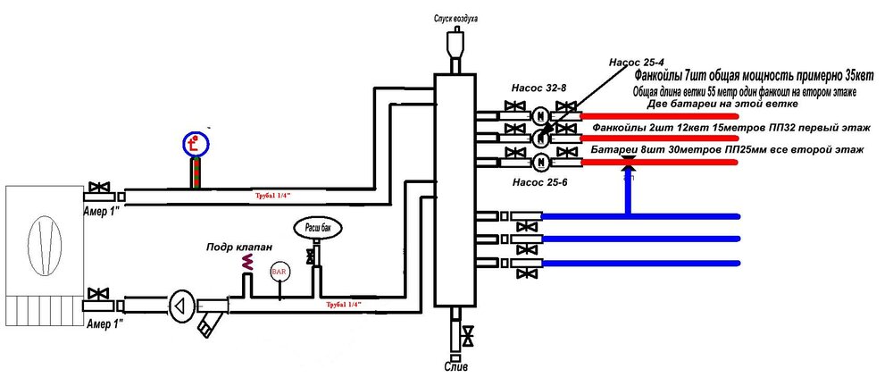
-КУЛИБИН- Опубліковано: 20 жовтня 2010 Автор Поділитись Опубліковано: 20 жовтня 2010 В свете помощи Всех профи вывел такую схемку (с указанием размеров труб) Решил все таки для перестраховки поставить термоклапан ,перекрыть всегда можно. Есть еще несколько вопросов 1.Нужно ли ставить манометры и где 2.Обратный клапан ставить нужно? 3.Насос котловой оставить на подаче ? 4.Как ограничить температуру (до 50гр) на батареи ? ТК на фанкоилы будет более 70гр 5.Термометры поставил правильно? Заранее благодарю Посилання на коментар Поділитися на інших сайтах More sharing options...
Сергей_84 Опубліковано: 20 жовтня 2010 Поділитись Опубліковано: 20 жовтня 2010 1.Нужно ли ставить манометры и где поставте отдельную группу безопасности...а в ней уже есть манометр, этого будет достаточно 2.Обратный клапан ставить нужно? Нет не нужно 3.Насос котловой оставить на подаче ? Где удобней его будет втулить по месту там и ставте...я бы попытался его на обратку засунуть..все ж жить ему легче будет, а нет то как прийдется 4.Как ограничить температуру (до 50гр) на батареи ? ТК на фанкоилы будет более 70гр На радиаторы и на фанкеойлы я бы после гидрострелки поставил 2 подмешивающих трехходовых клапана, один на радиаторы, второй на фанкойлы....по возможности еще и погодное регулирование к ним втулил (если бюджет чуть резиновый) 5.Термометры поставил правильно? я бы еще на подачу поставил для полноты картины, а еще после каждого смесительного узла...нужно же контролировать что там течет в радиаторы и фанкойлы Посилання на коментар Поділитися на інших сайтах More sharing options...
-КУЛИБИН- Опубліковано: 20 жовтня 2010 Автор Поділитись Опубліковано: 20 жовтня 2010 На радиаторы и на фанкеойлы я бы после гидрострелки поставил 2 подмешивающих трехходовых клапана, один на радиаторы, второй на фанкойлы....по возможности еще и погодное регулирование к ним втулил (если бюджет чуть резиновый) На схеме я поставил на батареи трехходовой правильно? а заччем на фанкоилы трехходовой? я бы еще на подачу поставил для полноты картины, а еще после каждого смесительного узла...нужно же контролировать что там течет в радиаторы и фанкойлы Это шутка? Посилання на коментар Поділитися на інших сайтах More sharing options...
Interso Опубліковано: 20 жовтня 2010 Поділитись Опубліковано: 20 жовтня 2010 В свете помощи Всех профи вывел такую схемку (с указанием размеров труб) Решил все таки для перестраховки поставить термоклапан ,перекрыть всегда можно. Есть еще несколько вопросов 1.Нужно ли ставить манометры и где 2.Обратный клапан ставить нужно? 3.Насос котловой оставить на подаче ? 4.Как ограничить температуру (до 50гр) на батареи ? ТК на фанкоилы будет более 70гр 5.Термометры поставил правильно? Заранее благодарю По всем вопросам вам ответил Сергей 84, так как изначально речь о гидрострелке нешла я хочу добавить, если вы используете гидрострелку то можно убрать и клапан подмеса обратки котла, гидрострелка сама будет выполнять эту функцию, Сергей 84 об этом упоминал. Посилання на коментар Поділитися на інших сайтах More sharing options...
Interso Опубліковано: 20 жовтня 2010 Поділитись Опубліковано: 20 жовтня 2010 Ломаю голову как небольшими вложениями сделать подмес горячей воды в обратку для поднятия температуры.... И по итогам у вас получится всё это дело очень даже бьютжетнинько!!! Посилання на коментар Поділитися на інших сайтах More sharing options...
Сергей_84 Опубліковано: 21 жовтня 2010 Поділитись Опубліковано: 21 жовтня 2010 я бы еще на подачу поставил для полноты картины, а еще после каждого смесительного узла...нужно же контролировать что там течет в радиаторы и фанкойлы Это шутка? я серьезно...идеально было бы контролировать подачу в гидрострелку...обратку из гидрострелки....подачу от первого сместеля и от второго Посилання на коментар Поділитися на інших сайтах More sharing options...
-КУЛИБИН- Опубліковано: 21 жовтня 2010 Автор Поділитись Опубліковано: 21 жовтня 2010 Посмотрите пож Трехходовой на батареи правильно поставил Посилання на коментар Поділитися на інших сайтах More sharing options...
ts3 Опубліковано: 21 жовтня 2010 Поділитись Опубліковано: 21 жовтня 2010 Посмотрите пож Трехходовой на батареи правильно поставил Насос нужно сместить вправо - за клапан! Иначе циркуляции не будет при перекрытии клапана Посилання на коментар Поділитися на інших сайтах More sharing options...
-КУЛИБИН- Опубліковано: 21 жовтня 2010 Автор Поділитись Опубліковано: 21 жовтня 2010 Насос нужно сместить вправо - за клапан! Иначе циркуляции не будет при перекрытии клапана ТАК? Получается Посилання на коментар Поділитися на інших сайтах More sharing options...
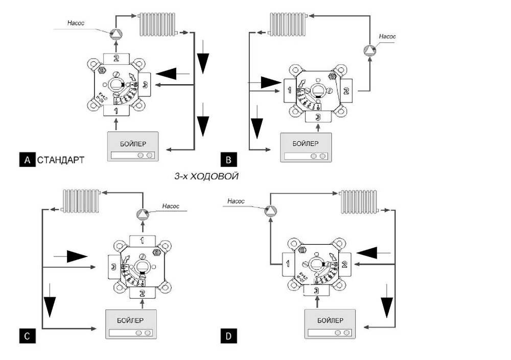
-КУЛИБИН- Опубліковано: 21 жовтня 2010 Автор Поділитись Опубліковано: 21 жовтня 2010 На всех схемах установки трехходовиков я вижу канал в обход клапана т.е.независимо от того закрыт он или открыт (малое кольцо или большое) в обход него проходит теплоноситель почему? Посилання на коментар Поділитися на інших сайтах More sharing options...
Winder Опубліковано: 21 жовтня 2010 Поділитись Опубліковано: 21 жовтня 2010 На всех схемах установки трехходовиков я вижу канал в обход клапана т.е.независимо от того закрыт он или открыт (малое кольцо или большое) в обход него проходит теплоноситель почему? Где это Вы увидили? Нарисуйте? Всё идёт через клапан;) Посилання на коментар Поділитися на інших сайтах More sharing options...
Winder Опубліковано: 21 жовтня 2010 Поділитись Опубліковано: 21 жовтня 2010 Посмотрите пож Трехходовой на батареи правильно поставил С какой целью Вы его туда поставили? Посилання на коментар Поділитися на інших сайтах More sharing options...
-КУЛИБИН- Опубліковано: 21 жовтня 2010 Автор Поділитись Опубліковано: 21 жовтня 2010 С какой целью Вы его туда поставили? На фанкоилы буду подавать температуру более 70гр а на батареи мне не надо более 55 или я не прав? Посилання на коментар Поділитися на інших сайтах More sharing options...
-КУЛИБИН- Опубліковано: 21 жовтня 2010 Автор Поділитись Опубліковано: 21 жовтня 2010 Где это Вы увидили? Нарисуйте? Всё идёт через клапан;) Вот обозначил стрелками Посилання на коментар Поділитися на інших сайтах More sharing options...
Winder Опубліковано: 22 жовтня 2010 Поділитись Опубліковано: 22 жовтня 2010 Вот обозначил стрелками Нету там никакого обхода, всё идёт через термоклапан. Вы вероятно недопонимаете принцип действия его в разных задачах. Он на выходе даёт строго определённую температуру, смешивая в нужных пропорциях горячую и холодную воду. Посилання на коментар Поділитися на інших сайтах More sharing options...
Winder Опубліковано: 22 жовтня 2010 Поділитись Опубліковано: 22 жовтня 2010 На фанкоилы буду подавать температуру более 70гр а на батареи мне не надо более 55 или я не прав? А зачем Вам такое ограничение на баттареи? При бОльшей они расплавятся? Обычно ставят термоклапан на 70гр. из-за температурных ограничений пластиковых труб, ибо выше температуру они не держат. Посилання на коментар Поділитися на інших сайтах More sharing options...
-КУЛИБИН- Опубліковано: 22 жовтня 2010 Автор Поділитись Опубліковано: 22 жовтня 2010 А зачем Вам такое ограничение на баттареи? При бОльшей они расплавятся? Обычно ставят термоклапан на 70гр. из-за температурных ограничений пластиковых труб, ибо выше температуру они не держат. Спасибо за совет ,вчера МУРАВА уже отговорил Посилання на коментар Поділитися на інших сайтах More sharing options...
-КУЛИБИН- Опубліковано: 1 листопада 2010 Автор Поділитись Опубліковано: 1 листопада 2010 Еще вот дилемма у меня отдельная ветка на второй этаж с батареями. Все батареи я немогу повесить на одну длинную ветку без разветвлений (технологически почти невозможно) Мне приходится разделить на два неравных крыла (см схему) Труба разводки 32 а отводы 25 Рамер помещения 13мх7м В таком случае не возникнут ли проблемм с циркуляцией воды? Посилання на коментар Поділитися на інших сайтах More sharing options...
Hans Опубліковано: 2 листопада 2010 Поділитись Опубліковано: 2 листопада 2010 Еще вот дилемма у меня отдельная ветка на второй этаж с батареями. Все батареи я немогу повесить на одну длинную ветку без разветвлений (технологически почти невозможно) Мне приходится разделить на два неравных крыла (см схему) Труба разводки 32 а отводы 25 Рамер помещения 13мх7м В таком случае не возникнут ли проблемм с циркуляцией воды? Друг, да тут же попутка так и просится! Посилання на коментар Поділитися на інших сайтах More sharing options...
-КУЛИБИН- Опубліковано: 2 листопада 2010 Автор Поділитись Опубліковано: 2 листопада 2010 Друг, да тут же попутка так и просится! Что значит попутка? Посилання на коментар Поділитися на інших сайтах More sharing options...
Hans Опубліковано: 2 листопада 2010 Поділитись Опубліковано: 2 листопада 2010 Что значит попутка? подача и обратка двигаются в одном направлении (попутно). особенность системы - отличная сбалансированность системы, причина - длина линий подачи и обратки для каждого прибора - идентичны. Посилання на коментар Поділитися на інших сайтах More sharing options...
-КУЛИБИН- Опубліковано: 2 листопада 2010 Автор Поділитись Опубліковано: 2 листопада 2010 подача и обратка двигаются в одном направлении (попутно). особенность системы - отличная сбалансированность системы, причина - длина линий подачи и обратки для каждого прибора - идентичны. Это Вы имеете ввиду если тут закольцевать? Посилання на коментар Поділитися на інших сайтах More sharing options...
Hans Опубліковано: 2 листопада 2010 Поділитись Опубліковано: 2 листопада 2010 Это Вы имеете ввиду если тут закольцевать? нет. в моем утреннем посте я привел полностью модифицированную схему. закольцевания там нет. Посилання на коментар Поділитися на інших сайтах More sharing options...
-КУЛИБИН- Опубліковано: 2 листопада 2010 Автор Поділитись Опубліковано: 2 листопада 2010 нет. в моем утреннем посте я привел полностью модифицированную схему. закольцевания там нет. Вся беда в том ,что соединить там очень сложно технически... Посилання на коментар Поділитися на інших сайтах More sharing options...
Рекомендовані повідомлення
Створіть акаунт або увійдіть у нього для коментування
Ви маєте бути користувачем, щоб залишити коментар
Створити акаунт
Зареєструйтеся для отримання акаунта. Це просто!
Зареєструвати акаунтУвійти
Вже зареєстровані? Увійдіть тут.
Увійти зараз