Сергей_84 Опубліковано: 20 лютого 2010 Поділитись Опубліковано: 20 лютого 2010 2 Теплотехник. Не хочу посягать на ваши знания и опыт, но бойлер ничуть не надежней двухконтурника с 2 теплообменниками.....жесткая вода не по детски убивает эмаль бака (вспоминаем кучу выброшенных электробойлеров эмалированых)...... Тем более поменять бойлер будет гораздо дороже чем прочистить теплообменник (еще ни разу не встречал случаев забитых вторичных теплообмеников, только битермы) Не считаю это аргументом в пользу бойлера Тут разве что выбрать бойлер из нержавки.... ПС Но я все таки за котел с бойлером, за комфорт в итоге приходится платить, пусть не сразу Посилання на коментар Поділитися на інших сайтах More sharing options...
romi9999 Опубліковано: 20 лютого 2010 Поділитись Опубліковано: 20 лютого 2010 бойлер ничуть не надежней двухконтурника с 2 теплообменниками.....жесткая вода не по детски убивает эмаль бака (вспоминаем кучу выброшенных электробойлеров эмалированых)...... Мне кажется, что кроме электробойлеров, Вы других в глаза не видели. Посилання на коментар Поділитися на інших сайтах More sharing options...
Сергей 31 Опубліковано: 20 лютого 2010 Поділитись Опубліковано: 20 лютого 2010 Не считаю это аргументом в пользу бойлера Тут Вас может переубедить только одно: чуть пожить самому в доме. Расскажу по своему личному опыту. Пять лет жил с двумя газовыми колонками (Юнкерсы). Работали колонки отлично, но с горячей водой был напряг. Поставил бойлер 200 литров и проблема ушла. Хотя, пару раз в году случается, что нахватает. Но семья знает, 15-20 минут пауза и все нормально. Посилання на коментар Поділитися на інших сайтах More sharing options...
Zidane Опубліковано: 20 лютого 2010 Поділитись Опубліковано: 20 лютого 2010 о таком думаю: (ссылка устарела) или об этом: (ссылка устарела) только я дилера в Одессе не нашел почему-то? Посилання на коментар Поділитися на інших сайтах More sharing options...
Теплотехник Опубліковано: 21 лютого 2010 Поділитись Опубліковано: 21 лютого 2010 2 Теплотехник. Не хочу посягать на ваши знания и опыт, но бойлер ничуть не надежней двухконтурника с 2 теплообменниками.....жесткая вода не по детски убивает эмаль бака (вспоминаем кучу выброшенных электробойлеров эмалированых)...... Тем более поменять бойлер будет гораздо дороже чем прочистить теплообменник (еще ни разу не встречал случаев забитых вторичных теплообмеников, только битермы) Не считаю это аргументом в пользу бойлера Тут разве что выбрать бойлер из нержавки.... ПС Но я все таки за котел с бойлером, за комфорт в итоге приходится платить, пусть не сразу А вы не пробовали магниевый анод менять в бойлере? Говорят помогает...:wink: Вы, я так понял, партнёр "Водной техники"... Так сделайте им запрос сколько бойлеров они поменяли в котлах и по каким причинам. Если не получиться напишите в личку, я подскажу... Посилання на коментар Поділитися на інших сайтах More sharing options...
Сергей_84 Опубліковано: 21 лютого 2010 Поділитись Опубліковано: 21 лютого 2010 А вы не пробовали магниевый анод менять в бойлере? Говорят помогает...:wink: Вы, я так понял, партнёр "Водной техники"... Так сделайте им запрос сколько бойлеров они поменяли в котлах и по каким причинам. Если не получиться напишите в личку, я подскажу... надо будет поинтересоваться.... по вторичным я уже интересовался как-то....сказали единицы и то не по причине накипи. а по поводу магниевого анода....я в годы юности начинал работу в нашей сфере с электробойлеров и всего что с ними связано....... Я столько их видел мертвых.....учитывая что и заземление было и обслуживались каждый год и анод менялся иногда даже без особой надобности.....причем одни и 7 лет без защит работали , а другие со всем необходимым и 3 лет не прослужили.... Поэтому я теперь очень настороженно отношусь к бойлерам в любом их виде......и стараюсь ставить побольше средств для их защиты А анодд хорошая штука, но встречал случаи когда за год работы накипь скушала анод и начала бить бак.... Анод-это не панацея...ИМХО Радует что сейчас устанавливают нержавейки в Иммергазы Кстати для интереса: на этой или на следующей неделе буду присутствовать при техобслуживании бойлера Авео Майора, который простоял без обслуживания 4 года....реально интересно что там да как...постараюсь и фото сделать Но опять же напишу...себе в дом с 2 санузлами я бы ставил только котел с бойлером....не нравится мне как ведет себя любой двухконтурник на 2 точки : душ +кухонная мойка, а про большее количество я молчу вообще Посилання на коментар Поділитися на інших сайтах More sharing options...
Сергей_84 Опубліковано: 21 лютого 2010 Поділитись Опубліковано: 21 лютого 2010 Тут Вас может переубедить только одно: чуть пожить самому в доме. Расскажу по своему личному опыту. Пять лет жил с двумя газовыми колонками (Юнкерсы). Работали колонки отлично, но с горячей водой был напряг. Поставил бойлер 200 литров и проблема ушла. Хотя, пару раз в году случается, что нахватает. Но семья знает, 15-20 минут пауза и все нормально. Я же написал , что имеенно этот аргумент не подходит при выборе между бойлером и вторичным.... А в целом, я согласен с Вашими словами на все 300%.... Я бы и на квартиры ставил только котлы с бойлерами, по своему опыту знаю, что меня в квартире не устравивает комфорт по ГВС у двухконтурника.....хотя многие люди и не замечают этого Посилання на коментар Поділитися на інших сайтах More sharing options...
Сергей_84 Опубліковано: 21 лютого 2010 Поділитись Опубліковано: 21 лютого 2010 А вобще по-моему меня не правильно здесь поняли.......и приняли за дурня, который пытается переубедить человека не покупать котел с бойлером.. Я ни в коем случае не хочу сказать , что котлы с бойлерами хуже котлов с вторичкой, они ОДНОЗНАЧНО лучше и комфортней.... Но что касается надежности вторичного теплообменника и бойлера, то ужь никак нельзя сказать: бойлер лучше , потому что не боится накипи, а вторичный хуже , потому что боится. Вот и все, что я хотел сказть) Посилання на коментар Поділитися на інших сайтах More sharing options...
Сергей_84 Опубліковано: 21 лютого 2010 Поділитись Опубліковано: 21 лютого 2010 Мне кажется, что кроме электробойлеров, Вы других в глаза не видели. когда кажется крестятся.....без обид...какое замечание таков и ответ видел разных бойлеров, правда скажу чесно в прошлом за 3 года обслуживания котлов мне не приходилось менять бойлера....о большем сроке ничего сказать не могу так как бросил то занятие....хотя к бойлерам в плане накипи отношусь настороженно....такая себе параноя) Посилання на коментар Поділитися на інших сайтах More sharing options...
Vadim V. Опубліковано: 22 лютого 2010 Поділитись Опубліковано: 22 лютого 2010 Попробую вкратце... Двухконтурный котел: плюсы -занимает мало места -стоит мало (сравнительно) денег минусы -бояться жесткой воды, особенно котлы с битермическим теплообменником... -приоритет по горячей воде, т.е. когда набирается ванна, то отопление не работает (очень актуально, когда холодный дом, и батареи подобраны с слабым запасом).. -в двухконтурных котлах не рекомендуется сильное подмешивание холодной воды (на кране разбавлять горячую воду) ... Напольный котёл со встроенным бойлером недавно писал, повторяться нет смысла Вот я автору и порекомендовал подумать... P.S. В среднем 5-10 раз в год переделываем двухконтурные котлы на одноконтурный+бойлер. Дешевле сразу купить то что надо... У себя в квартире 3,5 года пользую Виссман WHOA , всем доволен,вышеперечисленных недостатков(тьхфу три раза)непроявилось, кроме одного- нормально ГВС только на одну точку. Сейчас потихоньку строю дом небольшой за городом и встал выбор котла,место будет на кухне- по ДБН вроде не более 30 Квт?, однозначно с бойлером встроенным или рядом но не электро. Напольный места много , что из проверенного настенного с встроенным бойлером, турбированного порекомендуете. Спасибо! Посилання на коментар Поділитися на інших сайтах More sharing options...
Теплотехник Опубліковано: 22 лютого 2010 Поділитись Опубліковано: 22 лютого 2010 У себя в квартире 3,5 года пользую Виссман WHOA , всем доволен,вышеперечисленных недостатков(тьхфу три раза)непроявилось, кроме одного- нормально ГВС только на одну точку. Это радует. Моя характеристика обобщенная. Это не значит, что у Всех и всё сразу начнёт проявляться... Сейчас потихоньку строю дом небольшой за городом и встал выбор котла,место будет на кухне- по ДБН вроде не более 30 Квт?, однозначно с бойлером встроенным или рядом но не электро. Напольный места много , что из проверенного настенного с встроенным бойлером, турбированного порекомендуете. Спасибо! Что касается рекомендаций, то это либо напольный со встроенным бойлером (от 100 л). Либо навесной котел с приставным бойлером (отдельно одноконтурный котёл + бойлер 150-200 л)... Бойлер можно поставить, например, за стенку в санузел или т.п. Если говорить о навесных, то там бойлер 45-60 литров и достаточно большие габариты, по сравнению с двухконтурными котлами... Я бы не ставил... Не забывайте, что аппетит приходит во время еды... Задумаетесь о рециркуляции ГВС. На объеме 150-200 литров это куда практичнее... Удачного выбора. Посилання на коментар Поділитися на інших сайтах More sharing options...
Vadim V. Опубліковано: 22 лютого 2010 Поділитись Опубліковано: 22 лютого 2010 Это радует. Моя характеристика обобщенная. Это не значит, что у Всех и всё сразу начнёт проявляться... Что касается рекомендаций, то это либо напольный со встроенным бойлером (от 100 л). Либо навесной котел с приставным бойлером (отдельно одноконтурный котёл + бойлер 150-200 л)... Бойлер можно поставить, например, за стенку в санузел или т.п. Если говорить о навесных, то там бойлер 45-60 литров и достаточно большие габариты, по сравнению с двухконтурными котлами... Я бы не ставил... Не забывайте, что аппетит приходит во время еды... Задумаетесь о рециркуляции ГВС. На объеме 150-200 литров это куда практичнее... Удачного выбора. И чем и как будет греться бойлер? Посилання на коментар Поділитися на інших сайтах More sharing options...
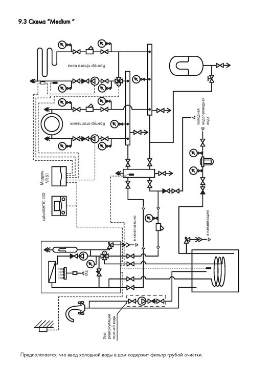
Теплотехник Опубліковано: 22 лютого 2010 Поділитись Опубліковано: 22 лютого 2010 И чем и как будет греться бойлер? Бойлер будет греться котлом. Схемку прилагаю... Посилання на коментар Поділитися на інших сайтах More sharing options...
Vadim V. Опубліковано: 22 лютого 2010 Поділитись Опубліковано: 22 лютого 2010 Бойлер будет греться котлом. Схемку прилагаю... Мне видится что так некомфортно и неэкономично. Посилання на коментар Поділитися на інших сайтах More sharing options...
murava Опубліковано: 22 лютого 2010 Поділитись Опубліковано: 22 лютого 2010 Мне видится что так некомфортно и неэкономично. Аргументы - в студию Посилання на коментар Поділитися на інших сайтах More sharing options...
Теплотехник Опубліковано: 22 лютого 2010 Поділитись Опубліковано: 22 лютого 2010 Мне видится что так некомфортно и неэкономично. Нет Вы не правы! И комфортно и экономично... Расписывать не буду, потому что в интернете масса информации... Посилання на коментар Поділитися на інших сайтах More sharing options...
Vadim V. Опубліковано: 22 лютого 2010 Поділитись Опубліковано: 22 лютого 2010 Аргументы - в студию Аргументов проверенных нету, есть предположения. 1.некомфортно - температура ГВС зависит от температуры отопления, а к примеру в системе 40 С, пусть даже 50 С, так один чел выльет 100 литров на купание и сколько времени ждать следующему? А если понадобится вдруг очень горячей воды - 70 С, как её отрымать?(если в системе 50 С и для отопления дома больше ненадо так как будет очень жарко.) , в общем примерно в таком русле, если неправ, то Ваши или тех кто пользуется на своей шкуре:D развёрнутые аргументы. 2.неэкономно- как быть летом? , постоянно греть 150-200 л. воды. Возможно соглашусь(что экономно) если площадь отопления квадратов 500 и более , а ГВС пользуется 2(два) человека. Посилання на коментар Поділитися на інших сайтах More sharing options...
Vadim V. Опубліковано: 22 лютого 2010 Поділитись Опубліковано: 22 лютого 2010 Нет Вы не правы! И комфортно и экономично... Расписывать не буду, потому что в интернете масса информации... Ненадо расписывать ,дайте толковые ссылки и я Вам скажу спасибо! Посилання на коментар Поділитися на інших сайтах More sharing options...
Теплотехник Опубліковано: 22 лютого 2010 Поділитись Опубліковано: 22 лютого 2010 Ненадо расписывать ,дайте толковые ссылки и я Вам скажу спасибо! При косвенном нагреве перенос тепла осуществляется с помощью промежуточного теплоносителя - воды или, иногда, антифриза. Использование бойлеров косвенного нагрева позволяет существенно экономить энергоресурсы за счет использования более дешевого энергоносителя (например, газа вместо электричества). Принцип работы бойлера косвенного нагрева прост: вода от котла проходит через змеевик водонагревателя и нагревает воду в бойлере. Греющий элемент аппарата представляет собой керамический в стальном патроне змеевик, подключаемый к отопительному котлу через отдельный управляемый контур с насосом. Все бойлеры оснащены патрубком для соединения с циркуляционным контуром. Со стороны контакта с водой из ГВС (система горячего водоснабжения) бойлеры покрыты гомогенной эмалировкой. Покрытие нейтрально по отношению к обычной жесткой и нефильтрованной водопроводной воде. Более того, теплоизоляция не содержит фторо-хлоро-углеродных соединений. Имеется и антикоррозийный магниевый анод. В бойлере есть датчики термостатов и наружные указатели температуры воды, которые позволяют пользоваться водой именно той температуры, какая необходима, и надежно предохраняют прибор от перегрева. Бойлер может комплектоваться щитком управления, позволяющим устанавливать температуру воды в диапазоне 40-70 °С и выключать отопление в летний период. При установке водонагревателя косвенного нагрева необходимо подумать над целесообразностью сочетания имеющегося источника тепла и конкретного вида бойлера. В загородных коттеджах источником тепла должна быть система отопления с твердотопливным, жидкотопливным или газовым котлом. При наличии последнего учитывается следующее: если планируется небольшое потребление горячей воды, имеет смысл установить двухконтурный настенный термоблок. Если же будет устанавливаться или имеется ванна, бассейн-СПА и душевая стойка - необходим одноконтурный котел с бойлером косвенного нагрева. Большой объем нагретой воды позволяет компенсировать пиковые нагрузки, возникающие при использовании такой сантехники. Водонагреватели косвенного нагрева (бойлеры) позволяют обеспечить значительное потребление горячей воды в нескольких точках одновременно, не увеличивая мощность нагревательного элемента, не зависят от напора воды в водопроводе и обеспечивают более высокую, чем электрические водонагреватели, скорость её нагрева. С сайта /www.santeplo.ru 3 Посилання на коментар Поділитися на інших сайтах More sharing options...
Теплотехник Опубліковано: 22 лютого 2010 Поділитись Опубліковано: 22 лютого 2010 Аргументов проверенных нету, есть предположения. 1.некомфортно - температура ГВС зависит от температуры отопления, а к примеру в системе 40 С, пусть даже 50 С, так один чел выльет 100 литров на купание и сколько времени ждать следующему? А если понадобится вдруг очень горячей воды - 70 С, как её отрымать?(если в системе 50 С и для отопления дома больше ненадо так как будет очень жарко.) , в общем примерно в таком русле, если неправ, то Ваши или тех кто пользуется на своей шкуре:D развёрнутые аргументы. Вы неправы абсолютно: 1. Температура теплоносителя в режиме отопления и режиме нагрева води ГВС, обычно отличается. На отопление Вы задаёте температуру, а на ГВС котёл работает на максимальной мощности. В бойлере поддерживается заданная температура, т.е. у Вас есть 150-200 литров горячей воды (обычно до 60 С) Когда температура в бойлере падает, то котёл включается на догрев воды в бойлере. так один чел выльет 100 литров на купание и сколько времени ждать следующему? такого не будет. е путайте с электробойлером. А если нужна темп. 70 С - то просто выставите на бойлере макс. но помните что уже можно получить ожог.. 2.неэкономно- как быть летом? , постоянно греть 150-200 л. воды. Возможно соглашусь(что экономно) если площадь отопления квадратов 500 и более , а ГВС пользуется 2(два) человека. Бойлер - это "термос". Падение температуры 2-3 С в сутки (без водоразбора). Вы переводите котёл в "летний режим" и он в летнем режиме работает только на нагрев бойлера. Систему отопления он греть не будет. ОГО написал Посилання на коментар Поділитися на інших сайтах More sharing options...
Сергей_84 Опубліковано: 22 лютого 2010 Поділитись Опубліковано: 22 лютого 2010 Вы неправы абсолютно: 1. Температура теплоносителя в режиме отопления и режиме нагрева води ГВС, обычно отличается. На отопление Вы задаёте температуру, а на ГВС котёл работает на максимальной мощности. В бойлере поддерживается заданная температура, т.е. у Вас есть 150-200 литров горячей воды (обычно до 60 С) Когда температура в бойлере падает, то котёл включается на догрев воды в бойлере. такого не будет. е путайте с электробойлером. А если нужна темп. 70 С - то просто выставите на бойлере макс. но помните что уже можно получить ожог.. Бойлер - это "термос". Падение температуры 2-3 С в сутки (без водоразбора). Вы переводите котёл в "летний режим" и он в летнем режиме работает только на нагрев бойлера. Систему отопления он греть не будет. ОГО написал 2 Вадим абсолютно исчерпывающий ответ, более подробно разяснил бы только касательно "100 литров вылил и не хватает следующему" В электробойлере когда температура падает включается несчасных 2 кВт....они особо не нагреют воду, а вот котел начинает греть на всю свою полную мощность и если мощность теплообменника бойлера не ниже, то догрев воды идет моментальный....и вы никак не заметите дискомфорта.... В самом худшем случае котел превратится в обычный двухконтурник.... Посилання на коментар Поділитися на інших сайтах More sharing options...
Vadim V. Опубліковано: 23 лютого 2010 Поділитись Опубліковано: 23 лютого 2010 Вы неправы абсолютно: 1. Температура теплоносителя в режиме отопления и режиме нагрева води ГВС, обычно отличается. На отопление Вы задаёте температуру, а на ГВС котёл работает на максимальной мощности. В бойлере поддерживается заданная температура, т.е. у Вас есть 150-200 литров горячей воды (обычно до 60 С) Когда температура в бойлере падает, то котёл включается на догрев воды в бойлере. такого не будет. е путайте с электробойлером. А если нужна темп. 70 С - то просто выставите на бойлере макс. но помните что уже можно получить ожог.. Бойлер - это "термос". Падение температуры 2-3 С в сутки (без водоразбора). Вы переводите котёл в "летний режим" и он в летнем режиме работает только на нагрев бойлера. Систему отопления он греть не будет. ОГО написал Спасибо! за написанное и выдержку, но похоже у меня в голове что-то засорилось, ещё больше запутался. Если один контур и он змеевиком проходит через бойлер попутно косвенно нагревает воду в бойлере и далее к батареям, то температура теплоносителя системы отопления(батарей ) и воды в бойлере взаимосвязана, тоесть чем горячее нужна вода в бойлере тем выше температура теплоносителя в системе отопления и жарче в доме. И как это для ГВС задать одну Т а для отопления другую Т ,если котёл одноконтурный? Посилання на коментар Поділитися на інших сайтах More sharing options...
Vadim V. Опубліковано: 23 лютого 2010 Поділитись Опубліковано: 23 лютого 2010 2 Вадим абсолютно исчерпывающий ответ, более подробно разяснил бы только касательно "100 литров вылил и не хватает следующему" В электробойлере когда температура падает включается несчасных 2 кВт....они особо не нагреют воду, а вот котел начинает греть на всю свою полную мощность и если мощность теплообменника бойлера не ниже, то догрев воды идет моментальный....и вы никак не заметите дискомфорта.... А куда скажите уходит со змеевика горячая вода? не в систему-ли отопления и батареи. Шото я никак невкурю Посилання на коментар Поділитися на інших сайтах More sharing options...
gerr Опубліковано: 23 лютого 2010 Поділитись Опубліковано: 23 лютого 2010 У связки котёл + бойлер приоритет по горячей воде, и поэтому в момент включения крана с горячей водой вся мощность котла идёт на её нагрев . Отопительная вода циркулирует только по теплообменнику котла и змеевику бойлера, вот откуда очень быстрый нагрев ГВС. Посилання на коментар Поділитися на інших сайтах More sharing options...
Vadim V. Опубліковано: 23 лютого 2010 Поділитись Опубліковано: 23 лютого 2010 У связки котёл + бойлер приоритет по горячей воде, и поэтому в момент включения крана с горячей водой вся мощность котла идёт на её нагрев . Отопительная вода циркулирует только по теплообменнику котла и змеевику бойлера, вот откуда очень быстрый нагрев ГВС. Аааааа начинаю догадываться , между одноконтурным котлом и бойлером врезано разные многоходовые электроклапаны , датчики расхода воды, температуры и что-то ещё о чём я неслышал...... так??? За небесплатно наверное , и по монтажу тоже . Посилання на коментар Поділитися на інших сайтах More sharing options...
Рекомендовані повідомлення
Створіть акаунт або увійдіть у нього для коментування
Ви маєте бути користувачем, щоб залишити коментар
Створити акаунт
Зареєструйтеся для отримання акаунта. Це просто!
Зареєструвати акаунтУвійти
Вже зареєстровані? Увійдіть тут.
Увійти зараз