masterbud Опубліковано: 24 березня 2020 Автор Поділитись Опубліковано: 24 березня 2020 Сначала всё обдумываем, а потом делаем. А у Вас что, сейчас как то не так? Так вот и думаю как сделать. Добавлено через 30 секунд Татьяна5 писала же Не нашел такого поста Добавлено через 6 минут панели ок. а отдельно в бойлер косвенного нагрева вкорячивать ещё и тэн и потом отличающуюся от всего систему управления - зачем. при кольцах - у потребителей свой циркуляционный насос. всё управление - управление насосами. котел на первичном кольце смотрит на температуру обратки и включается\выключается по охлаждению\нагреву теплоносителя. всё. минимум автоматики, которую в случае чего меняем\дублируем ручными выключателями, и всё работает при любом развитии событий. Может у меня схема как-то не так сделана? На горячую и холодную воду на каждом этаже будет свой коллектор, горячая вода будет идти из бойлера косвенного нагрева, никаких насосов в системе водоснабжения, кроме скважинного не предусмотрено. Циркуляцию горячей воды передумал делать, много затрат на материалы, работу и электрику. На каждом этаже будет стоять коллектор ТП, вроде без насосов и смесительных узлов (радиаторов нет - они не нужны). На СО будет один насос на электрокотле. Проект СО делали в Астере, их вроде хвалили. Зачем ставить кучу насосов - не понимаю. Посилання на коментар Поділитися на інших сайтах More sharing options...
Tamburello Опубліковано: 24 березня 2020 Поділитись Опубліковано: 24 березня 2020 У меня котел греет или воду или теплые полы. Нет накопительного бака. я про такое ничего и не писал С электрокотлами и теплыми полами такое не особо то и нужно. Добавлено через 5 минут Может у меня схема как-то не так сделана? На горячую и холодную воду на каждом этаже будет свой коллектор, горячая вода будет идти из бойлера косвенного нагрева, никаких насосов в системе водоснабжения, кроме скважинного не предусмотрено. Циркуляцию горячей воды передумал делать, много затрат на материалы, работу и электрику. На каждом этаже будет стоять коллектор ТП, вроде без насосов и смесительных узлов (радиаторов нет - они не нужны). На СО будет один насос на электрокотле. Проект СО делали в Астере, их вроде хвалили. Зачем ставить кучу насосов - не понимаю. ну поехали. Бойлер косвенного нашрева предполагает насос загрузки бойлера. как-то через его нагревательный теплообменник надо ж прокачивать теплоноситель? потом в каждом коллекторе теплого пола (читай, минимум на каждом этаже) стоит насос. вам это нарисовали как-то в безнасосном, самотечном исполнении? Посилання на коментар Поділитися на інших сайтах More sharing options...
masterbud Опубліковано: 24 березня 2020 Автор Поділитись Опубліковано: 24 березня 2020 я про такое ничего и не писал С электрокотлами и теплыми полами такое не особо то и нужно. ну поехали. Бойлер косвенного нашрева предполагает насос загрузки бойлера. как-то через его нагревательный теплообменник надо ж прокачивать теплоноситель? потом в каждом коллекторе теплого пола (читай, минимум на каждом этаже) стоит насос. вам это нарисовали как-то в безнасосном, самотечном исполнении? Зачем столько насосов? Всё намного проще и дешевле. Посилання на коментар Поділитися на інших сайтах More sharing options...
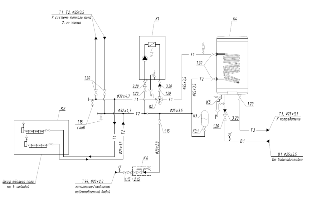
Tamburello Опубліковано: 24 березня 2020 Поділитись Опубліковано: 24 березня 2020 Зачем столько насосов? Всё намного проще и дешевле. [ATTACH]686890[/ATTACH] ну, главное, шоб оно заработало но если чо, Мурава придёт, порядок наведёт. Посилання на коментар Поділитися на інших сайтах More sharing options...
masterbud Опубліковано: 24 березня 2020 Автор Поділитись Опубліковано: 24 березня 2020 ну, главное, шоб оно заработало но если чо, Мурава придёт, порядок наведёт. Я ж говорю - в Астере делали. Посилання на коментар Поділитися на інших сайтах More sharing options...
Tamburello Опубліковано: 24 березня 2020 Поділитись Опубліковано: 24 березня 2020 Я ж говорю - в Астере делали. мне это ни о чем не говорит. но я вижу, что вся система использует один котловой насос. Посилання на коментар Поділитися на інших сайтах More sharing options...
masterbud Опубліковано: 24 березня 2020 Автор Поділитись Опубліковано: 24 березня 2020 мне это ни о чем не говорит. но я вижу, что вся система использует один котловой насос. У меня на работе отопление офисов 165 м2 и бокса с раздевалкой 225 м2 осуществляется одним насосом (по одному туда и туда). Схема с 4-5-6 насосами жизнеспособна, но ЗАЧЕМ? Люди просчитали гидросопротивление, объем теплоносителя и прочее и рассчитали схему. Астер - фирма, которая профессионально занимается отоплением и водоснабжением. Посилання на коментар Поділитися на інших сайтах More sharing options...
16012 Опубліковано: 24 березня 2020 Поділитись Опубліковано: 24 березня 2020 Зачем столько насосов? Всё намного проще и дешевле. [ATTACH]686890[/ATTACH] Подскажите, а мне так прорисовали с насосами. Это чем плохо ? Посилання на коментар Поділитися на інших сайтах More sharing options...
digor_ua Опубліковано: 24 березня 2020 Поділитись Опубліковано: 24 березня 2020 У меня на работе отопление офисов 165 м2 и бокса с раздевалкой 225 м2 осуществляется одним насосом (по одному туда и туда). Схема с 4-5-6 насосами жизнеспособна, но ЗАЧЕМ? Люди просчитали гидросопротивление, объем теплоносителя и прочее и рассчитали схему. Астер - фирма, которая профессионально занимается отоплением и водоснабжением. Угу, как магазин ок Как источник ценных знаний то не очень Мне в том астере советовали по насосу на гребенку ТП поставить На первый и второй этаж Хорошо хоть Мураву додумался спросить, оказалось что насосы нафиг не надо, спокойно насос справляется. Что и было реализовано. Опять же, в астере страшали что теплые полы не покроют теплопотери дома. Надо батареи ставить И побольше Про прелести частотного преобразователя для скважинного насоса там тож не знают, благо Мурава просветил Ну и там по мелочи много чего Но как магазин да, они офигенны и альтернативы в Харькове им нет Посилання на коментар Поділитися на інших сайтах More sharing options...
murava Опубліковано: 24 березня 2020 Поділитись Опубліковано: 24 березня 2020 Полноте, у меня дешевле астера Добавлено через 1 минуту Подскажите, а мне так прорисовали с насосами. Это чем плохо ? Ничем для продавца. Но гидрострелка и один насос почти наверняка лишние Добавлено через 7 минут Мурава, я уже не первый десяток раз сталкиваюсь с фразами типа "летом или в межсезонье не прийдется запускать всю котельную машинерию дома" и немного недоумеваю. ну горячую воду ж греете? в первичном кольце всегда горячая вода. батареи и\или ТП забирает себе сколько надо когда надо. зачем какие-то переходы на летний\зимний режим? . Ваши утверждения справедливы. Но реальность немного иная. Когда вы начинаете гонять газовый котел на нагрузки ниже минимального уровня модуляции, он начинает тактовать - и огромное количество газа и энергии уходит на переходные процессы на старт-стопах. По аналогии катания по городу по светофорам на пятилитровой машине. Проехал 30 км и сжег 15 л. С электрокотлом такого, пожалуй, нет. Ну и при работе на мелкие нагрузки вы вводите в систему инерционность всей ее емкости. 1 Посилання на коментар Поділитися на інших сайтах More sharing options...
masterbud Опубліковано: 25 березня 2020 Автор Поділитись Опубліковано: 25 березня 2020 Подскажите, а мне так прорисовали с насосами. Это чем плохо ? Я не говорил, что это плохо. У вас 3 насоса, насколько я понял. Один на рециркуляцию ГВС (я не пока не хочу делать у себя), второй на радиаторы 2-го этажа, третий на смесительном узле теплых полов (вроде так). Я говорил, что это дорого. Я везде делаю теплые полы, и получаю всего один насос в системе. А все, что крутится, все ломается. на работе за семь лет заменили уже все насосы, и покупали их не на Барабане. Считаю, чем проще, тем лучше. По циркуляции ГВС, думаю, это актуально для домов от 250м2, где санузлы далеко от бойлера, или просто установщики предлагают такую систему всем для заработка. У меня от бойлера до потребителя до 3 метров, плюс организовано через коллектора. Добавлено через 6 минут Угу, как магазин ок Как источник ценных знаний то не очень Мне в том астере советовали по насосу на гребенку ТП поставить На первый и второй этаж Хорошо хоть Мураву додумался спросить, оказалось что насосы нафиг не надо, спокойно насос справляется. Что и было реализовано. Опять же, в астере страшали что теплые полы не покроют теплопотери дома. Надо батареи ставить И побольше Про прелести частотного преобразователя для скважинного насоса там тож не знают, благо Мурава просветил Ну и там по мелочи много чего Но как магазин да, они офигенны и альтернативы в Харькове им нет Самое смешное, что мне предлагали все тоже самое. 1й этаж - тп, второй радиаторы, насосную станцию и прочие прелести. Это их проблема в отсутствии нормальных менеджеров, которые могут подобрать лучшую систему отопления для определнного дома исходя из исходных данных по наличию газа, теплопотерям и прочим. Я долго объяснял как мне считать отопление, мы даже поспорили с ними по теплопотерям дома за отопительный сезон. Но в итоге я дал исходники и они просчитали. Это большая проблема этой фирмы, но пошел туда по рекомендации и не захотел уже куда-то бегать. Главное, что я знал, как я буду все организовывать. Добавлено через 4 минуты Угу, как магазин ок Хорошо хоть Мураву додумался спросить, оказалось что насосы нафиг не надо, спокойно насос справляется. Что и было реализовано. Мне интересно было бы услышать мнение Муравы, ведь ветку он читает, но ничего не говорит про мою схему. Посилання на коментар Поділитися на інших сайтах More sharing options...
bonjorna Опубліковано: 25 березня 2020 Поділитись Опубліковано: 25 березня 2020 Угу, как магазин ок Как источник ценных знаний то не очень Мне в том астере советовали по насосу на гребенку ТП поставить На первый и второй этаж Хорошо хоть Мураву додумался спросить, оказалось что насосы нафиг не надо, спокойно насос справляется. Что и было реализовано. Опять же, в астере страшали что теплые полы не покроют теплопотери дома. Надо батареи ставить И побольше Про прелести частотного преобразователя для скважинного насоса там тож не знают, благо Мурава просветил Ну и там по мелочи много чего Но как магазин да, они офигенны и альтернативы в Харькове им нет У меня была в 2015 г практически аналогичная ситуация с Астером и тоже Мурава помог прояснить некоторые моменты и избежать ненужных затрат. Сделали проект, направленный на максимальную продажу своего товара, а не оптимизацию работы системы отопления и ГВС в нашем случае. Рвачи, в общем. Посилання на коментар Поділитися на інших сайтах More sharing options...
murava Опубліковано: 25 березня 2020 Поділитись Опубліковано: 25 березня 2020 Мне интересно было бы услышать мнение Муравы, ведь ветку он читает, но ничего не говорит про мою схему. А шо за схема? Хоть в шо смотреть надо? Мне думаете очень умиляет детально вычитывать тему в поисках вопросов ко мне ? Посилання на коментар Поділитися на інших сайтах More sharing options...
masterbud Опубліковано: 26 березня 2020 Автор Поділитись Опубліковано: 26 березня 2020 А шо за схема? Хоть в шо смотреть надо? Мне думаете очень умиляет детально вычитывать тему в поисках вопросов ко мне ? Посилання на коментар Поділитися на інших сайтах More sharing options...
masterbud Опубліковано: 6 квітня 2020 Автор Поділитись Опубліковано: 6 квітня 2020 Наконец поставил себе стабилизатор. Обещают стабильную работу от90В до 300В. Каждый раз, подключая какой-то новый потребитель тяну к нему провода, ящик стоит примитивный, поэтому помещение под лестницей начинает напоминать индийские системы электроснабжения. И подключил воду в санузел первого этажа. Осталось поставить туда унитаз и дверь какую-то дешевую. Посилання на коментар Поділитися на інших сайтах More sharing options...
murava Опубліковано: 6 квітня 2020 Поділитись Опубліковано: 6 квітня 2020 [ATTACH]687035[/ATTACH] Делайте, все будет нормально Посилання на коментар Поділитися на інших сайтах More sharing options...
razzil Опубліковано: 6 квітня 2020 Поділитись Опубліковано: 6 квітня 2020 Стаб же однофазный? А подключение трехфазное? Или это временное решение? Посилання на коментар Поділитися на інших сайтах More sharing options...
masterbud Опубліковано: 6 квітня 2020 Автор Поділитись Опубліковано: 6 квітня 2020 Делайте, все будет нормально Спасибо. Добавлено через 48 секунд Стаб же однофазный? А подключение трехфазное? Или это временное решение? Сразу на 3 стаба денег не хватило. Да и нет сейчас такой потребности. Один вытягивает всё. Потом докуплю еще 2 шт. 1 Посилання на коментар Поділитися на інших сайтах More sharing options...
frodoF Опубліковано: 9 квітня 2020 Поділитись Опубліковано: 9 квітня 2020 Приветствую всех форумчан. Хочу пристроить к старому дому веранду с кухней и душевой . Но вот какая ситуация . Цоколь старого дома высотой 50 сантиметров выведен ровно относительно грунта . Сам участок имеет небольшой наклон . Получается что согласно лазерного уровня одна сторона цоколя на 8см ниже , цоколь длинной шесть метров , фундамент ленточный . Вопрос - на какой уровень поднимать цоколь пристройки , по высшей точке или повторить наклон старого цоколя ??? Посилання на коментар Поділитися на інших сайтах More sharing options...
masterbud Опубліковано: 9 квітня 2020 Автор Поділитись Опубліковано: 9 квітня 2020 Приветствую всех форумчан. Хочу пристроить к старому дому веранду с кухней и душевой . Но вот какая ситуация . Цоколь старого дома высотой 50 сантиметров выведен ровно относительно грунта . Сам участок имеет небольшой наклон . Получается что согласно лазерного уровня одна сторона цоколя на 8см ниже , цоколь длинной шесть метров , фундамент ленточный . Вопрос - на какой уровень поднимать цоколь пристройки , по высшей точке или повторить наклон старого цоколя ??? Фундамент надо делать ровный. И надо хорошо продумать стык пристройки и дома. Вроде у Терехова об этом хорошо разжевали, что и как сделатьт. Посилання на коментар Поділитися на інших сайтах More sharing options...
frodoF Опубліковано: 9 квітня 2020 Поділитись Опубліковано: 9 квітня 2020 Приветствую всех форумчан. Хочу пристроить к старому дому веранду с кухней и душевой . Но вот какая ситуация . Цоколь старого дома высотой 50 сантиметров относительно грунта . Сам участок имеет небольшой наклон . Получается что согласно лазерного уровня одна сторона цоколя на 8см ниже , цоколь длинной шесть метров , фундамент ленточный . Вопрос - на какой уровень поднимать цоколь пристройки , по высшей точке или повторить наклон старого цоколя ??? Посилання на коментар Поділитися на інших сайтах More sharing options...
Tamburello Опубліковано: 9 квітня 2020 Поділитись Опубліковано: 9 квітня 2020 Приветствую всех форумчан. Хочу пристроить к старому дому веранду с кухней и душевой . Но вот какая ситуация . Цоколь старого дома высотой 50 сантиметров относительно грунта . Сам участок имеет небольшой наклон . Получается что согласно лазерного уровня одна сторона цоколя на 8см ниже , цоколь длинной шесть метров , фундамент ленточный . Вопрос - на какой уровень поднимать цоколь пристройки , по высшей точке или повторить наклон старого цоколя ??? Фундамент надо делать ровный. И надо хорошо продумать стык пристройки и дома. Вроде у Терехова об этом хорошо разжевали, что и как сделатьт. Посилання на коментар Поділитися на інших сайтах More sharing options...
masterbud Опубліковано: 15 квітня 2020 Автор Поділитись Опубліковано: 15 квітня 2020 Вчера стабилизатор показал себя просто отлично. Со 130В поднимал напряжение и всё работало. 1 Посилання на коментар Поділитися на інших сайтах More sharing options...
masterbud Опубліковано: 15 квітня 2020 Автор Поділитись Опубліковано: 15 квітня 2020 И вчера, наконец, отсыпали грунт под верандой и по участку растянули кучи глины и чернозема. Чернозема не хватило. Приму в дар чернозем. Посилання на коментар Поділитися на інших сайтах More sharing options...
Gitan Опубліковано: 15 квітня 2020 Поділитись Опубліковано: 15 квітня 2020 Нынче чернозем продают, а не дарят Я покупал за 2300 грн Зил. 2 Посилання на коментар Поділитися на інших сайтах More sharing options...
Рекомендовані повідомлення
Створіть акаунт або увійдіть у нього для коментування
Ви маєте бути користувачем, щоб залишити коментар
Створити акаунт
Зареєструйтеся для отримання акаунта. Це просто!
Зареєструвати акаунтУвійти
Вже зареєстровані? Увійдіть тут.
Увійти зараз