LiVi Опубліковано: 1 квітня 2010 Поділитись Опубліковано: 1 квітня 2010 Наваял схему электроснабжения для дачи. Хотел бы услышать компетентное мнение жюри по этому поводу. Схему прилагаю. Посилання на коментар Поділитися на інших сайтах More sharing options...
Konstruktor Опубліковано: 1 квітня 2010 Поділитись Опубліковано: 1 квітня 2010 Думаю что до счетчика Вам не дадут ничего подключать, в качестве избежания воровства эл.энергии. После все что угодно. Посилання на коментар Поділитися на інших сайтах More sharing options...
LiVi Опубліковано: 1 квітня 2010 Автор Поділитись Опубліковано: 1 квітня 2010 Думаю что до счетчика Вам не дадут ничего подключать, в качестве избежания воровства эл.энергии. После все что угодно. Да ограничитель не принципиально, я могу его за счетчик переставить. Меня интересует все остальное и главное! Посилання на коментар Поділитися на інших сайтах More sharing options...
Vit3f Опубліковано: 1 квітня 2010 Поділитись Опубліковано: 1 квітня 2010 Думаю что до счетчика Вам не дадут ничего подключать, в качестве избежания воровства эл.энергии. После все что угодно. Хотя так бы было правильней, но вы правы, разрешат ставить автомат и то под пломбировку. Посилання на коментар Поділитися на інших сайтах More sharing options...
LiVi Опубліковано: 1 квітня 2010 Автор Поділитись Опубліковано: 1 квітня 2010 Хотя так бы было правильней, но вы правы, разрешат ставить автомат и то под пломбировку. Может что-то по схеме вцелом есть? Правильно, не правильно, как лучше? Посилання на коментар Поділитися на інших сайтах More sharing options...
Vit3f Опубліковано: 2 квітня 2010 Поділитись Опубліковано: 2 квітня 2010 Может что-то по схеме вцелом есть? Правильно, не правильно, как лучше? Правильно, у Вас получается схема TN-C-S, при монтаже уделите внимание контуру зазаемления и соединениям его касающихся. Посилання на коментар Поділитися на інших сайтах More sharing options...
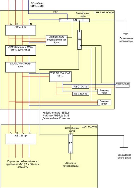
LiVi Опубліковано: 2 квітня 2010 Автор Поділитись Опубліковано: 2 квітня 2010 (змінено) Правильно, у Вас получается схема TN-C-S, при монтаже уделите внимание контуру зазаемления и соединениям его касающихся. Из других источников есть мнение, что УЗО не будет правильно работать общее на 40А в шите на опоре! Потому что нейтраль с двух сторон заземлена... Змінено 2 квітня 2010 користувачем LiVi Посилання на коментар Поділитися на інших сайтах More sharing options...
LiVi Опубліковано: 2 квітня 2010 Автор Поділитись Опубліковано: 2 квітня 2010 В связи с этим немного поправил схему, чтобы избежать этого, похоже вышла классическая схема TN-C-S? Посилання на коментар Поділитися на інших сайтах More sharing options...
snickers Опубліковано: 2 квітня 2010 Поділитись Опубліковано: 2 квітня 2010 Таятся секретные грабли в этой конструкции... Лучше было бы сделать, как обычно - общий щит и все постоянные потребители от него, а на столбе оставить аварийную розетку. Посилання на коментар Поділитися на інших сайтах More sharing options...
Nick_Azovsvet Опубліковано: 2 квітня 2010 Поділитись Опубліковано: 2 квітня 2010 Помоему слишном много УЗО, что там за нагрузка такая? Посилання на коментар Поділитися на інших сайтах More sharing options...
ProTV Опубліковано: 3 квітня 2010 Поділитись Опубліковано: 3 квітня 2010 Не отношу себя к профи, но для себя добавил бы реле напряжения на каждую фазу. А разрядники (ОПН) необходимы лишь в случае воздушки. И автомата на розетку 380 не вижу. Если правильно понял то заземление возле опоры будет выполнять фунции "повторного заземления нуля" и основного заземления для старого здания? Посилання на коментар Поділитися на інших сайтах More sharing options...
LiVi Опубліковано: 3 квітня 2010 Автор Поділитись Опубліковано: 3 квітня 2010 Таятся секретные грабли в этой конструкции... Лучше было бы сделать, как обычно - общий щит и все постоянные потребители от него, а на столбе оставить аварийную розетку. А нельзя поподробнее про секретные грабли? Счетчик то и вводной автомат все равно на столбе будет, и заземление нуля сделают обязательно - по ТУ положено. Розетки и старый дом мне нужно обязательно в щите на столбе подключить ибо второй щит появится только построения нового дома, а пока будет только один на столбе! Посилання на коментар Поділитися на інших сайтах More sharing options...
LiVi Опубліковано: 3 квітня 2010 Автор Поділитись Опубліковано: 3 квітня 2010 Не отношу себя к профи, но для себя добавил бы реле напряжения на каждую фазу. А разрядники (ОПН) необходимы лишь в случае воздушки. И автомата на розетку 380 не вижу. Если правильно понял то заземление возле опоры будет выполнять фунции "повторного заземления нуля" и основного заземления для старого здания? Розетка пока будет на общем автомате по причине, описанной в первом посте (она просто будет на общем автомате и общем 100мА УЗО). Про ноль вы абсолютно правы, именно так все и есть. Помоему слишном много УЗО, что там за нагрузка такая? А почему много УЗО, одно общее на 100мА и одно на розетку 220 и старый дом на 10мА. Что здесь не так? В щите на новом доме, общее на до 100мА и потом на группах 35-ки и 10ки... Посилання на коментар Поділитися на інших сайтах More sharing options...
engeneer Опубліковано: 4 квітня 2010 Поділитись Опубліковано: 4 квітня 2010 В связи с этим немного поправил схему, чтобы избежать этого, похоже вышла классическая схема TN-C-S? УЗО на 25 А/ 10 мА Вы, скорее всего, не найдете - есть только на 16/0,01. !0 мА - слишком высокая чувствительность, для ванных комнат, детских и спецоборудования. На насос такое ставить нельзя - будет постоянно выбивать. Какой смысл на доме объединять "ноль" с "землей"? Себе всюду ставил по две "нулевых" на каждой DIN - рейке: "ноль" от вводного щита и "землю" от контура возле дома. Так посоветовал опытный "гуру", практикующий второй десяток лет. Насколько понимаю, это залог корректной работы всех УЗО. иначе, теряется смысл "трехпроводки". Или я не прав? Посилання на коментар Поділитися на інших сайтах More sharing options...
LiVi Опубліковано: 5 квітня 2010 Автор Поділитись Опубліковано: 5 квітня 2010 УЗО на 25 А/ 10 мА Вы, скорее всего, не найдете - есть только на 16/0,01. !0 мА - слишком высокая чувствительность, для ванных комнат, детских и спецоборудования. На насос такое ставить нельзя - будет постоянно выбивать. Ну значит на 0,03 поставим, будет нормально. Какой смысл на доме объединять "ноль" с "землей"? Себе всюду ставил по две "нулевых" на каждой DIN - рейке: "ноль" от вводного щита и "землю" от контура возле дома. Так посоветовал опытный "гуру", практикующий второй десяток лет. Насколько понимаю, это залог корректной работы всех УЗО. иначе, теряется смысл "трехпроводки". Или я не прав? Ну так это у вас ТТ получается, а я хочу TN-C-S построить. Причем я уже оптимизировал схему и привел ее к четкой TN-C-S с пятипроводной линией питания. Повторно заземлил только РЕ возле дома. А нейтраль от щитка на столбе! Вот что получилось: в миниатюрах. Только думаю кабель всетаки 6 квадрат положить - 5х6 по меди. Проводника PEN у меня в проводке нет, а по нагрузке вроде и 6 достаточно... Посилання на коментар Поділитися на інших сайтах More sharing options...
snickers Опубліковано: 5 квітня 2010 Поділитись Опубліковано: 5 квітня 2010 А нельзя поподробнее про секретные грабли? При последнем варианте с 5-ти проводным соединением их не будет. Посилання на коментар Поділитися на інших сайтах More sharing options...
Vit3f Опубліковано: 7 квітня 2010 Поділитись Опубліковано: 7 квітня 2010 Из других источников есть мнение, что УЗО не будет правильно работать общее на 40А в шите на опоре! Потому что нейтраль с двух сторон заземлена... Есть такое дело, недосмотрел Посилання на коментар Поділитися на інших сайтах More sharing options...
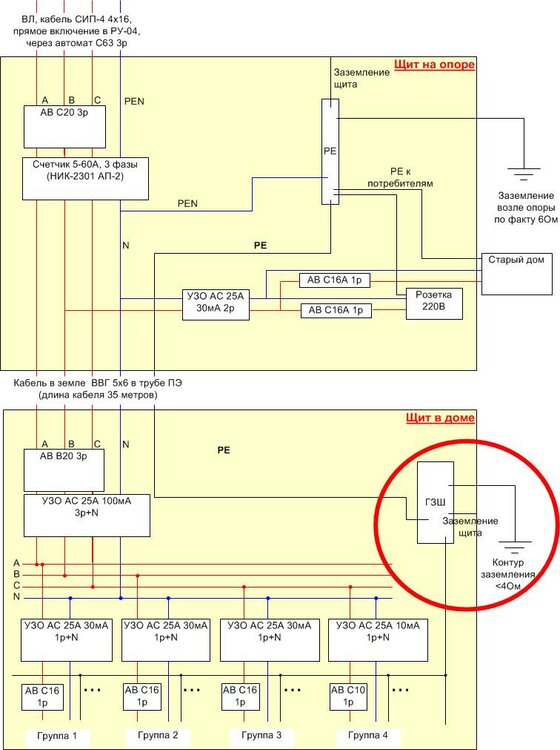
LiVi Опубліковано: 19 квітня 2010 Автор Поділитись Опубліковано: 19 квітня 2010 После более плотного общения с проектантами и предварительно согласования ТУ получили следующую схему (Дают только 20А на фазу, зато будет прямое включение в РУ-04). Рвать PEN до счетчика не разрешили, только после! Какие мысли на этот счет имеются? Правильно ли так? Есть ли подводные камни? Посилання на коментар Поділитися на інших сайтах More sharing options...
snickers Опубліковано: 19 квітня 2010 Поділитись Опубліковано: 19 квітня 2010 Рвать PEN до счетчика не разрешили, только после! Какие мысли на этот счет имеются? Не парьтесь, эти требования к электробезопасности не относятся. Это они так страхуются, чтобы исключить всякое воровство. Посилання на коментар Поділитися на інших сайтах More sharing options...
LiVi Опубліковано: 11 травня 2010 Автор Поділитись Опубліковано: 11 травня 2010 Ну вот, вобщем-то и сделали. PEN разделили прям на счетчике (по другому не хотели). Насос будет питаться из дома - кабель проложил ВВГ 4х2,5 в ПЭ трубе в земле. Кабель на новый дом ВВГ 5х6 в ПЭ трубе в земле. Кабель на старый дом - воздушка СИП 2х16. Ввод - воздушка СИП 4х16. 4-х полюсное УЗО и 3-х полюсный автомат на новый дом. 2х полюсное УЗО и пара 1п автоматов - старый дом и розетка в щите. После постройки нового дома с этого щита уйдет подключение старого дома со одним автоматом С16А. Остальное без изменений. Т.е. будет щит учета с аварийной розеткой. Посилання на коментар Поділитися на інших сайтах More sharing options...
LiVi Опубліковано: 15 травня 2010 Автор Поділитись Опубліковано: 15 травня 2010 В принципе всё правильно, но нужна деталировка приборов и какие проектные номиналы планируютса использоватьса. 050 -469- 01- 63 будут вопросы звоните, проконсультируем и укомплектуем с доставкой на объект. Не совсем понял о какой деталировке речь? Уже ж сделали все... По дому об этом пока рановато... строимся пока. Вот: тема. Посилання на коментар Поділитися на інших сайтах More sharing options...
LiVi Опубліковано: 10 березня 2011 Автор Поділитись Опубліковано: 10 березня 2011 В продолжение темы приведу дальнейшее развитие схемы (в миниатюрах). Группы потребителей изображены условно (сейчас распределение потребителей по нагрузкам и группировка в процессе проработки). Вопрос: Верна ли вцелом система заземления/распределения? P.S. Коробка построена, наконец-то плавно перехожу к вопросу проводки в новом домике Спустя почти год... P.S.2. Если кто заметит каки-либо общие недостатки, прошу завлять без излишней скромности. Посилання на коментар Поділитися на інших сайтах More sharing options...
sanykrimea Опубліковано: 11 березня 2011 Поділитись Опубліковано: 11 березня 2011 1.Проводочек от шины РЕ к ГЗШ уберите - при ударе молнии где-то рядом он загорится и подожжёт всё вокруг. 2. УЗО 100 мА сразу после счётчика поставьте. 3. Есть какие-то основания для применения системы заземления ТТ в доме (ГЗШ не соединена с N)? Посилання на коментар Поділитися на інших сайтах More sharing options...
LiVi Опубліковано: 11 березня 2011 Автор Поділитись Опубліковано: 11 березня 2011 (змінено) 2. УЗО 100 мА сразу после счётчика поставьте. Не охота бехать к щиту на улицу, если выбъет УЗО. Вот еслиб оно было селективным - да! А поскольку оно уже есть, то поставлю его в щит домика. 1.Проводочек от шины РЕ к ГЗШ уберите - при ударе молнии где-то рядом он загорится и подожжёт всё вокруг. 3. Есть какие-то основания для применения системы заземления ТТ в доме (ГЗШ не соединена с N)? Если отсоединить РЕ от ГЗШ, а землю по потребителям разведем от ГЗШ, получим отдельно нейтраль и отдельно контур заземления и, соответственно получится ТТ... ТТ без веских оснований ПУЭ не рекомендует применять. Или предположительное возгорание РЕ - это веское основание... ? Обоснуйте пожалуйста технически взгорание РЕ при рядом ударившей молнии: на каком участке оно загорится и почему? А то вообще как-то странно звучит без доводов - просто высказывание, типа "в лес не ходи - бабай заберет"... Если рассматривать щит в доме обособленно, то получаем TN-S. Неужели при такой системе построения проводник РЕ от грозы загорается? P.S.: Да еще, кстати, ПУЭ рекомендует, если есть такая возможность, повторно заземлять защитный проводник. Вобщем-то, подсоединение РЕ к ГЗШ в доме - это как раз и есть повторное заземление защитного проводника... ПУЭ: 1.7.61. При применении системы TN рекомендуется выполнять повторное заземление РЕ- и РEN-проводников на вводе в электроустановки зданий, а также в других доступных местах Змінено 11 березня 2011 користувачем LiVi уточнение Посилання на коментар Поділитися на інших сайтах More sharing options...
LiVi Опубліковано: 30 березня 2011 Автор Поділитись Опубліковано: 30 березня 2011 Набросал схемку распределения питания в шкафу в доме. Прошу оценить и прокомментировать, по возможности. Посилання на коментар Поділитися на інших сайтах More sharing options...
Рекомендовані повідомлення
Створіть акаунт або увійдіть у нього для коментування
Ви маєте бути користувачем, щоб залишити коментар
Створити акаунт
Зареєструйтеся для отримання акаунта. Це просто!
Зареєструвати акаунтУвійти
Вже зареєстровані? Увійдіть тут.
Увійти зараз