Популярне повідомлення Віктор Опубліковано: 31 січня 2013 Популярне повідомлення Поділитись Опубліковано: 31 січня 2013 Вітання усім форумчанам! Сьогодні вкотре звернулися до адміністрації форуму стосовно окремого розділу для обговорення каркасної технології будівництва www.stroimdom.com.ua/forum/showpost.php?p=2032894&postcount=1 Згідно настанови Валерія Валентиновича www.stroimdom.com.ua/forum/showpost.php?p=2033263&postcount=1307 маю за честь започаткувати таку довгоочікувану справу. Запрошуємо усіх до жвавого обговорення тем каркасного і каркасно-щитового будівництва, будемо вдячні за інформацію, здобуту на просторах інтернету, не соромтеся ділитися набутими знаннями, завчасно дякуємо за розповіді про власні здобутки, розділимо на загал ваші невдачі і підставимо плече у важку хвилину, як це відбувається нині з нашим колегою SPINN. Щоб тема прислужилася на благо забудовникам, прошу не забалакувати її зайвими фразами і, особливе прохання до консерваторів: наша віра у світле майбутнє каркасу непохитна, ваші зусилля посіяти зерна сумніву у наші душі будуть безплідними! "Дерево" пропонується наступне: 1. Каркас (стіни, перестінки, перекриття, дах) 2. Вітро-паро-гідрозахист 3. Утеплення, звукоізоляція, пожежна безпека, сейсмостійкість, вітрові, снігові навантаження 4. Електро-тепло-водопостачання, системи вентиляції, каміни, басейни 4. Зовнішня оздоба 5. Внутрішня оздоба Ну ось і все! З початком! 52 Посилання на коментар Поділитися на інших сайтах More sharing options...
Stopper Опубліковано: 31 січня 2013 Поділитись Опубліковано: 31 січня 2013 Спасибо, Виктор, за тему! Жаль, что для меня некий этап строительсва каркасного дома закончен - каркас стоит с крышей, окнами и наружной отделкой. Есть еще, конечно, масса вопросов по устранению косяков строителей, утеплению и внутренней отделке. Удачи нам! 1 Посилання на коментар Поділитися на інших сайтах More sharing options...
Віктор Опубліковано: 31 січня 2013 Автор Поділитись Опубліковано: 31 січня 2013 Есть еще, конечно, масса вопросов по устранению косяков строителей, утеплению и внутренней отделке. Задавайте питання, можливо, відповіді форумчан стануть вам у нагоді. Посилання на коментар Поділитися на інших сайтах More sharing options...
Валерий Валентинович Опубліковано: 31 січня 2013 Поділитись Опубліковано: 31 січня 2013 Установил теме статус "Важная". Вопрос с созданием специального подраздела "Каркасные дома" рассматривается. 13 Посилання на коментар Поділитися на інших сайтах More sharing options...
Віктор Опубліковано: 31 січня 2013 Автор Поділитись Опубліковано: 31 січня 2013 Завчасно дякуємо за позитивну відповідь! Посилання на коментар Поділитися на інших сайтах More sharing options...
Николай78 Опубліковано: 31 січня 2013 Поділитись Опубліковано: 31 січня 2013 Отлично! Это будет большой шаг для развития качества малоэтажного строительства в Украине. Вероятно следует учесть, что каркасники в свою очередь подразделяются на 3 основных вида: деревянный каркас (несколько подвидов), металлический (ЛСТК), SIP панели. Посилання на коментар Поділитися на інших сайтах More sharing options...
Mnogodetnii Опубліковано: 31 січня 2013 Поділитись Опубліковано: 31 січня 2013 Спасибо за созданную тему: специально зарегистрировался, чтобы задать вопросы. В принципе сам не строитель , но национальность и гены чую берут своё. Хочу построить за очень ограниченный бюджет домик на 100 м2, своими руками. Можно попросить у Вас проанализировать со своей точки зрения в сравнении Достоинства , недостатки, примерная стоимость , другие качества, на которые стоит обратить внимание: -каркас + вата, -каркас + эковата, -сип -(про каркас с пенопластом даже не заикаюсь, хотя на форумхаус есть примеры). С уважением к Вам и Вашим коллегам , строящим из дерева Татьяне 5, Надежде, Фараону, и другим , которых я пока не запомнил настолько ярко. Посилання на коментар Поділитися на інших сайтах More sharing options...
S_Lava Опубліковано: 31 січня 2013 Поділитись Опубліковано: 31 січня 2013 Да. под каркасники можно и отдельную подтему создать! раздел-то большой. Посилання на коментар Поділитися на інших сайтах More sharing options...
Николай78 Опубліковано: 1 лютого 2013 Поділитись Опубліковано: 1 лютого 2013 Спасибо за созданную тему: специально зарегистрировался, чтобы задать вопросы. В принципе сам не строитель , но национальность и гены чую берут своё. Хочу построить за очень ограниченный бюджет домик на 100 м2, своими руками. Можно попросить у Вас проанализировать со своей точки зрения в сравнении Достоинства , недостатки, примерная стоимость , другие качества, на которые стоит обратить внимание: -каркас + вата, -каркас + эковата, -сип -(про каркас с пенопластом даже не заикаюсь, хотя на форумхаус есть примеры). С уважением к Вам и Вашим коллегам , строящим из дерева Татьяне 5, Надежде, Фараону, и другим , которых я пока не запомнил настолько ярко. Простите, я не Надежда и не Фараон, но Вы задали так много разноплановых вопросов. Эта тема призвана в будующем на них ответить. Найдите возможность читать. Посилання на коментар Поділитися на інших сайтах More sharing options...
Alex_83 Опубліковано: 1 лютого 2013 Поділитись Опубліковано: 1 лютого 2013 Давайте "столбовики" тоже добавим: (ссылка на изображение устарела) На Украине из толком не видно, будет интересно. 5 Посилання на коментар Поділитися на інших сайтах More sharing options...
sov1178 Опубліковано: 1 лютого 2013 Поділитись Опубліковано: 1 лютого 2013 будемо вдячні за інформацію, здобуту на просторах інтернету Могу закинуть списочек книг которые особо помогли мне в строительстве каркасника (книги правда почти все на английском). Такое приветствуется? 6 Посилання на коментар Поділитися на інших сайтах More sharing options...
Віктор Опубліковано: 1 лютого 2013 Автор Поділитись Опубліковано: 1 лютого 2013 Вероятно следует учесть, что каркасники в свою очередь подразделяются на 3 основных вида: деревянный каркас (несколько подвидов), металлический (ЛСТК), SIP панели. Зауваження слушне. На мою думку, ЛСТК і класичні каркасні будинки можна розглядати в одній темі, а от СІП дійсно варто виділити в окремий підрозділ. Давайте "столбовики" тоже добавим Будівництво за системою "фахверк" і "baloon", на мою думку, варто відділяти лише у розділі "КАРКАС" Могу закинуть списочек книг которые особо помогли мне в строительстве каркасника (книги правда почти все на английском). Такое приветствуется? Не лише вітається, а й гаряче підтримується! Ми, у свою чергу, теж поділимося інформацією. До речі, я б просив адміністрацію зібрати в одине місце всі дописи про каркасну технологію, котрі вже є наявними на форумі, наприклад www.stroimdom.com.ua/forum/showthread.php?t=73824&goto=newpost Добавлено через 34 минуты Пізнавальний блог про будівництво каркасника у Бельгії. Текстів мало, одні фото. Прошу звернути увагу, що на місці будівництва стояв добротний цегляний будинок! Його безжально зруйнували і звільнили майданчик для каркасника. Таку ж ситуацію я спостерігав в Австрії, коли жив у каркасному готелі, збудованому на місці цегляної споруди. Адреса блогу dide-nath-construction-dewaele.skynetblogs.be/archive/2009/04/index.html У правому верхньому кутку екрану навігатор по датах. Хто не зможе автоперекладачем перекласти якийсь текст, пишіть у личку. Посилання на коментар Поділитися на інших сайтах More sharing options...
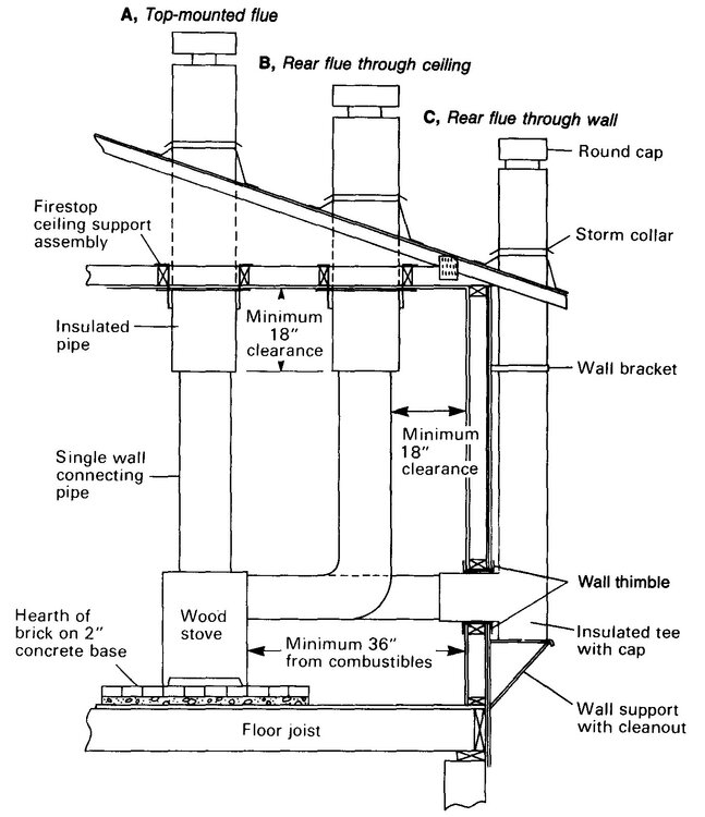
OuldMan Опубліковано: 1 лютого 2013 Поділитись Опубліковано: 1 лютого 2013 (змінено) Зауваження слушне. На мою думку, ЛСТК і класичні каркасні будинки можна розглядати в одній темі, а от СІП дійсно варто виділити в окремий підрозділ. Не згоден. Збити каркас з деревини зовсім не те, що скрутити каркас з профилю. Та і протипожежні заходи зовсім різні. Тобто електрику та димоходи робити значно легше. СІП значно ближчий до дерев'яного каркасу. Добавлено через 4 минуты Вікторе, куди зникла ваша відповідь roracottе? Там була дуже цікава картинка. Це саме те питання, що я хочу поставити. "Як робити проходи димоходів в будинках с каркасом з деревини?" Напевно у вас є що сказати з цьго приводу. Ні? Змінено 1 лютого 2013 користувачем OuldMan Посилання на коментар Поділитися на інших сайтах More sharing options...
mamaich Опубліковано: 1 лютого 2013 Поділитись Опубліковано: 1 лютого 2013 Интересная тема! Посилання на коментар Поділитися на інших сайтах More sharing options...
Шарманщик Опубліковано: 1 лютого 2013 Поділитись Опубліковано: 1 лютого 2013 про каркас с пенопластом даже не заикаюсь, хотя на форумхаус есть примеры). Да и у нас уже появились - технология/панели ЭКОПАН обзывается, если хозяева выложат фотки дома - так увидите "а-ля натюрель". Или директора фирмы-производителя вызвоню и приглашу с "общего одобрямса" - у фирмы много реальных проектов в стадии монтажа на земле заказчика - потеплеет - будет ещё больше. 1 Посилання на коментар Поділитися на інших сайтах More sharing options...
OuldMan Опубліковано: 1 лютого 2013 Поділитись Опубліковано: 1 лютого 2013 ЭКОПАН это СИП-панели. Посилання на коментар Поділитися на інших сайтах More sharing options...
Віктор Опубліковано: 1 лютого 2013 Автор Поділитись Опубліковано: 1 лютого 2013 Там була дуже цікава картинка. Це саме те питання, що я хочу поставити. "Як робити проходи димоходів в будинках с каркасом з деревини?" Напевно у вас є що сказати з цьго приводу. Ні? Ось ілюстрації: 5 Посилання на коментар Поділитися на інших сайтах More sharing options...
OuldMan Опубліковано: 1 лютого 2013 Поділитись Опубліковано: 1 лютого 2013 Ось ілюстрації: Цікавить лише перший малюнок, тобто прохід металевих труб. Є у вас розміри отступів від конструкцій? Є напрацювання з трубами конкретних українських виробникїв труб? Можете дати монтажні малюнки? Посилання на коментар Поділитися на інших сайтах More sharing options...
mamaich Опубліковано: 1 лютого 2013 Поділитись Опубліковано: 1 лютого 2013 Интересно, есть на форуме кто строил из Экопана? Написано что фирма существует с 2008 года. Экопан это то же что использует Сервус? Как вы думаете? Посилання на коментар Поділитися на інших сайтах More sharing options...
OuldMan Опубліковано: 1 лютого 2013 Поділитись Опубліковано: 1 лютого 2013 Ну и что???? Завершите свою мысль, уважаемый... Мысль проста - читайте внимательно постующего: -каркас + вата, -каркас + эковата, -сип -(про каркас с пенопластом даже не заикаюсь, хотя на форумхаус есть примеры). Т.е. СИП отдельно, а каркас с пенопластом имеется ввиду заполнение каркаса пенопластом, на манер заполнения ватой. Завершил? Или пофлудим? Добавлено через 7 минут Интересно, есть на форуме кто строил из Экопана? Написано что фирма существует с 2008 года. Экопан это то же что использует Сервус? Как вы думаете? И у Сервуса, и у Экопана СИП панели, но технология немого разная. Экопан и полы, и крышу делает из СИП-панели, а Сервус ни полы, ни крышу не делает, они отказались от какой технологиии. 1 Посилання на коментар Поділитися на інших сайтах More sharing options...
Віктор Опубліковано: 1 лютого 2013 Автор Поділитись Опубліковано: 1 лютого 2013 Можете дати монтажні малюнки? Непоганий сайт виробника www.poujoulat.com/gb/pro_produits_dessin3.asp?id_batiment4r=2&id_equipement4r=2&id_energie4r=2 Стосовно українських реалій відповідь підготую пізніше 3 Посилання на коментар Поділитися на інших сайтах More sharing options...
sov1178 Опубліковано: 1 лютого 2013 Поділитись Опубліковано: 1 лютого 2013 (змінено) Не лише вітається, а й гаряче підтримується! Ми, у свою чергу, теж поділимося інформацією. Итак, что из книг мне пригодилось больше всего: 1. Книга "The very efficient carpenter", Larry Haun в дополнение к этой книге есть три фильма о крышах (Framing Roofs with Larry Haun), о стенах (Framing Walls with Larry Haun) и про полы и лестницы (Framing Floors and Stairs with Larry Haun). ИМХО, скачать и посмотреть обязательно! Framing floor and Stairs (ссылка устарела) Framing Roofs .avi.html"]http://narod.ru/disk/9592017000/Framing_Roofs_[torrents.ru].avi.html Framing Walls narod.ru/disk/9586050000/%D0%9A%D0%B0%D1%80%D0%BA%D0%B0%D1%81%D0%BD%D0%BE%D0%B5%20%D0%B4%D0%BE%D0%BC%D0%BE%D1%81%D1%82%D1%80%D0%BE%D0%B5%D0%BD%D0%B8%D0%B5.avi.html Haun Larry - The very efficient carpenter narod.ru/disk/38718234001/Haun%20Larry%20-%20The%20very%20efficient%20carpenter%20-%201998.pdf.html 2. Книга "Индивидуальный дом платформа. Справочник" - хорошее пособие для тех, кто не знает английский. narod.ru/disk/38714760001/platform.zip.html 3. "Graphics Guide to Frame Construction", Rob Tallon - наверное самая полезная из книг (по крайней мере для меня). Если первые дают общее представление как строить каркасники, то это подборка эскизов типовых узлов каркасника - более 450 узлов! (ссылка устарела) 4. "Свод правил по проектированию и строительству СП 31-105-2002 "Проектирование и строительство энергоэффективных одноквартирных жилых домов с деревянным каркасом" - российские строительные правила для каркасников (перевод канадских правил по большей части). 5. Virginia State Residental Code 2009 - КОД штата Вирджиния. Для нас самыми интересными являются главы 5 (Floors - перекрытия), 6 (Wall construction - конструкция стен), 8 (Roof-Ceiling Construction - крыши и потолки). Для тех кто хочет камин будет интересно про дымоходы и камины (10 глава - Chimneys and Fireplaces). Код лежит в свободном доступе в инете (единственный момент - его нельзя распечатать). www.ecodes.biz/ecodes_support/free_resources/virginia2009/09residential/09residential_main.html В принципе это достаточно чтобы построить каркасник по стандартам США/Канады. Книги/документы которые были мне наиболее полезны я выделил жирным. Кроме этого естественно я собирал информацию и из разных статей, докладов, отчетов. Например, в некоторых вопросах мне помог документ "Alaska Residental Building Manual HCM-0005". Если планируете строить самостоятельно и с помощниками проблема советую изучить книгу "Working Alone", Carrol John - там описано много нестандартных приемов, которые позволяют выполнять многие работы в одиночку. Все это в принципе находится гуглем в интернете без особых проблем. Если что, все есть у меня в электронном виде. Змінено 1 лютого 2013 користувачем sov1178 добавил ссылки 21 Посилання на коментар Поділитися на інших сайтах More sharing options...
x_y_z_ Опубліковано: 1 лютого 2013 Поділитись Опубліковано: 1 лютого 2013 Корисна брошурка по розрахунку пройомів (ссылка устарела) Загалом документації по самому каркасу досить багато. Хотілось би мати технічні рішення і вимоги щодо комунікаціяй, їх проведення в каркасному будинку (електрика, вентиляція тощо), виходячи не з американських кодів, а з реалій і наявності продуктів на нашому ринку. 4 Посилання на коментар Поділитися на інших сайтах More sharing options...
Шарманщик Опубліковано: 1 лютого 2013 Поділитись Опубліковано: 1 лютого 2013 СИП отдельно, а каркас с пенопластом имеется ввиду заполнение каркаса пенопластом, на манер заполнения ватой. Тогда очень буду признателен, ежели поясните, а как пенопластом "обойти-заполнить" секцию/ячейку с трубами сантехническими, ежели количество оных более 1-2? Я очень сомневаюсь в качестве такого "запихона". Как быть? Вопрос не праздный - как потеплеет "загончик" для генератора и садового инвентаря-удобрений наметил сваять и буры у Привета для свайного фундамента уже приобрел... Посилання на коментар Поділитися на інших сайтах More sharing options...
OuldMan Опубліковано: 1 лютого 2013 Поділитись Опубліковано: 1 лютого 2013 Тогда очень буду признателен, ежели поясните, а как пенопластом "обойти-заполнить" секцию/ячейку с трубами сантехническими, ежели количество оных более 1-2? Я очень сомневаюсь в качестве такого "запихона". Как быть? Вопрос не праздный - как потеплеет "загончик" для генератора и садового инвентаря-удобрений наметил сваять и буры у Привета для свайного фундамента уже приобрел... При всём желании Вам помочь, я, увы, не смогу этого сделать. Если Вы обратите внимание, то автором поста был некто Mnogodetnii. Очевидно он прорабатывал этот вопрос и даже упомянул первоисточник - небезизвестный форумхауз. Я всего лишь помню, что читая форумхауз тоже наталкивался на такую технологию, но быстро отверг её. И одной из причин отторжения было именно то, что Вы так справедливо отметили - "колхозность" и "некошерность" метода. Деталей технологии, увы, не помню. Пожалуй Вам лучше обратится к вышеупомянутому автору поста, либо припасть к первоисточнику. Если не жаль времени. Кстати, пенопласт гораздо худший звукоизолятор, чем вата. Поэтому, полагаю, загончик для генератора будет в основном спасать генератор от непогоды, но никак не Вас от шума генератора. Хотя... шумит - значит работает. 1 Посилання на коментар Поділитися на інших сайтах More sharing options...
Рекомендовані повідомлення
Створіть акаунт або увійдіть у нього для коментування
Ви маєте бути користувачем, щоб залишити коментар
Створити акаунт
Зареєструйтеся для отримання акаунта. Це просто!
Зареєструвати акаунтУвійти
Вже зареєстровані? Увійдіть тут.
Увійти зараз