blacktigra Опубліковано: 24 березня 2016 Поділитись Опубліковано: 24 березня 2016 Предлагаю пофлудить на эту тему. Как правильно подключать рециркуляцию, если в системе ГВС будет стоять термостатический вентиль? Пока те схемы, что встречались на форуме, вызывают вопросы. Посилання на коментар Поділитися на інших сайтах More sharing options...
murava Опубліковано: 24 березня 2016 Поділитись Опубліковано: 24 березня 2016 Подавать после насоса на рециркуляционный выход и на холодную воду клапана. И по сути вопросов быть не должно 1 Посилання на коментар Поділитися на інших сайтах More sharing options...
Сергей 31 Опубліковано: 24 березня 2016 Поділитись Опубліковано: 24 березня 2016 Подавать после насоса на рециркуляционный выход и на холодную воду клапана. И по сути вопросов быть не должно По хорошему, правильная схема рециркуляции идет на 4-х обратных клапанах. Если получится выторговать 1л Р.С. хорошо. Не получится, то так схему выложу. 1 Посилання на коментар Поділитися на інших сайтах More sharing options...
blacktigra Опубліковано: 24 березня 2016 Автор Поділитись Опубліковано: 24 березня 2016 Подавать после насоса на рециркуляционный выход и на холодную воду клапана. Я тоже думал в этом направлении. Что вроде такого? На большинстве схем, которые встречал, насос давит только в бак, и получается что толку от термостата никакого. Кстати, вопрос по термосмесителям. Как они себя ведут если им на оба входа подается горячая вода с температурой выше уставки? Их запирает, или они остаются открытыми? Если получится выторговать 1л Р.С. хорошо. Не получится, то так схему выложу. Не получится. Выше Мурава уже малину испортил. Офтоп. Я вот тут подумал, что у вас выходит саморегулирующаяся система. Больше полезных советов - больше Р.С. Больше Р.С. - ниже пинг Ниже пинг - меньше полезных советов. Меньше полезных советов - меньше Р.С. Меньше Р.С. - выше пинг. Выше пинг - больше полезных советов. И цикл повторяется. Посилання на коментар Поділитися на інших сайтах More sharing options...
Сергей 31 Опубліковано: 24 березня 2016 Поділитись Опубліковано: 24 березня 2016 Вы правы, все дело в Р.С. Я уже сделал выводы и цену за консультации изменил. Посилання на коментар Поділитися на інших сайтах More sharing options...
Сергей 31 Опубліковано: 24 березня 2016 Поділитись Опубліковано: 24 березня 2016 Выше Мурава уже малину испортил. Ух уж этот Андрюха. Всю малину перебил. Такой лещ ушел !!!!!! Посилання на коментар Поділитися на інших сайтах More sharing options...
murava Опубліковано: 24 березня 2016 Поділитись Опубліковано: 24 березня 2016 Кстати, вопрос по термосмесителям. Как они себя ведут если им на оба входа подается горячая вода с температурой выше уставки? Их запирает, или они остаются открытыми? При превышении заданной температры на выходе смесителя запирается горячий и открывается холодный вход. Если в это время в холодный подать кипяток, он беспрепятственно проскочит клапан. В теории на холодный вход от рециркуляции всегда поступит вода холоднее, нежели выходила, поскольку рециркуляция стынет, таким образом всегда будет в наличии подмес. Это в академической теории. В практике же, когда в игру вступает жесткая вода, износ термовставки со временем и перегрев оной, гидравлические артефакты и прочие радости - ситуация очень неоднозначная. Вплоть до выброски этого клапана в утиль. Но ставить оный требуют нормы, схемы и здравый смысл. Однако, если у вас дома в каждой душевой по модному смесителю с термовставкой - лучше откажитесь от этого клапана в котельной. Со временем за обслуживание и решение артефактов с этой фиговиной сантехник накопит на портянки от версаче 3 Посилання на коментар Поділитися на інших сайтах More sharing options...
Interso Опубліковано: 25 березня 2016 Поділитись Опубліковано: 25 березня 2016 Предлагаю пофлудить на эту тему. Как правильно подключать рециркуляцию, если в системе ГВС будет стоять термостатический вентиль? Пока те схемы, что встречались на форуме, вызывают вопросы. Вот схема от джакомини 1 Посилання на коментар Поділитися на інших сайтах More sharing options...
B.S.V. Опубліковано: 25 березня 2016 Поділитись Опубліковано: 25 березня 2016 Костя, с фотками разбирайся сам, я занят. Но это правильно, и работает. 1 Посилання на коментар Поділитися на інших сайтах More sharing options...
blacktigra Опубліковано: 25 березня 2016 Автор Поділитись Опубліковано: 25 березня 2016 Однако, если у вас дома в каждой душевой по модному смесителю с термовставкой - лучше откажитесь от этого клапана в котельной. А настенные термостаты не подвержены проблемам с отложениями накипи на картридже термовставки? Посилання на коментар Поділитися на інших сайтах More sharing options...
blacktigra Опубліковано: 25 березня 2016 Автор Поділитись Опубліковано: 25 березня 2016 А что собственно дает термосмеситель на бойлере? Ограничивает максимально-возможную температуру воды. Добавлено через 1 минуту Но это правильно, и работает. Таку красоту, и к стенке. Посилання на коментар Поділитися на інших сайтах More sharing options...
naupv Опубліковано: 25 березня 2016 Поділитись Опубліковано: 25 березня 2016 Ограничивает максимально-возможную температуру воды. Да и ограничивает температуру полотенцесушителя, если делать РЦ через него. 1 Посилання на коментар Поділитися на інших сайтах More sharing options...
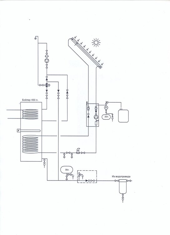
blacktigra Опубліковано: 25 березня 2016 Автор Поділитись Опубліковано: 25 березня 2016 А на термостате бойлера чем не подходит? Т.е. греть бойлер до требуемой температуры Есть несколько ситуаций. 1. Если бойлер маленького размера, то может не хватить воды при большом водоразборе. Если для второго места нет, то выход один - греть воду до более высокой температуры. Чтобы не обжечься, ставят термосмеситель после бойлера. 2. Бак греется солнцем. Нам выгодно набрать как можно больше тепла в течение дня, а иногда это значит нагреть воду в баке до 80-85 градусов. 3. Бойлер греется по ночному тарифу. Та же история что и с солнцем. Посилання на коментар Поділитися на інших сайтах More sharing options...
blacktigra Опубліковано: 25 березня 2016 Автор Поділитись Опубліковано: 25 березня 2016 Ого, тогда уже есть смысл этот бойлер подключать в систему отопления. Так и делают. Посилання на коментар Поділитися на інших сайтах More sharing options...
naupv Опубліковано: 25 березня 2016 Поділитись Опубліковано: 25 березня 2016 Т.к. летом будут большие теплопотери через него По умному делают так, что бы ПС можно было включать когда угодно, не нарушая при этом РЦ Посилання на коментар Поділитися на інших сайтах More sharing options...
naupv Опубліковано: 25 березня 2016 Поділитись Опубліковано: 25 березня 2016 Ага очень умно, сначала подключим сразу после бойлера, потом поставим краник и летом специально включать не будем. Что вы курите? Не выдавайте за действительное то, что вы сами себе придумываете. За вас уже давно все продумали инженеры. Посилання на коментар Поділитися на інших сайтах More sharing options...
StNick Опубліковано: 26 березня 2016 Поділитись Опубліковано: 26 березня 2016 Ух уж этот Андрюха. Всю малину перебил. Такой лещ ушел !!!!!! А поему у Вас картинки черно белые?... Посилання на коментар Поділитися на інших сайтах More sharing options...
blacktigra Опубліковано: 3 серпня 2017 Автор Поділитись Опубліковано: 3 серпня 2017 Всем привет, это снова я. Снова возник вопрос по обвязке термостатического клапана. Теперь без рециркуляции. На схемах разных производителей обратные клапаны стоят в разных комбинациях. У кого-то их понатыкано везде, у кого-то только на подаче холодной воды. Пытаюсь понять смысл в установке такого количества клапанов в условиях коттеджа, и не могу придумать зачем они нужны. Откуда возьмется побуждающая сила для движения воды, которому препятствуют клапаны на схеме? Хочется разобраться, а не просто слепо тыкать их куда ни попадя. Принимаем что сферический бойлер висит на стене, трубы спускаются вниз и идут к потребителям, есть только насос в скважине. Вот надергал схем, чтобы было понятно о чем я говорю: Афризо, Калеффи, Ханивел, Джакомини. Посилання на коментар Поділитися на інших сайтах More sharing options...
Сергей 31 Опубліковано: 3 серпня 2017 Поділитись Опубліковано: 3 серпня 2017 Снова возник вопрос по обвязке термостатического клапана. Теперь без рециркуляции. Зависит от подключения холодной воды в клапан. Если отвод воды между подачей в бойрер и блоком безопасности бойлера (в котором ОК стоит) то на подаче термоклапана ОК не нужен. Если нет, то от перетока на подаче клапана О.К. Посилання на коментар Поділитися на інших сайтах More sharing options...
B.S.V. Опубліковано: 3 серпня 2017 Поділитись Опубліковано: 3 серпня 2017 Напомни почту, накидаю реализованные схемы. Посилання на коментар Поділитися на інших сайтах More sharing options...
naupv Опубліковано: 3 серпня 2017 Поділитись Опубліковано: 3 серпня 2017 Принимаем что сферический бойлер висит на стене, трубы спускаются вниз и идут к потребителям, есть только насос в скважине. Вот надергал схем, чтобы было понятно о чем я говорю: Афризо, Калеффи, Ханивел, Джакомини. Ну вы можете посмотреть мануалы в ПДФе на клапана, производителей? Он в основном, ставится на выход ГВС из бочки, и к нему подмешивается ХВС, после чего на потребителя идет установленная Т-ра. Посилання на коментар Поділитися на інших сайтах More sharing options...
blacktigra Опубліковано: 3 серпня 2017 Автор Поділитись Опубліковано: 3 серпня 2017 Зависит от подключения холодной воды в клапан. Если отвод воды между подачей в бойрер и блоком безопасности бойлера (в котором ОК стоит) то на подаче термоклапана ОК не нужен. Если нет, то от перетока на подаче клапана О.К. У меня так и будет подключаться. Схема похожа на рисунок из инструкции к Caleffi (2-й по счету), только смешанная вода выходит не из центрального выхода, а бокового, и у меня получается не будет обратного клапана перед предохранительным (он стоит отдельно). Кстати, кто-то может объяснить зачем нужен обратный клапан перед предохранительным? Добавлено через 40 секунд Напомни почту, накидаю реализованные схемы. Сергей, спасибо за предложение, но у меня от схем уже рябит в глазах. Я хочу один разобраться, чтобы потом не подглядывать каждый раз. Добавлено через 59 секунд Ну вы можете посмотреть мануалы в ПДФе на клапана, производителей? Он в основном, ставится на выход ГВС из бочки, и к нему подмешивается ХВС, после чего на потребителя идет установленная Т-ра. Могу конечно, картинки оттуда. Но там не пишется зачем ставятся обратные клапаны. Для чего нужен термостатический клапан я знаю. Посилання на коментар Поділитися на інших сайтах More sharing options...
Сергей 31 Опубліковано: 3 серпня 2017 Поділитись Опубліковано: 3 серпня 2017 Кстати, кто-то может объяснить зачем нужен обратный клапан перед предохранительным? Горячая вода не должна поступать в контур холодной воды. Посилання на коментар Поділитися на інших сайтах More sharing options...
blacktigra Опубліковано: 3 серпня 2017 Автор Поділитись Опубліковано: 3 серпня 2017 Горячая вода не должна поступать в контур холодной воды. Но почему она туда будет поступать? Только из-за объемного расширения, или по другой причине? Посилання на коментар Поділитися на інших сайтах More sharing options...
Сергей 31 Опубліковано: 3 серпня 2017 Поділитись Опубліковано: 3 серпня 2017 Но почему она туда будет поступать? Только из-за объемного расширения, или по другой причине? Без ОК на входе в бойлер: открыли кран холодной, в бойлер сразу поступает холодная вода. Вопрос при подборе расширительного бака ГВС. Как будет работать поджрывной клапан. И.т.д. Короче, ОК это аксиома. Посилання на коментар Поділитися на інших сайтах More sharing options...
Рекомендовані повідомлення
Створіть акаунт або увійдіть у нього для коментування
Ви маєте бути користувачем, щоб залишити коментар
Створити акаунт
Зареєструйтеся для отримання акаунта. Це просто!
Зареєструвати акаунтУвійти
Вже зареєстровані? Увійдіть тут.
Увійти зараз