Слободарий Опубліковано: 5 червня 2023 Поділитись Опубліковано: 5 червня 2023 З огляду на поточну ситуацію встановлено інвертор. Однофазний, 6кВт. Deye. Сонячне поле - 3кВт. Площа даху маленька, і подальше збільшення ускладнене. Є акумулятори. Зараз, літом повна електрична автономність і є надлишок. А як буде взимку? Власне споживання інвертора 80-100Вт. Тобто за добу йому треба згодувати 2кВтг. Незалежно є сонце чи ні. Напруга в електромережі є майже завжди. Чи є якийсь шлях зменшення енерговитрат самим інвертором? Наприклад, перехід на живлення від мережі в темну пору доби. Або/чи використання контроллера заряду акумуляторів з низьким власним споживанням до повного заряження акумуляторів, а потім перехід на роботу від акумуляторів. Хотілося б це робити автоматично. Хтось вирішував це питання для себе? Посилання на коментар Поділитися на інших сайтах More sharing options...
sly Опубліковано: 5 червня 2023 Поділитись Опубліковано: 5 червня 2023 как же, хваленый Deye и с параметрами хуже китайцев? Странно, а он точно не может автоматически переходить на сеть при наличии сети? 2 Посилання на коментар Поділитися на інших сайтах More sharing options...
porterlv Опубліковано: 5 червня 2023 Поділитись Опубліковано: 5 червня 2023 Дурня якась... По перше Чи дійсно ХХ аж 100 Вт? І в якому режимі? 😉 По друге, як не крути а власні потреби ніхто не відміняв і абсолютно усі будуть щось тай споживати. І ви на то не вплинете ніяк, бо то залежить від схемотехніки і режимів роботи. Ті брендові гібриди, що мав у ремонті, мали трійний ІБЖ. Тобто паралельно і одночасно заживлялись з трьох джерел: акб, 220 та сонце. Тобто, споживання розпреділялось по Кіргофу, автоматично 3 Посилання на коментар Поділитися на інших сайтах More sharing options...
porterlv Опубліковано: 5 червня 2023 Поділитись Опубліковано: 5 червня 2023 3 хвилини тому, sly сказав: а он точно не может автоматически переходить на сеть при наличии сети? Тут може бути момент 😉 інвертор при наявності мережі іде байпасом від мережі АЛЕ инвертор тримає увімкнутим (DCV450) - для миттєвого переходу на АКБ чи зарядки АКБ. 1 Посилання на коментар Поділитися на інших сайтах More sharing options...
sly Опубліковано: 5 червня 2023 Поділитись Опубліковано: 5 червня 2023 21 минуту назад, porterlv сказал: Чи дійсно ХХ аж 100 Вт? отож, бо це якась хвантастика Посилання на коментар Поділитися на інших сайтах More sharing options...
volomoto Опубліковано: 5 червня 2023 Поділитись Опубліковано: 5 червня 2023 43 хвилини тому, Слободарий сказав: Власне споживання інвертора 80-100Вт. Однофазні Deye не споживають стільки, трифазні — так. При наявній мережі власне споживання вашого інвертора десь 25-30 Вт, при роботі від батареї — 50 Вт. 3 Посилання на коментар Поділитися на інших сайтах More sharing options...
Слободарий Опубліковано: 5 червня 2023 Автор Поділитись Опубліковано: 5 червня 2023 (змінено) Баланс між надходженням і навантаженням завжди 80-100Вт за його власними даними. При роботі від акумуляторів, при заряді акумуляторів від сонця, при заряді акумуляторів від мережі, при роботі від мережі при заряжених акумуляторах. На дотик теж схоже. Завжди теплий. Холодним не бував. Прямого байпасу, схоже, не має. Інвертор SUN-6K-SG03LP1-EU Змінено 5 червня 2023 користувачем Слободарий 1 Посилання на коментар Поділитися на інших сайтах More sharing options...
Слободарий Опубліковано: 5 червня 2023 Автор Поділитись Опубліковано: 5 червня 2023 1 час назад, sly сказал: как же, хваленый Deye и с параметрами хуже китайцев? Він сам китаєць. Посилання на коментар Поділитися на інших сайтах More sharing options...
porterlv Опубліковано: 5 червня 2023 Поділитись Опубліковано: 5 червня 2023 22 хвилини тому, Слободарий сказав: Прямого байпасу, схоже, не має. За Deye та його клони не скажу, а у дешевших китайцях є реле прямого байпасу. Але то не заваджає інвертору бути в "гарячому запасі", тобто постійно працювати на ХХ. Але то не точно. Посилання на коментар Поділитися на інших сайтах More sharing options...
volomoto Опубліковано: 5 червня 2023 Поділитись Опубліковано: 5 червня 2023 24 хвилини тому, Слободарий сказав: Баланс між надходженням і навантаженням завжди 80-100Вт за його власними даними. Це не тільки власне споживання, а власне споживання + втрати. Поставте перед інвертором лічильник активної енергії і відключіть від інвертора навантаження, тоді що покаже лічильник — це і буде власне споживання. Посилання на коментар Поділитися на інших сайтах More sharing options...
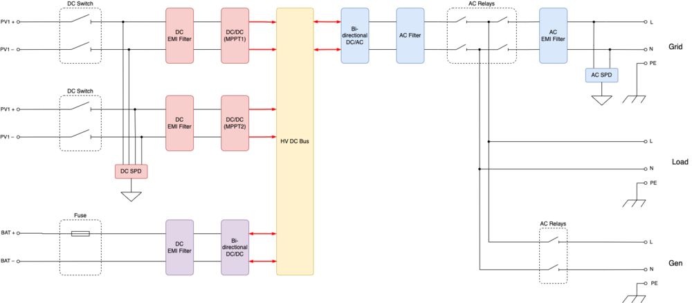
volomoto Опубліковано: 5 червня 2023 Поділитись Опубліковано: 5 червня 2023 26 хвилин тому, Слободарий сказав: Прямого байпасу, схоже, не має. Є там байпас: 4 Посилання на коментар Поділитися на інших сайтах More sharing options...
Слободарий Опубліковано: 5 червня 2023 Автор Поділитись Опубліковано: 5 червня 2023 27 минут назад, volomoto сказал: Це не тільки власне споживання, а власне споживання + втрати. Поставте перед інвертором лічильник активної енергії і відключіть від інвертора навантаження, тоді що покаже лічильник — це і буде власне споживання. Щойно поміряно. Споживання від мережі (відімкнені навантаження, панелі і акумулятор) 45-50Вт за ватметром. Споживання від акумулятора (відімкнені навантаження, мережа і панелі) 53В 1,4-1,5А. 1 Посилання на коментар Поділитися на інших сайтах More sharing options...
Слободарий Опубліковано: 5 червня 2023 Автор Поділитись Опубліковано: 5 червня 2023 (змінено) Тобто 50Вт при наявності мережі і 75 за відсутності. Трошки краще. Інвертор трошки підбріхує. Дякую що надихнули на детальні заміри. Не думав що факт наявності напруги в мережі може впливати на споживання. Змінено 5 червня 2023 користувачем Слободарий 1 Посилання на коментар Поділитися на інших сайтах More sharing options...
porterlv Опубліковано: 5 червня 2023 Поділитись Опубліковано: 5 червня 2023 (змінено) От щойно на столі вмикав Xantrex ongrid, без АКБ - живиться з обох боків, як від мережі так і від сонця. До речі, хтось може пригостити мене софтом для його конфігурації? Собака не стає на генерацію з повідомленням "відключений ззовні". Змінено 5 червня 2023 користувачем porterlv 1 Посилання на коментар Поділитися на інших сайтах More sharing options...
volomoto Опубліковано: 5 червня 2023 Поділитись Опубліковано: 5 червня 2023 5 годин тому, Слободарий сказав: Тобто 50Вт при наявності мережі і 75 за відсутності. Трошки краще. Інвертор трошки підбріхує. Дякую що надихнули на детальні заміри. Не думав що факт наявності напруги в мережі може впливати на споживання. Трохи дивно, бо 5кВт споживає 30 від мережі і 1 А від акума. Я коли перейшов на 3ф 10 кВт, то прифігів від 90 Вт від мережі і 120 Вт від батареї. SunSynk в недавно випустив прошивку, в якій можна активувати Low Power Mode, де власне споживання суттєво менше, але мінусом є довгий час переходу на резервне живленн при зниканні мережі. Можливо і в Дейе таке скоро з‘явиться 2 Посилання на коментар Поділитися на інших сайтах More sharing options...
porterlv Опубліковано: 5 червня 2023 Поділитись Опубліковано: 5 червня 2023 (змінено) 55 хвилин тому, volomoto сказав: SunSynk в недавно випустив прошивку А де про це детальніше, мені таку треба. Буде треба, як тільки свого підлючу... Цитата але мінусом є довгий час переходу на резервне живленн при зниканні мережі. Отже, все ж таки, перетворювач на ХХ працював. А за сам час переходу в обох варіантах щось кажуть? Змінено 5 червня 2023 користувачем porterlv Посилання на коментар Поділитися на інших сайтах More sharing options...
dneprstab Опубліковано: 5 червня 2023 Поділитись Опубліковано: 5 червня 2023 9 часов назад, porterlv сказал: Тут може бути момент 😉 інвертор при наявності мережі іде байпасом від мережі АЛЕ инвертор тримає увімкнутим (DCV450) - для миттєвого переходу на АКБ чи зарядки АКБ. Так і є.А якщо буде режим економії-таке є на просто інверторах , то там іде опитування виходу і вмикається с затримкою 2-4 секунди. 1 Посилання на коментар Поділитися на інших сайтах More sharing options...
porterlv Опубліковано: 5 червня 2023 Поділитись Опубліковано: 5 червня 2023 2 години тому, dneprstab сказав: Так і є. О! Що би не сталося, хтось завжди скаже "Я так і знав!" Користуючись нагодою, мо хто з Xantrex працював, потрибую совта для налаштувань (RS232). Буду дякувати. Посилання на коментар Поділитися на інших сайтах More sharing options...
mib Опубліковано: 5 червня 2023 Поділитись Опубліковано: 5 червня 2023 Что интересно мой на холостой ход от сети потребляет дофига реактивной мощности и каких то 5 ват активной, видно на скринах это счетчики по входу и выходу, а вот амперы уже заметно отличаются При этом от акб судя по клещам всего 1 ампер при 24 вольт Посилання на коментар Поділитися на інших сайтах More sharing options...
porterlv Опубліковано: 5 червня 2023 Поділитись Опубліковано: 5 червня 2023 (змінено) 49 хвилин тому, mib сказав: потребляет дофига реактивной мощности и каких то 5 ват активной Це нормально (конденсатори фільтрів, ємнісна складома). Це навіть корисно. Любий мотор в навантаженні і воно компенсується. Якраз недавно вивчав то питання у стабілізаторі Квант. https://www.youtube.com/watch?v=GANdoSN04do Змінено 5 червня 2023 користувачем porterlv 1 Посилання на коментар Поділитися на інших сайтах More sharing options...
mib Опубліковано: 5 червня 2023 Поділитись Опубліковано: 5 червня 2023 Только что, porterlv сказал: Це нормально (конденсатори фільтрів, ємнісна складома). Це навіть корисно. Любий мотор в навантаженні і воно компенсується. Из моторов только компрессор холодильника, но как я понимаю реактивную мощность счетчик не считает и она условно бесплатная, разве что автомат и сечение кабеля Посилання на коментар Поділитися на інших сайтах More sharing options...
porterlv Опубліковано: 5 червня 2023 Поділитись Опубліковано: 5 червня 2023 (змінено) Пралка, витяжка, фен дружини, вентилятор - кондиціонер, порохотяг, міксер, дрелька/перфоратор, насос/турбіна в котлі, насос теплих підлог/рециркуляції, насос скважини, трансформаторні БЖ - нічого з того у вас нема? 😉 Як у Вас нема - у сусідів є, мережа спільна - підстанції легше Так, рекативка не обліковується побутовими лічильниками і не тарифікується. Змінено 5 червня 2023 користувачем porterlv Посилання на коментар Поділитися на інших сайтах More sharing options...
mib Опубліковано: 5 червня 2023 Поділитись Опубліковано: 5 червня 2023 16 минут назад, porterlv сказал: Пралка, витяжка, фен дружини, вентилятор - кондиціонер, порохотяг, міксер, дрелька/перфоратор, насос/турбіна в котлі, насос теплих підлог/рециркуляції, насос скважини, трансформаторні БЖ - нічого з того у вас нема? 😉 Як у Вас нема - у сусідів є, мережа спільна - підстанції легше Так, рекативка не обліковується побутовими лічильниками і не тарифікується. Есть но у меня инвертор всего 3квт точнее даже 3000 ва, так что это все пока не подключено, но планирую добавить кондиционер, кофеварку, привод ворот, фильтр бассейна, микроволновку понятно что все сразу включать не буду Посилання на коментар Поділитися на інших сайтах More sharing options...
volomoto Опубліковано: 6 червня 2023 Поділитись Опубліковано: 6 червня 2023 16 годин тому, porterlv сказав: А де про це детальніше, мені таку треба. Буде треба, як тільки свого підлючу... Тут є трохи інфи: Прошивку заливається через клауд з допомогою фірмового ві-фі донгла. 1 Посилання на коментар Поділитися на інших сайтах More sharing options...
dneprstab Опубліковано: 6 червня 2023 Поділитись Опубліковано: 6 червня 2023 14 часов назад, porterlv сказал: О! Що би не сталося, хтось завжди скаже "Я так і знав!" Користуючись нагодою, мо хто з Xantrex працював, потрибую совта для налаштувань (RS232). Буду дякувати. Папрашу ) , я не просто примазався , а й про свій кейс розповів. Посилання на коментар Поділитися на інших сайтах More sharing options...
Рекомендовані повідомлення
Створіть акаунт або увійдіть у нього для коментування
Ви маєте бути користувачем, щоб залишити коментар
Створити акаунт
Зареєструйтеся для отримання акаунта. Це просто!
Зареєструвати акаунтУвійти
Вже зареєстровані? Увійдіть тут.
Увійти зараз