Igor_M Опубліковано: 3 червня 2011 Поділитись Опубліковано: 3 червня 2011 в этой тме мы не выбираем конкретную марку котла, а принцип функционирования котельной.. Сергей_84. Во-первых, спасибо за благие намерения. Хоть я так понял, что топик вы стартонули от скуки, но тем не менее... Одно АБЫДНА - эта тема как и все остальные превратилась в такой себе междусобойчик профи и к ним примкнувшим. За пол-дня чтения полезной информации - пять-шесть постов... ОЧЕНЬ ЖАЛЬ... Какую схему отопления-ГВС выбрать так и не понял до конца. Поэтому позволю себе понадеяться на ответ от знающих людей. Есть дом с подвалом (заглублен в землю на 1,5м), и двумя этажами. Дом из газобетона плотности Д400 толщина стен 400мм. Окна типа двухкамерные с энергосберегающим стеклом и аргоном. Крыша утеплена 200мм базальтом. Площадь подвала и первого этажа - по 85 м2, второго - 75м2. Котельная - в подвале (5м2). Радиаторы думаю металлические типа Керми подбирать исходя из работы в режиме теплоносителя 70/50. Теплых полов НЕ будет (благодаря супруге...) Из водозаборов: на первом этаже - с/у (стиралка, душ, ум-к, ун-з), кухня (мойка, возможно посудомойка...), на втором - су (ванная, ум-к, ун-з). Водозаборы практически строго над котельной находятся, т.е. макс расстояние 7м... Пиковое проживание - 6 человек, среднее - 3... чаще - 1 (Я:D). Нужно подобрать оптимальную комбинацию. Вариант котла (из опубликованного и прочитанного): 1) По способу установки - выбираю Навесной (напольный тут писали дороже, но чем лучше я не понял - только ЧУГУННЫМ теплообменником? и ВСЕ?) 2) По виду энергоносителя - газовый (есть ли смысл заморачиваться на комбинированных? Например газ / электро?) 3) По способу приготовления горячей воды - не уверен, но Одноконтурный с внешним бойлером (опять же писали про какой-то косвенного подключения бойлер - ЭТО КАК? Можно картинку?) 4) По типу горелки - выбираю атмосферная с плавной модуляцией 5) По виду тяги - Естественная (есть гильзованный нержавейкой дымоход 150мм - от подвала до конька...) 6) По материалу основного теплообменника - выбираю медь (есть еще чугун, сталь, нержавеющая сталь... - когда что применяется?) 7) По комплектации - выбираю полную (типа с автоматикой и т.п... но надо посмотреть, может лишние опции и ни к чему). 8 ) По электрозависимости - выбираю электрозависимый с самозапуском (я так понимаю, что когда электричество вновь появится, то котел сам запустится и...) 9) По виду теплоносителя - выбираю Только вода (есть ли вообще котлы, которые рекомендованы для работы с антифризами?) Что из отмеченного явлется неправильным (неоптимальным) выбором. И как к одноконтурному котлу подключить бойлер с приоритетом ГВС (просил картинку)... Заранее признателен за рекомендации и советы. СПАСИБО!!! Посилання на коментар Поділитися на інших сайтах More sharing options...
Igor_M Опубліковано: 3 червня 2011 Поділитись Опубліковано: 3 червня 2011 насос крутится, вода бегает по кругу через бойлер а вообще то этот насос по дополнительной трубе гоняет воду по кругу от самого дальнего крана через горячую воду в бойлере, за счет этого вода возле крана постоянно горячая. 2Дантист&Hopira Що стоит?? Никогда даже не считал да и не вижу смысла имхо несколько %. Для экономии ставится таймер на включение этого насоса. Для себя просчитывал что выгоднее-сливать воду остывшую из трубы или делать рециркуляцию. Сливать воду по деньгам выгоднее (это при условии что вода своя со скважины). Лично себе заложил рециркуляционную труба, а насос поставлю если мне будет не комфортно пользоваться (долго сливать воду или же просто раздражает сей факт) Имеет ли смысл делать циркуляцию, если от котла до основных водозаборов не более 5м? Посилання на коментар Поділитися на інших сайтах More sharing options...
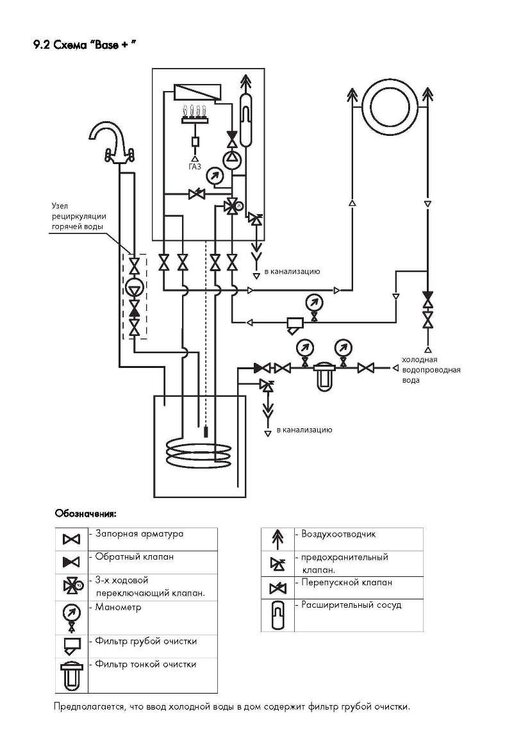
Теплотехник Опубліковано: 3 червня 2011 Поділитись Опубліковано: 3 червня 2011 Что из отмеченного явлется неправильным (неоптимальным) выбором. И как к одноконтурному котлу подключить бойлер с приоритетом ГВС (просил картинку)... Да в принципе Вы всё правильно написали... Осталось выбрать только производителей оборудования и смонтировать... Имеет ли смысл делать циркуляцию, если от котла до основных водозаборов не более 5м? Только в том случае, если Вы решите поставить полотенчик на линию рециркуляции ГВС и Вам не жалко денег на насос и трубу рециркуляциии... А так дискомфорта особо Вы не почувчтвуете... Схема и фото с натуры... 4 Посилання на коментар Поділитися на інших сайтах More sharing options...
Сергей_84 Опубліковано: 3 червня 2011 Автор Поділитись Опубліковано: 3 червня 2011 Да в принципе Вы всё правильно написали... Осталось выбрать только производителей оборудования и смонтировать... Только в том случае, если Вы решите поставить полотенчик на линию рециркуляции ГВС и Вам не жалко денег на насос и трубу рециркуляциии... А так дискомфорта особо Вы не почувчтвуете... Схема и фото с натуры... собственно могу только поддержать.....во всем , и касчательно рециркуляции тоже... ПС Выбирайте навесной со встроенным бойлером, вам должно хватить, еще и гораздо дешевле чем вариант с косвенником Посилання на коментар Поділитися на інших сайтах More sharing options...
Hopira Опубліковано: 3 червня 2011 Поділитись Опубліковано: 3 червня 2011 собственно могу только поддержать.....во всем , и касчательно рециркуляции тоже... Ув. гуру системы отопления! Ну, вот чего из вас надо все по слову вытаскивать? Напишите вы на понятном языке для чего нужна и когда не нужна эта рециркуляция, что в вашем понимании есть "лишний выброс денег", а что - "плата за необходимый минимальный комфорт" и т.д. Хорошо, что приходя такие люди в ветку как Игорь М - хоть вопросы умные задал:D пы.сы: постарайтесь понять: то, что для вас само собой разумеющееся - для таких как я, простых обывателей - темный лес и несколько недель изнасилования инета в поисках инфы... В другой ветке я уже просила: начните излагать свое видение котельной, аргументируйте и т.д. Да, у каждого своя ситуация, свои запросы и тараканы в голове, НО: поделившись своими знаниями и опытом вы хоть направите людей в нужное русло, раскроете глаза на то, что нужно, а без чего и обойтись можно и т.д.... Сори, наболело... Посилання на коментар Поділитися на інших сайтах More sharing options...
Сергей_84 Опубліковано: 3 червня 2011 Автор Поділитись Опубліковано: 3 червня 2011 Ув. гуру системы отопления! Ну, вот чего из вас надо все по слову вытаскивать? Напишите вы на понятном языке для чего нужна и когда не нужна эта рециркуляция, что в вашем понимании есть "лишний выброс денег", а что - "плата за необходимый минимальный комфорт" и т.д. Хорошо, что приходя такие люди в ветку как Игорь М - хоть вопросы умные задал:D пы.сы: постарайтесь понять: то, что для вас само собой разумеющееся - для таких как я, простых обывателей - темный лес и несколько недель изнасилования инета в поисках инфы... В другой ветке я уже просила: начните излагать свое видение котельной, аргументируйте и т.д. Да, у каждого своя ситуация, свои запросы и тараканы в голове, НО: поделившись своими знаниями и опытом вы хоть направите людей в нужное русло, раскроете глаза на то, что нужно, а без чего и обойтись можно и т.д.... Сори, наболело... Да что же вам всем надоело.....Задавайте правильные вопросы, получите правильные ответы... Итак...рециркуляция-это такая вещь, при которой открывая кран горячей воды, который находится далеко от котла вы вместо того, чтобы ждать пока вытечет из трубы вся остывшая вода получаете сразу горячую воду..... А вот то количество остывшей воды зависит от длинны трубы.... Как я это делаю со своими заказчиками (универсального ответа нет как бы вам всем этого не хотелось)...Говорю: у вас от котельной до ванны 10 метров 16 трубы, это около 1 литра воды. Если вы откроете кран умывальника с расходом около 6 л за минуту, то горячая вода потечет через 10 секунд (обычно заказчик ждет имеено последних 3 слова упуская ту сантехническую ересь про расход и литраж)... Теперь конкретный вопрос: "Вас напрягает ждать 10 с горячей воды?" "Вы готовы за получения горячей воды в течении 2-3 секунд после открытия крана заплатить от 2 до 4 тыясч гривен???"...А тут уже заказчик сам определяется на что он готов пойти: на финзатраты или на потерю в комфорте.... У кого-то 10 метров, у кого-то 20, а укого-то 5-6 м трубы......И у каждого свое отношение и готовность тратить деньги ради комфорта. Что еще не понятно????все предельно просто.....И про бойлер я тоже писал в этой теме, про его преимущества и про то, для чего он нужен...Просто нужно не полениться и поискать...в этой теме есть много важных для выбора постов...просто их захламили тоннами флуда... Спашивайте.... 2 Посилання на коментар Поділитися на інших сайтах More sharing options...
Сергей 31 Опубліковано: 3 червня 2011 Поділитись Опубліковано: 3 червня 2011 Сори, наболело... Я Вам секрет открою. Специалист, даже очень хороший, представления не имеет, как удобней с рециркуляцией ГВС или без нее. Он знает, как она устроена, как ее собрать. Но он с ней не жил. Для этого нужно, как минимум иметь свой дом. Сантехников со своими домами на форуме двое, я и Саша "Korni". Могу ответственно заявить: рециркуляция ГВС очень нужна. 5 лет я жил без нее, 8 лет живу с ней. Пока рециркуляции не было. Утром в душе успевал еще разочек заснуть. Ожидая пока сойдет холодная вода и пойдет горячая. 8 Посилання на коментар Поділитися на інших сайтах More sharing options...
Котельщик Опубліковано: 3 червня 2011 Поділитись Опубліковано: 3 червня 2011 2Сергей_31 :Dя таки умный мальчик что заложил себе трубу рециркуляции. ув. Hopira сорри, но вам уже несколько раз обьясняли для чего нужна рециркуляция. Повторимся. Первое условие для устройства рециркуляции это наличие в системе бойлера косвенного нагрева (читать как бочка). Если вы приняли решения его ставить могу посоветовать свой вариант. На этапе монтажа оборудования вы просто прокладываете дополнительную трубу на рециркуляции, оставив 40-50 см прямого расстояния на трубе возле бойлера. Если в процессе радостного пользования своим домом вас будет напрягать слив холодной воды, вы с чистой совестью потратите деньги на 2 крана, 1 обратный клапан и насос. Картинки Теплотехник привел выше, не поленитесь на них посмотреть Посилання на коментар Поділитися на інших сайтах More sharing options...
Igor_M Опубліковано: 3 червня 2011 Поділитись Опубліковано: 3 червня 2011 Это 4-5 секунд ожидания...Мое мнение-рециркуляцию-в топку тараписся не нада... Я Вам секрет открою. Могу ответственно заявить: рециркуляция ГВС очень нужна. 5 лет я жил без нее, 8 лет живу с ней. Пока рециркуляции не было. Утром в душе успевал еще разочек заснуть. Ожидая пока сойдет холодная вода и пойдет горячая. Да я на самом деле и в квартире жду не менее 10 секунд... Но зерно сомнения уже посеял... 2Сергей_31 :Dя таки умный мальчик что заложил себе трубу рециркуляции. На этапе монтажа оборудования вы просто прокладываете дополнительную трубу на рециркуляции, оставив 40-50 см прямого расстояния на трубе возле бойлера. Если в процессе радостного пользования своим домом вас будет напрягать слив холодной воды, вы с чистой совестью потратите деньги на 2 крана, 1 обратный клапан и насос. Картинки Теплотехник привел выше, не поленитесь на них посмотреть Что значит "дополнительную трубу"? Она что - просто отдельно так себе лежит? Я предполагал, что при рециркуляции разводку ГВС нужно делать по типу двухтрубной разводки отопления... т.е. эта самая труба дложна проходить через все источники потребления. И не просто так проходить, а еще и менять диаметр по мере удаления от котла и "прохождения" через каждую точку потребления... Можете нарисовать картинку, на которой будет котел, источники потребления (3-4) и как эта самая труба у вас проложена? Т.е. она у вас сейчас НЕ подключена вообще? Это типа байпасса? Дайте схему - ничего не понимаю... (с) Только в том случае, если Вы решите поставить полотенчик на линию рециркуляции ГВС и Вам не жалко денег на насос и трубу рециркуляциии... О-о-о... а тут я уже семена поливать начинаю, чтобы всходы взошли. Полотенчик однозначно решу поставить. В квартире в большом санузле у меня ДВА полотенчика - один от стояка ГВС, а второй - вместо радиатора поставил. Так вот который от отопления зимой - огонь!, а летом - понятное дело... А вот тот, что от стояка ГВС, то еле теплый, то горячий... потому как циркуляция зависит от разбора воды. Посему принудительная циркуляция нужна в частном доме (какой там разбор воды?). Но постоянно гонять воду по кругу тоже не очень рационально... Вот тут был вопрос о том, чтобы то ли программатор, то ли автоматику какую-то ставить, чтоб днем (пока никого нет) или ночью (когда народ спит) эту самую циркуляцию "вырубать"... а тогда можно будет пользоваться горячей водой? "Продавит" ли открытый вентиль сопротивление насоса? Или опять-таки должен быть какой-то дополнительный "обходной" маршрут... В-общем, нужна картинка с рисунками, в т.ч. и полотенчик должен быть изображен... ЖДЕМ-с... собственно могу только поддержать.....во всем , и касчательно рециркуляции тоже... ПС Выбирайте навесной со встроенным бойлером, вам должно хватить, еще и гораздо дешевле чем вариант с косвенником Вот блин.... только-только раскрутили на котел-отдельно и бойлер-отдельно, а тут вдруг БАЦ - опять 2 в 1.... Ну раз дешевле, то так тому и быть... Но котел ОДНОконтурный хоть или??? Прикидки по теплопотерям показывают примерно 20КВт (с запасом) Возникает резонный вопрос - хватит ли на ГВС (источники расписаны выше)? Что скажете? И есть ли такие одноконтурники как я описывал с регуляцией мощности в широком диапазоне и т.п... Посилання на коментар Поділитися на інших сайтах More sharing options...
Теплотехник Опубліковано: 4 червня 2011 Поділитись Опубліковано: 4 червня 2011 Что значит "дополнительную трубу"? Она что - просто отдельно так себе лежит? Я предполагал, что при рециркуляции разводку ГВС нужно делать по типу двухтрубной разводки отопления... т.е. эта самая труба дложна проходить через все источники потребления. И не просто так проходить, а еще и менять диаметр по мере удаления от котла и "прохождения" через каждую точку потребления... Можете нарисовать картинку, на которой будет котел, источники потребления (3-4) и как эта самая труба у вас проложена? Т.е. она у вас сейчас НЕ подключена вообще? Это типа байпасса? Дайте схему - ничего не понимаю... (с) Это значит, что при обычной разводке ГВС, у Вас идёт труба и от неё делаются отводы для подключения точек ГВС. В схеме с рециркуляцией от последней точки прокладывается труба (обратная линия рециркуляции),и на неё ставиться (ссылка устарела), функция которой обеспечить круговую циркуляцию горячей воды. Что вы получаете: у Вас сразу же при открывании крана течёт горячая вода; Вы можете повесить полотенчики на линию рециркуляции, и они у Вас будут работать в любой момент и зимой и летом, когда включите насос... 1 Посилання на коментар Поділитися на інших сайтах More sharing options...
Hopira Опубліковано: 4 червня 2011 Поділитись Опубліковано: 4 червня 2011 2Сергей_31 :Dя таки умный мальчик что заложил себе трубу рециркуляции. ув. Hopira сорри, но вам уже несколько раз обьясняли для чего нужна рециркуляция. Повторимся. Первое условие для устройства рециркуляции это наличие в системе бойлера косвенного нагрева (читать как бочка). Если вы приняли решения его ставить могу посоветовать свой вариант. На этапе монтажа оборудования вы просто прокладываете дополнительную трубу на рециркуляции, оставив 40-50 см прямого расстояния на трубе возле бойлера. Если в процессе радостного пользования своим домом вас будет напрягать слив холодной воды, вы с чистой совестью потратите деньги на 2 крана, 1 обратный клапан и насос. Картинки Теплотехник привел выше, не поленитесь на них посмотреть Спасибо. Я прекрасно поняла в чем суть рециркуляции, вопрос был скорее в том, когда ее делать целесообразно, а когда нет. Но вышеприведенные посты все прояснили. пы.сы: всем спасибо за терпение! И будьте уверены, тему читаю внимательно и всю!!! Только вот мнения настолько разные и противоречивые у всех И аргументов малова-то... Посилання на коментар Поділитися на інших сайтах More sharing options...
Сергей 31 Опубліковано: 4 червня 2011 Поділитись Опубліковано: 4 червня 2011 Маленькое дополнение. При наличии приоритета ГВС не стоит перегружать рециркуляцию полотенчиками. Зимой можно остаться с горячими полотенчиками, но с холодными радиаторами. Посилання на коментар Поділитися на інших сайтах More sharing options...
Сергей_84 Опубліковано: 4 червня 2011 Автор Поділитись Опубліковано: 4 червня 2011 Маленькое дополнение. При наличии приоритета ГВС не стоит перегружать рециркуляцию полотенчиками. Зимой можно остаться с горячими полотенчиками, но с холодными радиаторами. да, есть такое, в таких случаях я советую научиться пользоваться таймером и главное -использовать его... Посилання на коментар Поділитися на інших сайтах More sharing options...
Сергей 31 Опубліковано: 4 червня 2011 Поділитись Опубліковано: 4 червня 2011 Таймер мало чем поможет. Если 4 и более полотенчиков с маленький бойлером и хорошим морозом на улице. Будет холодно. Нужно или полотенчиков меньше. Или возможность их отключения от рециркуляции. Посилання на коментар Поділитися на інших сайтах More sharing options...
murava Опубліковано: 4 червня 2011 Поділитись Опубліковано: 4 червня 2011 При коллекторном подключении полотенчики можно "задавить" кранами .... Посилання на коментар Поділитися на інших сайтах More sharing options...
Сергей 31 Опубліковано: 4 червня 2011 Поділитись Опубліковано: 4 червня 2011 При коллекторном Или байпас возле каждого полотенчика. Посилання на коментар Поділитися на інших сайтах More sharing options...
Igor_M Опубліковано: 9 червня 2011 Поділитись Опубліковано: 9 червня 2011 (змінено) Закрытые горелки есть и у обычных не конденсационных котлов. Фишка их в герметичной камере сгорания, воздух на горение чаще всего берется прямо с улицы, туда же через стену выбрасыватся дымовые газы. Все это действо идет по коаксиально трубе (труба в трубе). зы. Игорь...с таким подходом к вопросу отопления не дай Боже попасть вам на горе-монтажника. Почитайте самостоятельно хоть что нибудь зы кстати естественная вентиляция нужна и в том и другом случае :D Я вот вижу некоторые производители котлов пишут ТУРБО... Это как раз с закрытой горелкой? И обязательно ли дымовые газы выводятся в коаксиальном трубопроводе? Вроде как встречал и в обычный дымоход... правда, вытяжной вентилятор наверное в любом случае есть? Просто я обратил внимание, что КПД в системах с закрытой горелкой больше на 4-5%, чем у аналогичных по мощности с атмосферной... Вот и хочу понять - в чем преимущество и имеет ли смысл? На обвязку котельной приглашу обязательно мастера. Тут на форуме их очень много, может кто-то и согласится... Мир не без добрых людей... По поводу почитать, так это не про опалубку, бетонные работы или крышу - тут надо "пощупать"... пока же ни одной системы не проинсталлировал, а на себе экспериментировать не шибко хочется...:D Но благодаря отзывчивым форумчанам тумана все меньше. Змінено 9 червня 2011 користувачем Igor_M Посилання на коментар Поділитися на інших сайтах More sharing options...
Аленушка тут Опубліковано: 15 червня 2011 Поділитись Опубліковано: 15 червня 2011 Добрый день. Честно прочитав всю тему многое поняла и во многом запутаалсь. В данный момент надо менять срочно котел. Марку старого незнаю, но он оччень большой и чугунный. Месяц назад вызывала службу 104 нашли 5 дырочек где травило газ. Напугали сказали надо менять. ТЕПЕРЬ ПРОШУ ВАШЕЙ ПОМОЩИ!!! Значит так дом около 100 м2. Дом 1961 года, кирпичный (стена 50 см), высота потолков 2,85 см, окна металопластиковые. Смотрю котлы Укр. производителя в ценовой политике до 4000 грн. Вот нашла такой (ссылка устарела) но в интернете ноль информации и отзывов. Или может другой поставить??? Помогите пожалуйста. Заранее большое спасибо)))))))) Посилання на коментар Поділитися на інших сайтах More sharing options...
Сергей 31 Опубліковано: 15 червня 2011 Поділитись Опубліковано: 15 червня 2011 Наши котлы практически все одинаковые. При покупке узнайте о наличии сервиса. А так, на выбор: Житомир, Данко, Маяк, Проскуров, и.т.д. 1 Посилання на коментар Поділитися на інших сайтах More sharing options...
Аленушка тут Опубліковано: 15 червня 2011 Поділитись Опубліковано: 15 червня 2011 Наши котлы практически все одинаковые. При покупке узнайте о наличии сервиса. А так, на выбор: Житомир, Данко, Маяк, Проскуров, и.т.д. А как насчет чугунных теплообменников и этих новых Электро_газовых котлов??? Посилання на коментар Поділитися на інших сайтах More sharing options...
vitw Опубліковано: 15 червня 2011 Поділитись Опубліковано: 15 червня 2011 А как насчет чугунных теплообменников и этих новых Электро_газовых котлов???Чугунные теплообменники просто долговечнее. А остальное - все одинаковое. "Электро_газовых котлов" - это комбинированные? Если да, то всегда экономичнее отдельные. Если котел рассчитан под газ, то наибольшую экономию можно получить только на газе. Аналогично и с другими котлами. А чермет наш - любой отремонтирует. И даже некоторые газовщики смогут:D. Так что о сервисе не беспокойтесь. Главное - правильный монтаж. Особенно, дымохода;). 1 Посилання на коментар Поділитися на інших сайтах More sharing options...
Сергей 31 Опубліковано: 15 червня 2011 Поділитись Опубліковано: 15 червня 2011 А как насчет чугунных теплообменников и этих новых Электро_газовых котлов??? Вы это о чем? Посилання на коментар Поділитися на інших сайтах More sharing options...
Аленушка тут Опубліковано: 16 червня 2011 Поділитись Опубліковано: 16 червня 2011 vitw спасибо огромное за советы. Сергей 31 Это я о том как бы попой сесть на несколько стульев Было-бы очень хорошо хочеш газом, а не нравится светом топи и грейся. Отзывов я не нашла людей у кого они стоят, а предложение заманчивое. Посилання на коментар Поділитися на інших сайтах More sharing options...
Аленушка тут Опубліковано: 16 червня 2011 Поділитись Опубліковано: 16 червня 2011 Да Вы правы теперь меня еще и дымоход волнует((((((( %) обзвонила несколько фирм, так каждый свою песню поет, кому верить не зна...%) Посилання на коментар Поділитися на інших сайтах More sharing options...
Сергей 31 Опубліковано: 16 червня 2011 Поділитись Опубліковано: 16 червня 2011 [quote=Аленушка тут;1054551 Было-бы очень хорошо хочеш газом, а не нравится светом топи и грейся. Отзывов я не нашла людей у кого они стоят, а предложение заманчивое. Стоят и работают, только это разные котлы. Посилання на коментар Поділитися на інших сайтах More sharing options...
Рекомендовані повідомлення
Створіть акаунт або увійдіть у нього для коментування
Ви маєте бути користувачем, щоб залишити коментар
Створити акаунт
Зареєструйтеся для отримання акаунта. Це просто!
Зареєструвати акаунтУвійти
Вже зареєстровані? Увійдіть тут.
Увійти зараз