-ЭкоДом- Опубліковано: 4 лютого 2012 Поділитись Опубліковано: 4 лютого 2012 А я то думаю- чтоб так холодно сегодня? Всего -12 а ощущение что минус 50. Солнце было всего полчаса Посилання на коментар Поділитися на інших сайтах More sharing options...
kollektor77 Опубліковано: 5 лютого 2012 Поділитись Опубліковано: 5 лютого 2012 Очень убедительно! К сожалению в Харькове зимой солнце появляется оочень редко(( насколько падает эффективность ( или КПД ) при умеренно пасмурной погоде и при такой же температуре? Очень бы хотелось получать тепло не только в солнечные дни. в днепре работают ураган, солнце светит в феврале пупер. для отопления правда процентов 15 от положенных , но нечего скоро межсезонье и будет 60-70 процентов.:D Посилання на коментар Поділитися на інших сайтах More sharing options...
NNrabota Опубліковано: 6 лютого 2012 Поділитись Опубліковано: 6 лютого 2012 (змінено) Никто не отрицает необходимости перехода к альтернативным источникам энергии. Но вовсе не обязательно, что первым шагом должна быть установка ветряка или солнечных панелей. Поддержка энергетического баланса это двустронний процесс - организация поступления энергии и уменьшение ее "оттока". Т.е. наиболее эффективны те мероприятия, которые при наименьшем вложении денег дадут больший экономический эффект. Это утепление дома, хорошие окна, энергосберегающие лампочки, правильная организации вентиляции. Хорошим вложением денег на будущее является закладка сразу, при построении дома, утепленных трубопроводов к солнечным коллекторам. Это копейки по сравнению с тем, во что обойдется прокладка специальной трубой по "чистовой отделке". Организация выходов для контуров тепловых насосов (пара десятков метров хорошего мелаллопластика под фундамент и в котельную). Сразу, правильно организованное техническое помещение, где будут устанавливаться накопительные емкости с теплообменниками, аккумуляторы, контроллеры - все это надо продумывать на этапе проектирования дома..... И тогда, по мере удешевления той или иной технологии, ее можно будет безболезненно интегрировать в свой дом. Наверное самое дельное и полезное сообщение во всей ветке - спасибо! Как все предусмотреть простому застройщику? Ведь эти подготовительно-предусмотрительные работы не интересны ни кровельщикам ни другим строителям, ни даже завсегдатаям этой ветки! Еще раз спасибо! Змінено 6 лютого 2012 користувачем InSAn п4 Посилання на коментар Поділитися на інших сайтах More sharing options...
SintSolar Опубліковано: 6 лютого 2012 Поділитись Опубліковано: 6 лютого 2012 Конечно я понимаю что коллектор не даст того чего не возьмет от солнца( ил неба как в Харькове - где солнца практически нет зимой(( я хотел у вас узнать про эффективность в НЕсолнечную погоду. Или пасмурную. К сожалению я не знаю формул или еще чего надо для вычисления эффективности и меня волнует практическая сторона- полезны ли коллекторы для моих заказчиков в Харькове ?Спасибо за оптимистический ответ У любой нормальной техники, в том числе и у солнечных коллекторов, есть параметры, основные из них это: 1. Максимальный КПД (произведение оптического КПД и эффективности поглощающей панели). 2. Коэффициент тепловых потерь. Эти параметры закладываются в соответствующие программные продукты и при расчете Вы получаете сколько же конкретные солнечные коллекторы в определенной системе выработают энергии за год. Т.к. для солнечных коллекторов не обязательна солнечная погода, они работают и в пасмурную, но, естественно, менее продуктивно (меньше солнечной энергии, меньше выработки тепловой). Также в программах учитывается температура воздуха, влажность, скорость ветра и т.д. и т.п. Вручную просчитать эти все моменты крайне непросто... Можете попробовать закачать программу T*SOL - www.valentin.de/en/downloads , там можно включить графическое отображение работы системы по температурам... Но не нужно замыкаться на осознании возможных температур, т.к. это не является явным показателем производительности! А пасмурно зимой не только в Харькове... ;) Мы как-то на одной конференции делали доклад и в том числе показывали такой график (как изменилось поступление солнечной энергии в горизонтальной плоскости, на примере трех городов Украины по данным NASA): 2 Посилання на коментар Поділитися на інших сайтах More sharing options...
Olejan Опубліковано: 6 лютого 2012 Поділитись Опубліковано: 6 лютого 2012 Хочу задать вопрос, косвенно связанный с эффективностью солнечных коллекторов. У меня установлен бойлер для горячей воды с 2-мя теплообменниками, верхний из которых подключен к котлу, а нижний в будущем планирую подключать к солнечным коллекторам. Так вот сейчас я столкнулся с тем, что в бойлере активно развиваются легионеллы - т.к. греется только верхний "слой" воды, по моим оценкам где-то 2/3 - 3/4 бойлера, низ - абсолютно холодный, т.к. перемешивания нет, а теплопередача вниз очень слабая, и где-то посередине есть теплый слой (30-40 оС), создающий бактериям комфорт, чем они и пользуются, что ощутимо по вони от воды (сероводородом). Что планирую сделать в ближайшей перспективе - это завязать коллектора последовательно, чтобы прогревался весь бойлер (установленная температура в котле 65 оС) и так убивать бактерий. Но касательно солнечных коллекторов - если подключить их, а при небольшой инсоляции тепла они давать будут немного, значит, опять бактерии будут цвести и пахнуть? Какие есть пути решения такой проблемы? Посилання на коментар Поділитися на інших сайтах More sharing options...
SintSolar Опубліковано: 6 лютого 2012 Поділитись Опубліковано: 6 лютого 2012 Во-первых запах может быть не из-за легионеллы, которая развивается в баке, а может быть в принципе из-за воды поступающей в бак... Т.к. скорость движения воды в баке резко падает, то в нем может собираться не мало грязи, и, естественно, теплая вода может спровоцировать дальнейшее развитие бактерий. Поэтому: 1. Нужно подавать нормальную, очищенную, фильтрованную воду. 2. По немецким нормам, емкости свыше 400 л необходимо раз в сутки прогревать до 65оС. 3. Проводить периодическую ревизию (чистку) бака. По поводу первого пункта - на одном нашем объекте каждый год мы выгребали из 400л бака по полведра реальной серо-черной грязи, также магниевый анод был полностью покрыт таким налетом и не мог нормально защищать бак от коррозии. ...и присутствовал характерный запах. Причина - старые трубы подачи, вообще нет фильтров тонкой и активной очистки... Прогревы бака до высокой температуры не дали желаемых результатов... В то же время на большинстве других наших объектах вообще не было никаких проблем, даже в тех случаях где 2 года 200-300 л баки работали только с котлом на верхнем ТО... Также в нашей тестовой системе ( sintsolar.com.ua/forum/topic.php?forum=1&topic=50 ) у нас нет проблем с запахом... реальные графики температур можете видеть. Вода водоканала (днепровская). Система эксплуатируется уже лет 7-8... Конечно, летом, да и зимой тоже в солнечную погоду, гелиосистема может прогревать весь бак до температуры выше 65оС, если некоторое время не расходовать горячую воду... Чтобы в любом случае прогревать весь бак до температуры 65оС можно соединить горячий патрубок бака с холодным и поставить в этот участок латунный циркуляционный насос с обратным клапаном, т.е. принудительно, скажем в 20:00, насос будет включаться и подать горячую воду на вход холодной после обратного клапана по холодной воде (такие схемы стандартно предлагаются в немецких интсрукциях), постепенно бак прогреется весь... Легионелла как раз и страшна тем что ее и "не видно и не слышно", а заболеть можно реально и серьезно... 1 Посилання на коментар Поділитися на інших сайтах More sharing options...
Olejan Опубліковано: 6 лютого 2012 Поділитись Опубліковано: 6 лютого 2012 Подскажите, пожалуйста, каким образом необходимо воду фильтровать? У меня на входе стоит только фильтр грубой очистки. Бак 300 л. Трубы все новые, ПНД (в том числе магистральная труба водопровода). Посилання на коментар Поділитися на інших сайтах More sharing options...
SintSolar Опубліковано: 7 лютого 2012 Поділитись Опубліковано: 7 лютого 2012 (змінено) Извините, водоподготовкой не занимаемся... Это Вам лучше в специализированной теме почитать и поспрашивать... А проблемы могут быть не из-за той трубы, которая проложена у Вас в доме, а в той, по которой подается вода в дом... Змінено 7 лютого 2012 користувачем SintSolar Посилання на коментар Поділитися на інших сайтах More sharing options...
egorich Опубліковано: 7 лютого 2012 Поділитись Опубліковано: 7 лютого 2012 сколько вакуумных трубок нужно поставить на этот бак Electromet WGJ-Bmulti300/80 (ссылка устарела) Посилання на коментар Поділитися на інших сайтах More sharing options...
kollektor77 Опубліковано: 8 лютого 2012 Поділитись Опубліковано: 8 лютого 2012 сколько вакуумных трубок нужно поставить на этот бак Electromet WGJ-Bmulti300/80 (ссылка устарела) три коллектора на 30 трубок. Посилання на коментар Поділитися на інших сайтах More sharing options...
SintSolar Опубліковано: 10 лютого 2012 Поділитись Опубліковано: 10 лютого 2012 три коллектора на 30 трубок. Позвольте добавить... Такое количество "трубок" я бы тоже мог рекомендовать поставить, но при условии, если вакуумный коллектор не очень эффективный (скажем, максимальный КПД-55%, коэф.тепловых потерь - 2... на апертурную площадь)... Но если предполагать установку качественной техники, скажем, коаксиальный вакуумный с максимальным КПД - 75%, коэф.тепловых потерь - 1.3, то лучше таких поставить 2 шт.... Ну, а если рассматривать еще более эффективный - перьевого типа (китайцы называют их СУПЕР...), да еще и прямоточный (обычно их апертурная площадь больше), с параметрами 80% и 1.2, то лучше использовать меньше трубок... Это все связано с тремя проблемами: 1) теплообменник бака должен справиться в максимальном режиме работы; 2) желательно бак должен накопить всю дневную тепловую выработку; 3) летом, желательно, минимизировать режимы перегрева коллектора (это повысит долговечность системы)... Если же есть куда сбрасывать избыток тепловой энергии летом, то таких жестких требований к ограничению площади гелиополя нет... Посилання на коментар Поділитися на інших сайтах More sharing options...
Пролин Опубліковано: 10 лютого 2012 Поділитись Опубліковано: 10 лютого 2012 сколько вакуумных трубок нужно поставить на этот бак Electromet WGJ-Bmulti300/80 (ссылка устарела) Для суточной его зарядки нужно 15,7 кВтч (с 10С до 55С). Я бы выбирал площадь абсорбера по июньской производительности и рекомендовал площадь абсорбера 4,6 м2. Количество трубок зависит от габаритов коллектора. Трубки длиннее - меньшее количество на те же 4,6 м2. Посилання на коментар Поділитися на інших сайтах More sharing options...
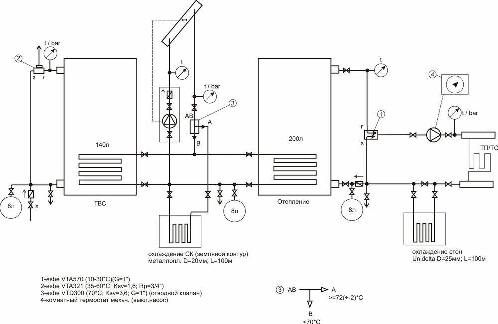
egorich Опубліковано: 11 лютого 2012 Поділитись Опубліковано: 11 лютого 2012 Вот хочу собрать такую систему. Отопление теплый пол 40м.кв(труба16мм) + Теплые/холодные стены.(труба 10мм) Объем воды в ТП/ТС до 40л. Без контроллера и сложной автоматики. Баки косв. нагрева Elektromet, с эл.тенами. Об управлении насосом СК еще не думал, но можно поставить электронный датчик температуры кот. будет вкл. при температуре 35-40*С в СК. Охлаждение- 2 контура в земле на глубине 1,5-2м. Температура теплоносителя в системе отопл. думаю будет не выше 25*С. Думаю поставить плоский СК. Три панели будет нормально? Расширительные баки пока не просчитывал- будут большего объема. Может что-то поменять/добавить? Посилання на коментар Поділитися на інших сайтах More sharing options...
Пролин Опубліковано: 11 лютого 2012 Поділитись Опубліковано: 11 лютого 2012 Вот хочу собрать такую систему. Отопление теплый пол 40м.кв(труба16мм) + Теплые/холодные стены.(труба 10мм) Объем воды в ТП/ТС до 40л. Без контроллера и сложной автоматики. Баки косв. нагрева Elektromet, с эл.тенами. Об управлении насосом СК еще не думал, но можно поставить электронный датчик температуры кот. будет вкл. при температуре 35-40*С в СК. Охлаждение- 2 контура в земле на глубине 1,5-2м. Температура теплоносителя в системе отопл. думаю будет не выше 25*С. Думаю поставить плоский СК. Три панели будет нормально? Расширительные баки пока не просчитывал- будут большего объема. Может что-то поменять/добавить? Объем воды в ТП и стенах определяется количеством трубы, которое, в свою очередь, определяется теплопередачей панели. Очевидно Вы уже посчитали теплопотери и рассчитали теплый пол/стены с тем, чтобы они смогли покрыть эти теплопотери. Схему вполне можно строить. Но я бы отделил контур охлаждения от отопления гидравлически. Мощность контура охлаждения на 100 м ПЭ трубы я бы оценил в 1 кВт. Будет ли это Вам достаточно? Нагрев 140 л ГВС с 10-55С 7,33 кВтч, нагрев 200 л СО с 10-55С 10,47 кВтч. Два плоских с 1,82 м2 абсорбера в июне в среднем дадут 12,6 кВтч в сутки, три плоских -18,9 кВтч. Думаю Вам есть смысл ставить два таких СК. В противном случае более 10 кВтч в сутки в июне будут перекачиваться в грунт. Для управления я бы рекомендовал использовать стандартные солнечные контроллеры управляющие насосом зарядки по разнице температур между СК и водонагревателем и запускающие ТЭН при больших потребностях в тепле, когда солнце не может с ними справиться. И я бы строил систему с объединением водонагревателей ГВС и СО в один юнит - бочка в бочке. Например, в такой который Вы показывали -300/80. 1 Посилання на коментар Поділитися на інших сайтах More sharing options...
egorich Опубліковано: 11 лютого 2012 Поділитись Опубліковано: 11 лютого 2012 (змінено) Летом на коллекторе закрутить ТП и оставить Стены. (стены красный кирпич-штукатурка). Пол ведь охлаждать не будет. Прогонять воду через контур в земле с температурой порядка 17*С. Наружная стена будет утеплена 10см. пенопластом. -Бак в баке не хочу. Так как зимой прийдется прогревать всю бочку эл. теном что б добиться горячей воды в ГВС. А так я разделю ГВС и меньше энергии будет затрачиваться на догрев. А на отопление хватит и до 30*С на крайний случай с СК. Площадь пола до 40м.кв. Стен примерно 30м.кв. Сисема получится инерционная. Думаю за сутки при -15*С за бортом температура упадет на 1-2*С максимум. Стяжка будет-бетон 10-12 см.+кафель. -Получается летом многовато. А зимой перекроет отопление 3 панели? Может есть смысл взять 2 коллектора с вакуумными трубками? Как плоский нагреваетя зимой при -15*С при прямом солнечном излучении? Может наростить объем ГВС до 200л а Отопление до 300л? Хотя, я думаю 140 ГВС на 2 человека хватит. А вот Отопл. можно и увеличить литров на 100-150. Система будет еще более инерционная. Вопрос в том на сколько прогреет СК плоский/вакуумный зимой в -15*С при солнечном дне такую бочку. Вот я и хочу все просчитать.. прошу советов.. В инете очень большой разброс по расчетам получается. Змінено 11 лютого 2012 користувачем egorich дополнение Посилання на коментар Поділитися на інших сайтах More sharing options...
Пролин Опубліковано: 11 лютого 2012 Поділитись Опубліковано: 11 лютого 2012 -Получается летом многовато. А зимой перекроет отопление 3 панели? Может есть смысл взять 2 коллектора с вакуумными трубками? Как плоский нагреваетя зимой при -15*С при прямом солнечном излучении? Перекроет ли 3 панели отопление зимой? А сколько нужно зимой? 140л ГВС 7,33 кВтч,, 200л нагреть до 30С -4,65кВтч=11,98кВтч. 3 СК будут давать 3-5 кВтч в солнечный день. Не факт, что 200л хватит на покрытие теплопотерь в течение нескольких часов. Посилання на коментар Поділитися на інших сайтах More sharing options...
kollektor77 Опубліковано: 12 лютого 2012 Поділитись Опубліковано: 12 лютого 2012 Перекроет ли 3 панели отопление зимой? А сколько нужно зимой? 140л ГВС 7,33 кВтч,, 200л нагреть до 30С -4,65кВтч=11,98кВтч. 3 СК будут давать 3-5 кВтч в солнечный день. Не факт, что 200л хватит на покрытие теплопотерь в течение нескольких часов. У МЕНЯ 500 литров и три тридцатки. на улице -15 днем солнечный ясный день, для отопления хватает на 4-5 часов сейчас. Посилання на коментар Поділитися на інших сайтах More sharing options...
egorich Опубліковано: 12 лютого 2012 Поділитись Опубліковано: 12 лютого 2012 У МЕНЯ 500 литров и три тридцатки. на улице -15 днем солнечный ясный день, для отопления хватает на 4-5 часов сейчас. Три трдцатки- это вакуумных? А какая система отопления? Есть теплый пол? Какая площадь дома? Есть расход на ГВС? И на сколько прогревается бак? какая температура с коллектора? Посилання на коментар Поділитися на інших сайтах More sharing options...
kollektor77 Опубліковано: 13 лютого 2012 Поділитись Опубліковано: 13 лютого 2012 Три трдцатки- это вакуумных? А какая система отопления? Есть теплый пол? Какая площадь дома? Есть расход на ГВС? И на сколько прогревается бак? какая температура с коллектора? вакуумник. ботареи чугун. площадь 100 м. ГВС берем до 80 л сутки. за день прогревается с 45 до 62. отопление включается при 55 в баке. делита между баком и коллектором 15-18 грд 1 Посилання на коментар Поділитися на інших сайтах More sharing options...
kollektor77 Опубліковано: 13 лютого 2012 Поділитись Опубліковано: 13 лютого 2012 вот засыпало снегом :) Посилання на коментар Поділитися на інших сайтах More sharing options...
egorich Опубліковано: 13 лютого 2012 Поділитись Опубліковано: 13 лютого 2012 А под каким углом стоят?. Это дополнительная изоляция на трубах? фольга? Посилання на коментар Поділитися на інших сайтах More sharing options...
kollektor77 Опубліковано: 13 лютого 2012 Поділитись Опубліковано: 13 лютого 2012 А под каким углом стоят?. Это дополнительная изоляция на трубах? фольга? 60 грд под зиму. фольгой замотал чтобы ультрофиолет не убивал изоляцию. хоть и каучук но на солнце горит. Посилання на коментар Поділитися на інших сайтах More sharing options...
kollektor77 Опубліковано: 15 лютого 2012 Поділитись Опубліковано: 15 лютого 2012 это типа сэконд из европы ? Посилання на коментар Поділитися на інших сайтах More sharing options...
AlyaF Опубліковано: 7 березня 2012 Поділитись Опубліковано: 7 березня 2012 Извините, можно я здесь спрошу? Очень много информации на форуме о СБ и гелеосистемах, какие лучше, их виды, окупаемость итд. Я не хочу этим глубоко заморачиваться, тк интерес у меня чисто утилитарный Потребность следующая: нужна установка СБ для аварийного обеспечения дома электроэнергией на случаи отключения "обычного" электричества, и как дополнительный источник электроэнергии (у нас слабая старая линия, 180В в сети это щастье). Проблема стала слишком уж насущной в последнее время. Вопрос простой - где заказать систему СБ с установкой, чтобы было нормальное качество работы и вменяемая цена? Можно в личку, чтоб не сочли за рекламу Спасибо заранее! 1 Посилання на коментар Поділитися на інших сайтах More sharing options...
Serg-Solar Опубліковано: 7 березня 2012 Поділитись Опубліковано: 7 березня 2012 Извините, можно я здесь спрошу? Очень много информации на форуме о СБ и гелеосистемах, какие лучше, их виды, окупаемость итд. Я не хочу этим глубоко заморачиваться, тк интерес у меня чисто утилитарный Потребность следующая: нужна установка СБ для аварийного обеспечения дома электроэнергией на случаи отключения "обычного" электричества, и как дополнительный источник электроэнергии (у нас слабая старая линия, 180В в сети это щастье). Проблема стала слишком уж насущной в последнее время. Вопрос простой - где заказать систему СБ с установкой, чтобы было нормальное качество работы и вменяемая цена? Можно в личку, чтоб не сочли за рекламу Спасибо заранее! Если к дому подведено штатное электричество- установка солнечных батарей экономически не целесообразно! Посмотрим на состав системы на солнечных батареях: 1-Солнечные батареи (зарядное устройство от солнца) 2-контроллер заряда (помогает правильно зарядить аккумуляторы) 3-аккумуляторы (накапливают энергии и отдают её в нужный момент) 4 инвертор (напряжение аккумуляторов преобразует в 220 вольт для питания бытовой техники. Солнечные батареи выглядят так: Аккумуляторы +контроллер заряда+ инвертор , выглядят так Теперь посмотрим на систему без солнечных батарей Что мы видим? Комплектации систем бесперебойного питания совпадают на 95% Общими остаются аккумуляторы,инверторы,зарядные устройства. По цене солнечные батареи стоят примерно 5000-10000$, в системе без них функцию заряда аккумуляторов выполняет внутреннее зарядное устройство в инверторе, цена 0$. Итого при наличии сети тратить на зарядное устройство 5-10тыс$ нет смысла ;) Если есть сеть, достаточно стабилизаторов напряжения и ИБП только для котла, или полноценный блок на основное оборудование в доме. Солнечные батареи имеет смысл установить как доп. источник электроэнергии где частые отключения света , не хочется набирать большую ёмкость аккумуляторов и в доме по долгу не живут люди. Но данная ситуация является исключение из правил. 3 Посилання на коментар Поділитися на інших сайтах More sharing options...
Рекомендовані повідомлення
Створіть акаунт або увійдіть у нього для коментування
Ви маєте бути користувачем, щоб залишити коментар
Створити акаунт
Зареєструйтеся для отримання акаунта. Це просто!
Зареєструвати акаунтУвійти
Вже зареєстровані? Увійдіть тут.
Увійти зараз