Interso Опубліковано: 15 січня 2019 Поділитись Опубліковано: 15 січня 2019 То, что Вы видите - это самая что ни на есть медь. На водоснабжении, да. Выполнена простой пайкой простым припоем. От диаметров и масштабов трагедии волосы шевелятся даже на спине. И это еще один ответ на миф о том, что медь на воду низя ибо кто-то сказал шо низя и всё, она ж промывается\окисляется\кородирует! (с)Eric French, USA И хомуты для крепежа труб медные. Посилання на коментар Поділитися на інших сайтах More sharing options...
Vikctor Опубліковано: 16 січня 2019 Поділитись Опубліковано: 16 січня 2019 То, что Вы видите - это самая что ни на есть медь.... Это походу многоквартирный дом. Так что масштабы не столь удручающе страшны. Я недавно ролики смотрел в больших кол-вах америганские. В основном о старых частных домах, где монтаж делали много десятков лет назад. Везде абсолютно на ХВС медь. Но это не сразу видно. Она почти чёрная внешне от окисления... Сантехниги её трут шкуркой и видно медь. У них кстати несколько видов адаптеров используется для присоединения трубки осмоса. Есть и прокалывающие и просто под пайку. Я у нас таких не видел в продаже... П.С.: везде абсолютно воду для диспенсера холодильника проводят напрямую от медной трубы ХВС без всяких фильтров. Иногда посредством медной трубки мелкого диаметра. Так что американцы точно не верят во вредные окислы... Посилання на коментар Поділитися на інших сайтах More sharing options...
murava Опубліковано: 16 січня 2019 Автор Поділитись Опубліковано: 16 січня 2019 Вопрос не веры. Вопрос знаний Видите, делают же, даже практически подтверждая знания. Там на фото 4" трубы, это что-то побольше многоквартирки. Я недавече делал воду медью в многоквартирке, но 2". Дык вот скептиков выслушал - на мемуары бы хватило... 2 Посилання на коментар Поділитися на інших сайтах More sharing options...
naupv Опубліковано: 17 січня 2019 Поділитись Опубліковано: 17 січня 2019 У меня один клиент есть, будем ему монтировать. Так он только недавно из-за океЙана. Требует на воду только медь. Насмотрелся у янки. Что бы не было контакта с пластиками. А дом то не маленький, С/У только 6-7 штук. Я ему говорю, а что будем делать с трубой в скважине? 1 Посилання на коментар Поділитися на інших сайтах More sharing options...
murava Опубліковано: 17 січня 2019 Автор Поділитись Опубліковано: 17 січня 2019 Сантехники и расизм Будьте как Марио 4 Посилання на коментар Поділитися на інших сайтах More sharing options...
murava Опубліковано: 21 січня 2019 Автор Поділитись Опубліковано: 21 січня 2019 Потихоньку начинаем новый рабочий год и формируем графики работ на год. Кто имеет желание выполнить ОВК - присоединяйтесь, обсудим 1 Посилання на коментар Поділитися на інших сайтах More sharing options...
naupv Опубліковано: 21 січня 2019 Поділитись Опубліковано: 21 січня 2019 Кто имеет желание выполнить ОВК - присоединяйтесь, обсудим Успехов 1 Посилання на коментар Поділитися на інших сайтах More sharing options...
murava Опубліковано: 23 січня 2019 Автор Поділитись Опубліковано: 23 січня 2019 Накопилось несколько вопросов и обращений по вопросам проектных работ по ОВК. Решил отписать во всеуслышание ... Нет, не предоставляю таких опций. На сторону не проектирую, проектов не выдаю. Консультации, советы, помощь с материалами - всегда пожалуйста. Причины - описывал. 1 Посилання на коментар Поділитися на інших сайтах More sharing options...
murava Опубліковано: 23 січня 2019 Автор Поділитись Опубліковано: 23 січня 2019 Не так давно в ветке днепровских застройщиков точились дискуссии о том, что давно бы пора как-то систематизировать данные по ценам на монтаж ОВК систем по типовым домам и типовым решениям. Они вроде как были давно систематизированы, но попробую опять свести все в кучу. Данные строки прошу считать сугубо субъективными, они не призваны отразить правильную и точную общую картину мира сантехники и отопления, зато вполне вписываются в мою. В начале всех разговоров всегда становится вопрос об общем бюджете систем, исходя из поставленных задач и требований, и я считаю, что в начальных стадиях переговоров это вполне разумный и понятный масштаб измерения цены системы. В своем способе оценки я все общие расчеты пытался свести к понятному и легко оцениваемому базису - квадратному метру площади жилья. Посему, следуем простому правилу - любую задачу своди к типовой. Превалирующее большинство типовых коттеджных строек вписывается в общую квадратуру застройки 170...220 квадратов, имеет два этажа, два санузла, помещение котельной и концепт построения системы овк либо "первый этаж в теплых полах, второй в радиаторах+санузлы", либо "все в теплых полах". В последние несколько лет все больше и больше строек уходят исключительно в полы по разным причинам: стали лучше утепляться. подешевели тепловые насосы, пришла мода на полы, тренд и проч... Итак, примем, что наш типовый дом имеет 170...220 квадратов, имеет полы на 1эт и полы\радиаторы на 2эт, газовую котельню с котлом и отдельным бойлером 150-200л, рециркуляцией, автоматикой управления , разводкой воды и канализации по санузлам и кухням... Попробуем оценить и выделить три ценового варианта\уровня построения системы: эконом, средний, высокий. Эконом решение для примера может включать в себя простую котельную с котлом и бойлером \ двуконтурный котел без автоматики, разводку в турецком ппр, недорогие радиаторы ( ЕСА, ромстал и прочие турки), недорогую трубу теплого пола (перт). Решение такого плана будет лежать в районе 35..50 евро с квадрата. Среднее решение : котел с бойлером, рециркуляция, трубопроводы на натяжную гильзу рехау-тесе-упонор, радиаторы популярных корадо-пурмо-керми, пристойная запорка, вода и канализация, линейные трапы, встроенные смесители и проч... Это выведет на цену 50-80+ евро с квадрата Высокое - это среднее + покомнатное управление регуляторами, комбинированные котельные, больше двух санузлов в доме, раздельные зоны , дуплексы , трехэтажники. Тут цена за квадрат будет 90+ евро и это не предел. Все цены указаны с работами и вполне могут служить ориентиром стоимости систем овк. Что весомо удорожает систему: санузлы, цокольные отапливаемые этажи, котельные за пределами дома, спарки "газ+тт" и все решения, где присутсвует твердотопливный котел. При одинаковом уровне начинки и комплектухи дома меньше 150 квадратов будут иметь цену квадрата больше, дома выше 250 - ниже, поскольку котельные на эти дома стоят практически одинаково, но равномерно "размазываются" по квадратам. Дома 350+ вообще слабо вписываются в эту картину, поскольку там как правило совсем иной концепт. Коротко как-то так.... 25 1 Посилання на коментар Поділитися на інших сайтах More sharing options...
red baron Опубліковано: 24 січня 2019 Поділитись Опубліковано: 24 січня 2019 Андрей - указанная цена на м2 - это материал + работа или только материал? Посилання на коментар Поділитися на інших сайтах More sharing options...
murava Опубліковано: 24 січня 2019 Автор Поділитись Опубліковано: 24 січня 2019 Андрей - указанная цена на м2 - это материал + работа или только материал? ..."Все цены указаны с работами и вполне могут служить ориентиром стоимости систем овк"... А тебе-то зачем? Посилання на коментар Поділитися на інших сайтах More sharing options...
red baron Опубліковано: 24 січня 2019 Поділитись Опубліковано: 24 січня 2019 ..."Все цены указаны с работами и вполне могут служить ориентиром стоимости систем овк"... А тебе-то зачем? Надо Посилання на коментар Поділитися на інших сайтах More sharing options...
Vikctor Опубліковано: 24 січня 2019 Поділитись Опубліковано: 24 січня 2019 ... Среднее решение : котел с бойлером, рециркуляция, трубопроводы на натяжную гильзу рехау-тесе-упонор, радиаторы популярных корадо-пурмо-керми, пристойная запорка, вода и канализация, линейные трапы, встроенные смесители и проч... Это выведет на цену 50-80+ евро с квадрата... Это без санфаянса, смесителей и инсталляций? Стало интересно просчитать у себя. Вписался в обозначенные параметры. Получилось $57/м2. Из указанного нет линейных трапов, рециркуляции и блоков для встроенных смесителей. Ну и электрокотёл вместо газового. Учитывая что дом меньше обозначенного минимума в 150м2, то очень даже корректная табличка. Посилання на коментар Поділитися на інших сайтах More sharing options...
murava Опубліковано: 24 січня 2019 Автор Поділитись Опубліковано: 24 січня 2019 Вы как самостройщик, не платили за монтаж, сэкономив на рабском труде сантехников Стыдитесь 1 Посилання на коментар Поділитися на інших сайтах More sharing options...
-electron- Опубліковано: 24 січня 2019 Поділитись Опубліковано: 24 січня 2019 В мене вийшло теж. Єдине що без чистової сантехніки, без роботи, але з ТТ котельнею, бетоним септиком на 14 кубів в 2 камерах, з дренажною камерою. Тому думаю що з чистовою, але з газовим котлом, та не таким здоровенним септиком якраз би й вийшов на запропоновані цифри. Я порахував тільки площу без підвалу й тераси вийшов на 40 дол з квадрата. Добавлено через 38 секунд Стыдитесь Таки соромно стало.;) Посилання на коментар Поділитися на інших сайтах More sharing options...
Vikctor Опубліковано: 24 січня 2019 Поділитись Опубліковано: 24 січня 2019 Вы как самостройщик, не платили за монтаж, сэкономив на рабском труде сантехников Стыдитесь С одной стороны да. С другой стороны я ведь материалы покупал не по тем приятным ценам, какие Вы делаете для своих заказчиков. Вы же современные реалии описываете, а мне например труба РаутермС обошлась 1,25-1,4 € (от размера бухты стоимость отличалась:D) Кроме того у меня например фитингов медных на 300€ осталось. Да и остатки канальи ненамного меньше. И опять же - дом то у меня 135м2, что меньше условий задачи. Соответственно он должен считаться скорее по верхней шкале таблицы. Для материалов среднего уровня это 80 €. Так что на рабский труд сантехников остаётся 135*30=4050 €. Мне кажется за такую сумму нашлись бы сантехники, желающие мне помочь.:D Посилання на коментар Поділитися на інших сайтах More sharing options...
B.S.V. Опубліковано: 24 січня 2019 Поділитись Опубліковано: 24 січня 2019 . Мне кажется за такую сумму нашлись бы сантехники, желающие мне помочь.:D В Днепр бы не поехал, но сумма, указанная Вами, приближенная к действительности. На материалах, правда, сэкономили бы много. 2 Посилання на коментар Поділитися на інших сайтах More sharing options...
murava Опубліковано: 28 січня 2019 Автор Поділитись Опубліковано: 28 січня 2019 Последнее время очень часто сталкиваюсь с желанием людей установить тепловой насос в свой дом. Дело вобщем-то нужное, богоугодное и экономически монтажнику чаще всего очень даже полезное ... Все спрашивают "а какой выбрать ?" Особенно это часто звучитт в разрезе добавить к уже существующей системе. Пытаясь написать что-то вразумительное и короткое, у меня черновик этой писанины занял масштаб научной статьи. Дабы не утруждать разбором полетов, я все вытер - и могу сказать следущее: Когда стоит выбор какой именно агрегат или решение выбрать, перед любым монтажником встанет вопрос как гидравлически правильно и корректно по управлению вписать агрегат в существующую или новую систему. По итогу все рекомендации можно свести к тому, что так бы то ни парадоксально звучало - если позволяет бюджет, выбирайте решения от вендоров "водяной" отопительной техники (производителей котельного оборудования). Их решения позволяют легко вписывать тепловые насосы в сущетсвующие системы и грамотно садятся на автоматику управления гидравлической частью. И самое важное - эти решения штатны, как правило не требуют допила и корректно работают. Если с бюджетом сложновато - смотрите на решения "от вентиляционщиков" - это известные зубаданы, дайкины, панасоники и прочие товарищи. Но надо помнить и понимать, что эти производители - вентиляционщики до мозга костей, потому их управление гидравлической частью как правило куцоватое, но вполне успешно решает 80% нужных задач, остальные 20% - на смекалку монтажника. Правда, они потиху учатся и начинают все настойчивей пытаться откусить рынок гидравлического отопления... Что касается бюджетных отечественных поделок на эту тему, то на своей практике годных и аккуратных решений я не встречал. Встречу - расскажу. 13 Посилання на коментар Поділитися на інших сайтах More sharing options...
murava Опубліковано: 29 січня 2019 Автор Поділитись Опубліковано: 29 січня 2019 Немножко истории сантехнического ценообразования, в картинках... 5 Посилання на коментар Поділитися на інших сайтах More sharing options...
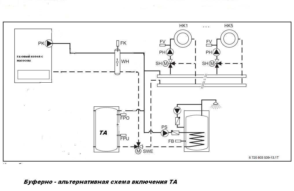
murava Опубліковано: 1 лютого 2019 Автор Поділитись Опубліковано: 1 лютого 2019 Все больше и больше возникает запросов на тему " добавить в систему что-то" - например ТТ котел, тепловой насос или любой другой альтернативный теплогенератор. Но как правило системы уже запущены, работают и больших переделок проводить физически или финансово невозможно. Хотя, изложенное ниже, никак не мешает использовать такие решения и при построении систем с нуля. Чтобы не рассказывать каждому в режиме консультаций теоретические основы, попробую кратко , понятно и по возможности с картинками изложить теорию здесь. Итак, самый простой вариант развития событий - это обеспечить сброс тепла от альтертнативного теплогенератора в буфер/теплоакумулятор. Этот концепт легко и просто применим как для ТТ котла, так и для теплового насоса, для них буферизация - это аккурат то, что доктор прописал. В практике существуют две концептуальные схемы подключения дополнительного/альтернативного теплогенератора (буфера/ТА): так называемые буферно-альтернативное включение и буферно-байпасное включение. Рассмотрим буферно -альтернативное. В отопительной установке дополнительно к газовому котлу эксплуатируется альтернативный генератор, работающий на буферный бак-накопитель. Этот вид гидравлической привязки рекомендуется в случаях преимущественного использования альтернативного теплогенератора, например, дровяного котла. Через альтернативный теплогенератор выполняется загрузка буферного бака ТА. Одним из условий работы такой схемы является тот факт, что отопительная установка полностью снабжается тепловой энергией буферного бака-накопителя. Когда ТА не располагает достаточной температурой, чтобы покрыть запрос тепла от системы, то через коммутирующий клапан SWE происходит переключение на газовый котёл. Этот газовый котёл полностью принимает на себя покрытие тепловой потребности, до тех пока альтернативный теплогенератор не поднимет температуру в ТА выше заданного значения отопительной установки FK. Тогда через коммутирующий клапан SWE снова выполняется переключение на альтернативный теплогенератор. Для корректной работы нужно точно отслеживать температуры FK +FPO/FPU, которые и обеспечивают условия для алгоритма переключения между ТА и основным котлом. Наличие или отсутсвие гидрострелки WH не принципиально, котел может и не иметь своего насоса и не подключаться через WH Рассмотрим буферно-байпасное Реализация «последовательного режима» с ТА и есть по сути буферно-байпасным включением (схемой). Преимущество такой схемы заключается в том, что температура в ТА может упасть до температурного уровня обратного трубопровода системы отопления. Альтернативный теплогенератор, то естьТА, может непрерывно отдавать энергию в отопительную установку. Это преимущество подкупает тем, что поток всегда проходит через традиционный котёл или ГС (WH) и как правило может всегда отслеживаться уже ранее установленной штатной автоматикой котла Если в системе дополнительно к газовому котлу эксплуатируется дровяной котёл или ТН с ТА, то этот способ гидравлической привязки рекомендуется при периодическом использовании этого альтернативного генератора. Поток проходит через ТА и выгружает запасенную энергию в общую систему только в том случае, если температура в обратном трубопроводе FAR становится меньше, чем температура в FB/FPU, а иначе поток обратного трубопровода системы проходит по байпасу непосредственно к гидрострелке или газовому котлу. Переключение клапана SWE происходит по отслеживанию минимум двух темеператур FAR и FB. На моей практике чаще всего применяется буферно-байпасная схема - она всегда немного проще в допиле и реализации, диференциальное управление по двум точкам в принцпе не является каким-то сложным алгоритмом и много недорогих регуляторов могут реализовать эту схему. Если кому пригодилось - берите и пользуйтесь 17 1 1 Посилання на коментар Поділитися на інших сайтах More sharing options...
blacktigra Опубліковано: 4 лютого 2019 Поділитись Опубліковано: 4 лютого 2019 Если ТС не против, чуть дополню. В большинстве современных тепловых насосов импортного производства используются циркуляционные насосы с двигателем постоянного тока, в которых стоят постоянные магниты. В системах отопления со стальными радиатороами в воде присутствует довольно много мелкой ржавчины, которая отлично прилипает к роторам насосов, из-за чего насосы через какое-то время говорят "Я все". По этой же причине может выйти из строя датчик расхода, т.к. эта ржавчина забивает пьезо-кристалл. Если в системе отопления кроме того еще присутствует и буферная емкость, внутренняя поверхность которых, как правило, ничем не покрыта, то количество взвеси становится еще больше. Туда-же стальные гидрострелки и гребенки. Т.к. использование теплового насоса обычно не предполагает высокие температуры подачи, то полная дегазация воды может происходить в течение долгого времени - растворенный кислород будет способствовать увеличению количеств ржавчины. Если хозяин дома всерьез рассматривает установку теплового насоса (или просто насоса с BLDC мотором) в такую систему, настоятельно рекомендую не пожалеть денег на фильтр с магнитной вставкой, и добавление в систему ингибитора коррозии. Фильтр может быть любого производителя, обращайте внимание на наличие магнита. Вот навскидку несколько моделей, на которые стоит обратить внимание: Giacomini R146C Caleffi 5453 Fernox TF1 Spirotech Spirotrap ... Для желающих сэкономить - вот это не магнитный фильтр: 10 Посилання на коментар Поділитися на інших сайтах More sharing options...
murava Опубліковано: 4 лютого 2019 Автор Поділитись Опубліковано: 4 лютого 2019 Фильтр может быть любого производителя, обращайте внимание на наличие магнита. Вот навскидку несколько моделей, на которые стоит обратить внимание: Giacomini R146C Caleffi 5453 Fernox TF1 Spirotech Spirotrap ... .... Из более дешевых вариантов можно посмотреть на Рефлекс., артикулы 9256ХХХ Посилання на коментар Поділитися на інших сайтах More sharing options...
SON Опубліковано: 4 лютого 2019 Поділитись Опубліковано: 4 лютого 2019 В большинстве современных тепловых насосов импортного производства используются циркуляционные насосы с двигателем постоянного тока, в которых стоят постоянные магниты. Двигатели постоянного тока подразумевают щетки, т.е. моторесурс довольно ограничен. Мож все таки там асинхронник с магнитами и электронным управлением? Чисто из спортивного интереса. Посилання на коментар Поділитися на інших сайтах More sharing options...
blacktigra Опубліковано: 4 лютого 2019 Поділитись Опубліковано: 4 лютого 2019 Двигатели постоянного тока подразумевают щетки, т.е. моторесурс довольно ограничен. Там стоят довольно качественные щетки Curaprox, их надолго хватает. 1 Посилання на коментар Поділитися на інших сайтах More sharing options...
jenkins Опубліковано: 5 лютого 2019 Поділитись Опубліковано: 5 лютого 2019 Там стоят довольно качественные щетки Curaprox, их надолго хватает. иногда и splat, но эти немного похуже будут - надо уточнять при покупке. Посилання на коментар Поділитися на інших сайтах More sharing options...
Рекомендовані повідомлення
Створіть акаунт або увійдіть у нього для коментування
Ви маєте бути користувачем, щоб залишити коментар
Створити акаунт
Зареєструйтеся для отримання акаунта. Це просто!
Зареєструвати акаунтУвійти
Вже зареєстровані? Увійдіть тут.
Увійти зараз