murava Опубліковано: 22 лютого 2017 Автор Поділитись Опубліковано: 22 лютого 2017 Громко не ругайтесь камрады я исправлюсь. Больше! Больше треша! Посилання на коментар Поділитися на інших сайтах More sharing options...
blacktigra Опубліковано: 22 лютого 2017 Поділитись Опубліковано: 22 лютого 2017 Громко не ругайтесь камрады я исправлюсь. Уже теплее. Осталось убрать один клапан, и будет хорошо. Добавлено через 1 минуту Черт, я ведь раньше такую же схему рисовал. Вот как меняется сознание в зависимости от времени суток! Посилання на коментар Поділитися на інших сайтах More sharing options...
murava Опубліковано: 22 лютого 2017 Автор Поділитись Опубліковано: 22 лютого 2017 Вот этот " или так 2" вообще лишний Просто в тройник. Посилання на коментар Поділитися на інших сайтах More sharing options...
timoc Опубліковано: 22 лютого 2017 Поділитись Опубліковано: 22 лютого 2017 спасибо исправлю Посилання на коментар Поділитися на інших сайтах More sharing options...
murava Опубліковано: 23 лютого 2017 Автор Поділитись Опубліковано: 23 лютого 2017 Японские компании после 20 лет борьбы договорились о едином стандарте на подписи к кнопкам управления унитазом. Здесь мне кажется прекрасным всё: 1. Уже 20 лет выпускаются унитазы с управлением, сложность которого сравнима с умными домами нашего депутатского корпуса в конча-заспах 2. Этот рынок на столько конкурентен, что точатся эпические по масштабам бои за умы потребителей! 3. Ввели единый стандарт управления унитазом! Вдумайтесь в масштаб трагедии: кто-то наверняка путался в функционале А теперь подите в какой-то агромат, встретьте консультанта и попросите что-то порекомендовать "как для себя". Вам наверняка посоветуют какой-то Twyford за многие сотни денег, главным и неоспоримым преимуществом которого будет незабвенная плавно опускающаяся крышка soft-close и высокотехнологичная пневматическая кнопка плавного спуска воды (опционально). 10 Посилання на коментар Поділитися на інших сайтах More sharing options...
Vikctor Опубліковано: 23 лютого 2017 Поділитись Опубліковано: 23 лютого 2017 Здесь мне кажется прекрасным всё: А ещё на групповом фото наверняка стоят СЕО компаний с миллионными бонусами по итогам года. Это же как нация любит комфортно по-$рать... 2 Посилання на коментар Поділитися на інших сайтах More sharing options...
troll_9000 Опубліковано: 23 лютого 2017 Поділитись Опубліковано: 23 лютого 2017 Громко не ругайтесь камрады я исправлюсь. А де байпас мимо бочки? Посилання на коментар Поділитися на інших сайтах More sharing options...
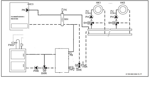
murava Опубліковано: 26 лютого 2017 Автор Поділитись Опубліковано: 26 лютого 2017 Более подробно схема обсуждалась ранее. Но для тех, кто читает впервые, расскажем подробнее. В теме поднимался вопрос как относительно безболезненно и просто включить и меющуюся систму с газовым котлом ТТ котел с буфером. Была предложена вот такая схема Как это работает - читать здесь Попался дом, где попросили допилить до ума котельную под определенные хотелки. Пришлось проявить некоторую изобретательность в доводке до ума чужих начинаний. Практически это вариант был реализован вот так: 1. Газовый котел Будерус 172i + емс автоматика управления смесительным контутром и бойлером. Смесительный контур стоит на радиаторы по причине того, что при разгрузке буфера температура носителя может подняться далеко выше расчитанной котельной автоматикой - нужно избежать бездумного перегрева. 2. В системе сеть камин с водяной рубашкой, который работает на буфер 700л. Управление подмесом осуществляется с через трехходовый клапан и контроллер Euroster 11M. Клапаны с предварительной настройкой температуры использовать не хочу по причине возможности подстройки и оперативного изменения температуры обратки. 3. Буфер включается на разгрузку по сигналу терморегулятора ОВЕН2ТРМ1 с помощью трехходового клапана. Использован поворотник, можно взять и зональник. 4. В системе есть солнечные панели, которые греют бойлер гвс и при избытке - даже буфер. Монтировалось не мной. Больше фото есть в альбоме. На висящие сопли проводов внимания не обращайте - чем больше подрядчиков на один дом, тем меньше порядку. У семи нянек дитя без глаза. 8 Посилання на коментар Поділитися на інших сайтах More sharing options...
Vikctor Опубліковано: 27 лютого 2017 Поділитись Опубліковано: 27 лютого 2017 Больше фото есть в альбоме. Андрей, пару вопросов по фото, если можно. Увидел, что Вы пользуете шаровые краны под пайку. [/img] Давно это делаете? Я к тому, что на практике не возникает с ними проблем в дальнейшем? Случись чего с краном, его ведь только вырезать придётся... Это такие краны как на фото ниже? Получается их края для трубы соответсттвующего диаметра выступают муфтами? Эти края тоже зачищаются перед пайкой? [/img] Посилання на коментар Поділитися на інших сайтах More sharing options...
naupv Опубліковано: 27 лютого 2017 Поділитись Опубліковано: 27 лютого 2017 Ещё увидел в обвязке бочёнок интересный. flamcogroup.com/ru/catalog/rassiritel-nye-sistemy-i-prinadleznosti/vozduhootvodciki-i-grazeuloviteli/separator-vozduha-flamcovent-s-udaleniem-mikropuzyr-kov Посилання на коментар Поділитися на інших сайтах More sharing options...
blacktigra Опубліковано: 27 лютого 2017 Поділитись Опубліковано: 27 лютого 2017 flamcogroup.com/ru/catalog/rassiritel-nye-sistemy-i-prinadleznosti/vozduhootvodciki-i-grazeuloviteli/separator-vozduha-flamcovent-s-udaleniem-mikropuzyr-kov Он ведь на обратке стоит, и головой вниз. Фильтр циклонный, но без магнита судя по всему. Посилання на коментар Поділитися на інших сайтах More sharing options...
Vikctor Опубліковано: 27 лютого 2017 Поділитись Опубліковано: 27 лютого 2017 flamcogroup.com/ru/catalog/r...mikropuzyr-kov Не очень похоже... Фильтр циклонный, но без магнита судя по всему. Вот и я подумал так же. Видя приверженность ТС к джакоминивским пасочкам, решил что это такая штука: i.piccy.info/i9/9bbb6eb1e3a1ff108f21ce4986513deb/1488188262/25508/1003443/7_800.jpg' alt='7_800.jpg'>[/img] Теперь вижу, что не точно такая, но вариация на тему... Посилання на коментар Поділитися на інших сайтах More sharing options...
murava Опубліковано: 27 лютого 2017 Автор Поділитись Опубліковано: 27 лютого 2017 Андрей, пару вопросов по фото, если можно. Увидел, что Вы пользуете шаровые краны под пайку. Давно это делаете? Я к тому, что на практике не возникает с ними проблем в дальнейшем? Случись чего с краном, его ведь только вырезать придётся... Это такие краны как на фото ниже? Получается их края для трубы соответсттвующего диаметра выступают муфтами? Эти края тоже зачищаются перед пайкой? Робкие попытки использовать эти краники начались еще лет 5-6 назад. До сегодняшнего дня вроде все спокойно и можно смело рекомендовать использовать эти краники в обвязке, никаких артефактов с ними я не замечал: изделие знатное и для пайки приспособлено, тоесть главное фанатически не перегреть чтобы не оплавились тефлоновые прокладки внутри. Он сделан раструбами наружу, и да, раструбы надо перед пайкой зачистить внутри. Про вырезать/не вырезать: ну поставьте там резьбовой - и для замены все равно прийдется в большинстве случаев брать и вырезать. Краны с американкой - не везде вариант, да и глупо. С ними одна беда - их очень неохотно возят. Официалы не возят или просят выкупать авансом и коробочными нормами с непонятными сроками поставок. В ближних европах они такие же неходовые как и у нас. Как я не пытался пиарить их среди монтажников с корыстной целью - появятся объемы - упадет цена, не шибко получается. Во-первых - они таки дорогие и стоят подчас дороже крана с американкой такого диаметра. Во-вторых - это очень специфичная ниша + с наличием в формате "пришел и взял под монтаж" очень часто полный швах. Ещё увидел в обвязке бочёнок интересный. Наверное магнитный фильтр? Меня какой-то чувак по телефону с джакоминивского сайта убеждал, что этого фильтра на обратке более чем достаточно для СО и грязевики не нужны. У Вас же в обвязке как минимум один грязевик перед насосом увидел. Получается магнитный фильтр таки не панацея? Это простой шламоуловитель/циклонный фильтр. Без магнита, магниты актуальны в больших системах, да и толку от них при путешествующей по системе пакле и прочих немагнитных вещах - мало. По идее в большинстве случаев достаточно и простого косого грязевика. Но этот не так критически дорог, чтобы не попользовать. Да и штучька интересная - во сколько вопросов набижало 7 Посилання на коментар Поділитися на інших сайтах More sharing options...
StNick Опубліковано: 27 лютого 2017 Поділитись Опубліковано: 27 лютого 2017 . Краны с американкой - не везде вариант, да и глупо. а можете разьяснить? Ведь есть говорить за узел подключения котла к системе, то на youtube експерты рекомендуют ставить не просто американку, а две встречно направленные американки... Посилання на коментар Поділитися на інших сайтах More sharing options...
murava Опубліковано: 27 лютого 2017 Автор Поділитись Опубліковано: 27 лютого 2017 Для котла наверное кран с американкой - самое оно, но всюду их пихать в угоду разборности не всегда разумно. Посилання на коментар Поділитися на інших сайтах More sharing options...
Korni Опубліковано: 27 лютого 2017 Поділитись Опубліковано: 27 лютого 2017 ....не всегда разумно. Тупо дорого. Посилання на коментар Поділитися на інших сайтах More sharing options...
Vikctor Опубліковано: 3 березня 2017 Поділитись Опубліковано: 3 березня 2017 Андрей, подскажите - на фото Вашей работы использована 28-ая труба (кроме отводов на РБ)? i.piccy.info/i9/8eb24b9d59a67e9f1dce2f9b40003220/1488544143/95534/1003443/100_3649_800.jpg' alt='100_3649_800.jpg'>[/img] Я диаметры труб по фото пока не могу точно определить. Просто удивился в своё время сложным конструкциям для обводов под котлом и справа у кирпичной стены. И только сейчас, подбирая материалы для обвязки топочной, начал догадываться почему всё так закручено - готовые обводы у SANHA предлагаются только до ф22... Посилання на коментар Поділитися на інших сайтах More sharing options...
naupv Опубліковано: 3 березня 2017 Поділитись Опубліковано: 3 березня 2017 Андрей, подскажите - на фото Вашей работы использована 28-ая труба (кроме отводов на РБ)? У меня тоже вопрос к нему. Что там на Фугасе накручено? какие переходы. Посилання на коментар Поділитися на інших сайтах More sharing options...
StNick Опубліковано: 3 березня 2017 Поділитись Опубліковано: 3 березня 2017 Просто удивился в своё время сложным конструкциям для обводов под котлом и справа у кирпичной стены. И только сейчас, подбирая материалы для обвязки топочной, начал догадываться почему всё так закручено - готовые обводы у SANHA предлагаются только до ф22... я бы делал(и делаю) в двух уровнях (по глубине), тогда не надо обводы... конечно если нет спец. задач 3 Посилання на коментар Поділитися на інших сайтах More sharing options...
sov1178 Опубліковано: 3 березня 2017 Поділитись Опубліковано: 3 березня 2017 я бы делал(и делаю) в двух уровнях (по глубине) +1 у себя так сделал, про обводы даже не думал - дорогие они. 1 Посилання на коментар Поділитися на інших сайтах More sharing options...
fim Опубліковано: 3 березня 2017 Поділитись Опубліковано: 3 березня 2017 +1 у себя так сделал, про обводы даже не думал - дорогие они. зато красиво (с обводами), но еще из минусов - херовость утепления, а медь, зараза, так и норовит все тепло отдать а утепление - еще та задачка и стоимость например, мне с низкотемпературным генератором, по хорошему нужно не менее 1,5см утеплителя на подаче, ну шоб не растерять много 1 Посилання на коментар Поділитися на інших сайтах More sharing options...
StNick Опубліковано: 3 березня 2017 Поділитись Опубліковано: 3 березня 2017 зато красиво (с обводами), но еще из минусов - херовость утепления, а медь, зараза, так и норовит все тепло отдать а утепление - еще та задачка и стоимость например, мне с низкотемпературным генератором, по хорошему нужно не менее 1,5см утеплителя на подаче, ну шоб не растерять много мне тут рассылка пришла мануал по технике утепления K-FLEX может кому пригодится, ссылка пока активна drive.google.com/file/d/0B5sM2LVnXD8vSXNyOGhQaDNEZnM/view 2 Посилання на коментар Поділитися на інших сайтах More sharing options...
Vikctor Опубліковано: 3 березня 2017 Поділитись Опубліковано: 3 березня 2017 а утепление - еще та задачка и стоимость В местах хомутов, коллекторов, шаровых кранов всё равно будут разрывы. Так что обводом больше, обводом меньше - не так уж важно. мне тут рассылка пришла мануал по технике утепления K-FLEX Пытался у официалов купить чуть их дорогущих игрушек - даже не ответили... Посилання на коментар Поділитися на інших сайтах More sharing options...
StNick Опубліковано: 3 березня 2017 Поділитись Опубліковано: 3 березня 2017 Пытался у официалов купить чуть их дорогущих игрушек - даже не ответили... этого гуталина везде полно, у того же астера на складе был, видел немерянно K-FLEX 1 Посилання на коментар Поділитися на інших сайтах More sharing options...
fim Опубліковано: 3 березня 2017 Поділитись Опубліковано: 3 березня 2017 (змінено) может кому пригодится, ссылка пока активна спасибо вот и получается, что нужно вести трубы с учетом последующего утепления зы скорлупа, беленькая интересно у нас можно купить? Змінено 3 березня 2017 користувачем fim Посилання на коментар Поділитися на інших сайтах More sharing options...
Рекомендовані повідомлення
Створіть акаунт або увійдіть у нього для коментування
Ви маєте бути користувачем, щоб залишити коментар
Створити акаунт
Зареєструйтеся для отримання акаунта. Це просто!
Зареєструвати акаунтУвійти
Вже зареєстровані? Увійдіть тут.
Увійти зараз