yurriy Опубліковано: 11 жовтня 2024 Поділитись Опубліковано: 11 жовтня 2024 1 час назад, mib сказал: Так что бы от темы далеко не уходить, реле напряжения в будущем должны до Деи стоять ? Тоесть аут зубра это ин деи? Та, якби, нащо дублювати функціонал інвертора? В ньому є реле напруги з більш широким діапазоном по напругам та частоті мережі. Я вийняв зубри із щитка та змонтував на їх місці обв'язку інвертора. Зубри додадуть лиш додаткового гемору інвертору. 3 Посилання на коментар Поділитися на інших сайтах More sharing options...
yurriy Опубліковано: 11 жовтня 2024 Поділитись Опубліковано: 11 жовтня 2024 23 минуты назад, mib сказал: Но от зубра до сарая метров 15 туда и столько же обратно, раньше бы не задумываясь поставил 10 но опять таки жаба 6 квадратів буде достатньо. У Деї є чудова здатність берегти ваш кабель від перевантажень. Обмежуєте у меню потужність, яку можна брати від мережі, і кабель з автоматами працюють у спа-режимі )). Якщо виникне необхідність додати потужності у навантаження більше за встановлений ліміт - інвертор додасть її з батареї або сонця. 5 Посилання на коментар Поділитися на інших сайтах More sharing options...
mib Опубліковано: 11 жовтня 2024 Поділитись Опубліковано: 11 жовтня 2024 3 минуты назад, yurriy сказал: 6 квадратів буде достатньо. У Деї є чудова здатність берегти ваш кабель від перевантажень. Обмежуєте у меню потужність, яку можна брати від мережі, і кабель з автоматами працюють у спа-режимі )). Якщо виникне необхідність додати потужності у навантаження більше за встановлений ліміт - інвертор додасть її з батареї або сонця. Да мы и сами дрессированные Привыкли жить с автоматом 16 ампер, но это может забыться Но я вот смотрю 6 квадратов проходит для 32 ампера автомата, больше то у меня и нету А если будет ЗТ не факт, но счетчик под ЗТ поставил Сам себя читаю, выглядит как уговаривайте меня Но у меня есть и свойство перебздеть и как то 10 квадратов вроде и излишне 1 Посилання на коментар Поділитися на інших сайтах More sharing options...
k-master Опубліковано: 11 жовтня 2024 Поділитись Опубліковано: 11 жовтня 2024 6 хвилин тому, mib сказав: Да мы и сами дрессированные Привыкли жить с автоматом 16 ампер, но это может забыться Но я вот смотрю 6 квадратов проходит для 32 ампера автомата, больше то у меня и нету А если будет ЗТ не факт, но счетчик под ЗТ поставил Сам себя читаю, выглядит как уговаривайте меня Но у меня есть и свойство перебздеть и как то 10 квадратов вроде и излишне В мене щит зібраний 6-ю при підключених 15-ти кіловатах. Тобто там ніколи більше ніж десь 25А не може бути. Коли інвертор продає вдень 8-10 кВт в тепловізор можна дуже гарно роздивитись шлях струму у щітку, дроти на пару градусів тепліше. Тобто втрати є, а у вас на 30-ти метрах я б порахував опір, втрати у звичайному режимі, максимальному та при зеленому тарифі. 2 Посилання на коментар Поділитися на інших сайтах More sharing options...
mib Опубліковано: 11 жовтня 2024 Поділитись Опубліковано: 11 жовтня 2024 8 минут назад, k-master сказал: Тобто втрати є, а у вас на 30-ти метрах я б порахував опір, втрати у звичайному режимі, максимальному та при зеленому тарифі. Вроде по 15 считать надо там и там своя нагрузка может быть На входе нагрузка + зарядка На выходе нагрузка либо генерация Но по панелям будет максимум 10 кВт да и по нагрузке я редко выпрыгиваю за 9, это когда гоняюсь за ночным тарифом, летом будет обратная сторона погоня за солнцем, раньше это ewelink делал теперь home assistant Посилання на коментар Поділитися на інших сайтах More sharing options...
Vikctor Опубліковано: 11 жовтня 2024 Поділитись Опубліковано: 11 жовтня 2024 27 минут назад, mib сказал: ...Ну и такой же вопрос по автоматам, какой перед какой после? Я не ставив додаткових автоматів, бо їх і так вистачає. Просто раніше від зубрів фази йшли на крос модуль і звідти розподілялися або на головні автоматі фаз, або на трифазні прилади. А зараз після зубрів іде на клеми гріду інвертору а від клем лоуду на крос-модуль. Головний автомат будинкових щитів на 32А і головні фазні автомати теж 32А. Так що інвертор зо всіх боків оточений 32А автоматами. 1 Посилання на коментар Поділитися на інших сайтах More sharing options...
razzil Опубліковано: 12 жовтня 2024 Поділитись Опубліковано: 12 жовтня 2024 (змінено) 11.10.2024 в 00:20, Vikctor сказав: Його пропускна здатність 45А по кожній з фаз. Щось я заплутався. Так 45А на фазу чи 50% від потужності (10кВт/2=5кВт) на фазу? Чи 50% це коли від батареї? А якщо є сонце? І от ще цікаво, припустимо ми заборонили продаж, але ж він може підживлювати споживачів які підʼєднані до основної мережі, тобто на вході (якщо встановлені СТ). І так само частина висить на бекапі. Є якась логіка розподілення сонячної енергії між ними? Змінено 12 жовтня 2024 користувачем razzil Посилання на коментар Поділитися на інших сайтах More sharing options...
Vikctor Опубліковано: 12 жовтня 2024 Поділитись Опубліковано: 12 жовтня 2024 1 час назад, razzil сказал: Щось я заплутався. Так 45А на фазу чи 50% від потужності (10кВт/2=5кВт) на фазу? Чи 50% це коли від батареї? А якщо є сонце? І от ще цікаво, припустимо ми заборонили продаж, але ж він може підживлювати споживачів які підʼєднані до основної мережі, тобто на вході (якщо встановлені СТ). І так само частина висить на бекапі. Є якась логіка розподілення сонячної енергії між ними? 45А то байпас. Спойлер 50% від загальной потужності інвертора на одну фазу в автономному режимі в будь-якой конфігурації. Наприклад 50%+50%+0% чи 50%+20%+30%. Якщо від сонця, то скоріш за все той самий номінал інвертору і є максимальной потужністю з тим самим розподілом по фазах. Про останне речення нічого не скажу. То панове yurriy чи volomoto підкажуть. 2 Посилання на коментар Поділитися на інших сайтах More sharing options...
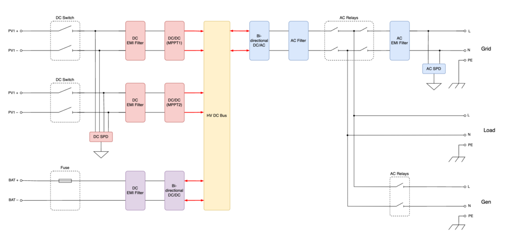
volomoto Опубліковано: 12 жовтня 2024 Поділитись Опубліковано: 12 жовтня 2024 2 години тому, razzil сказав: І от ще цікаво, припустимо ми заборонили продаж, але ж він може підживлювати споживачів які підʼєднані до основної мережі, тобто на вході (якщо встановлені СТ). І так само частина висить на бекапі. Є якась логіка розподілення сонячної енергії між ними? Нема якогось розподілення, бо споживані на вході і на виході фактично підключені до мережі, до якої також підключений інвертор, який підмішує туди стільки потужності, скільки може. А може стільки, скільки є сонця, та скільки дозволено з акумуляторів в табличці Time Of Use. Ось так виглядає функціональна схема цього інвертора: 6 Посилання на коментар Поділитися на інших сайтах More sharing options...
razzil Опубліковано: 13 жовтня 2024 Поділитись Опубліковано: 13 жовтня 2024 7 годин тому, volomoto сказав: Ось так виглядає функціональна схема цього інвертора: Дякую, це все пояснює. Посилання на коментар Поділитися на інших сайтах More sharing options...
yurriy Опубліковано: 13 жовтня 2024 Поділитись Опубліковано: 13 жовтня 2024 9 часов назад, volomoto сказал: Ось так виглядає функціональна схема цього інвертора: Маю сумніви щодо відповідності блок-схеми 3-фазному інвертору. По-перше, він не має безпосереднього зв'язку порта Gen з портом Load. Інакше інвертор не зміг би обмежувати навантаження генератора. По-друге, така блок-схема ніяк не пояснює це явище: Посилання на коментар Поділитися на інших сайтах More sharing options...
yur43 Опубліковано: 13 жовтня 2024 Автор Поділитись Опубліковано: 13 жовтня 2024 18 хвилин тому, yurriy сказав: він не має безпосереднього зв'язку порта Gen з портом Load. Інакше інвертор не зміг би обмежувати навантаження генератора. 1. вважаєте що там всередині ще один перетворювач AC/DC ? 2. AC і порт генератора працюють одночасно тільки в режимі розумного навантаження. Посилання на коментар Поділитися на інших сайтах More sharing options...
volomoto Опубліковано: 13 жовтня 2024 Поділитись Опубліковано: 13 жовтня 2024 43 хвилини тому, yurriy сказав: По-перше, він не має безпосереднього зв'язку порта Gen з портом Load. Інакше інвертор не зміг би обмежувати навантаження генератора. Ви не розібрались з тим, як працює це обмеження, тому думаєте, що наводите аргумент. 44 хвилини тому, yurriy сказав: По-друге, така блок-схема ніяк не пояснює це явище: Ні, бо це функціональність всього однієї компоненти: DC-AC перетворювача, який в 3ф інверторі підтримує асиметрію і навіть може працювати по одному плечі як інвертор, а по іншому – як випрямляч, тобто споживати з однієї фази і відразу (через DC шину) перетворювати це в АС на іншій фазі. 1 Посилання на коментар Поділитися на інших сайтах More sharing options...
yurriy Опубліковано: 13 жовтня 2024 Поділитись Опубліковано: 13 жовтня 2024 (змінено) 1 час назад, volomoto сказал: це функціональність всього однієї компоненти: DC-AC перетворювача, який в 3ф інверторі підтримує асиметрію і навіть може працювати по одному плечі як інвертор, а по іншому – як випрямляч, тобто споживати з однієї фази і відразу (через DC шину) перетворювати це в АС на іншій фазі. Якщо я вірно зрозумів, то 3-фазний інвертор має 3 окремих двонаправлених перетворювача, які можуть одночасно працювати у різних напрямах. Тоді (див мій скріншот) з L1 та L3 інвертор забирає потужність, а на L2 компенсує. Тим самим вирівнюючи споживання по фазам. Так? Як на мене - супер функціонал. А які інвертори теж так можуть? Цікаво. Змінено 13 жовтня 2024 користувачем yurriy Посилання на коментар Поділитися на інших сайтах More sharing options...
yurriy Опубліковано: 13 жовтня 2024 Поділитись Опубліковано: 13 жовтня 2024 1 час назад, volomoto сказал: Ви не розібрались з тим, як працює це обмеження, тому думаєте, що наводите аргумент. Не було нагоди, але дуже цікаво як він це робить? Посилання на коментар Поділитися на інших сайтах More sharing options...
yur43 Опубліковано: 13 жовтня 2024 Автор Поділитись Опубліковано: 13 жовтня 2024 хоч якось тут працює ця JK-BMS 1 Посилання на коментар Поділитися на інших сайтах More sharing options...
yur43 Опубліковано: 13 жовтня 2024 Автор Поділитись Опубліковано: 13 жовтня 2024 люди, як отого тілівізора внизу прибрати? Оте UPS 1 Посилання на коментар Поділитися на інших сайтах More sharing options...
МакДо Опубліковано: 13 жовтня 2024 Поділитись Опубліковано: 13 жовтня 2024 1 годину тому, yur43 сказав: люди, як отого тілівізора внизу прибрати? Оте UPS Пане, лише шляхом відʼєднання проводу з клемника Load… 2 Посилання на коментар Поділитися на інших сайтах More sharing options...
k-master Опубліковано: 13 жовтня 2024 Поділитись Опубліковано: 13 жовтня 2024 9 годин тому, yurriy сказав: По-перше, він не має безпосереднього зв'язку порта Gen з портом Load. Інакше інвертор не зміг би обмежувати навантаження генератора. Для того щоб обмежити потужність генератора треба просто мати на вході генератора датчик струму. Коли струм генератора доходить до максимума то вимикаємось чи починаємо розряджати батарею. 2 Посилання на коментар Поділитися на інших сайтах More sharing options...
volomoto Опубліковано: 13 жовтня 2024 Поділитись Опубліковано: 13 жовтня 2024 8 годин тому, yurriy сказав: Якщо я вірно зрозумів, то 3-фазний інвертор має 3 окремих двонаправлених перетворювача, які можуть одночасно працювати у різних напрямах. Ні, це один 3ф перетворювач. 8 годин тому, yurriy сказав: Не було нагоди, але дуже цікаво як він це робить? Якщо потужність навантаження перевищує Max Generator Power, то інвертор вимикає реле генератора і переходить на акумулятор. Якщо ж стоїть галочка Advanced Settings->Gen Peak Shaving, то все, що вище Max Generator Power, інвертор компенсовує з батареї. Тобто воно працює аналогічно до Grid Peak Shaving, але з генератором. 1 2 Посилання на коментар Поділитися на інших сайтах More sharing options...
Leader9 Опубліковано: 13 жовтня 2024 Поділитись Опубліковано: 13 жовтня 2024 (змінено) Якби на вході з генератора був перетворювач АС-DC він би не зважав на форму і частоту ... скоріш за все на вході стоїть CT, він бачить потужніть з гени і коли наближається до вказаного обмеження добавляє з батареї чи іншщого доступного джерела чим і не перевантажує генератор... Змінено 13 жовтня 2024 користувачем Leader9 1 Посилання на коментар Поділитися на інших сайтах More sharing options...
razzil Опубліковано: 13 жовтня 2024 Поділитись Опубліковано: 13 жовтня 2024 (змінено) А однофазний инверторний генератор буде працювати на три фази? Чи обов'язково зміщення має бути? Update. З того що знайшов, то простіше і безпечніше генератор повісити відразу на батарею, через окремий зарядний пристрій. Змінено 13 жовтня 2024 користувачем razzil Посилання на коментар Поділитися на інших сайтах More sharing options...
yur43 Опубліковано: 14 жовтня 2024 Автор Поділитись Опубліковано: 14 жовтня 2024 (змінено) 14 годин тому, МакДо сказав: Пане, лише шляхом відʼєднання проводу з клемника Load… напишу в підтримку, нехай вбудують в додаток калькулятор, порахувати навантаження має бути одна цифра Змінено 14 жовтня 2024 користувачем yur43 1 1 Посилання на коментар Поділитися на інших сайтах More sharing options...
razzil Опубліковано: 14 жовтня 2024 Поділитись Опубліковано: 14 жовтня 2024 10.10.2024 в 23:56, Vikctor сказав: Вчора перевірив - все відбувається як я і хотів - котел не вмикається. А як що до ситуації, коли в 23:00 котел увімкнувся, а в 24:00 зникає мережа? Виникає питання що раніше станеться, котел припинить гріти чи інвертор піде в захист. А в цей час ще й посудомийка працює, машина заряджається. Посилання на коментар Поділитися на інших сайтах More sharing options...
beavis Опубліковано: 14 жовтня 2024 Поділитись Опубліковано: 14 жовтня 2024 (змінено) 1 годину тому, yur43 сказав: напишу в підтримку, нехай вбудують в додаток калькулятор, порахувати навантаження Використовуйте Солармен, там одна цифра. Мені ж зручніше бачити окремо, що у мене на лінії після CT Змінено 14 жовтня 2024 користувачем beavis 1 Посилання на коментар Поділитися на інших сайтах More sharing options...
Рекомендовані повідомлення
Створіть акаунт або увійдіть у нього для коментування
Ви маєте бути користувачем, щоб залишити коментар
Створити акаунт
Зареєструйтеся для отримання акаунта. Це просто!
Зареєструвати акаунтУвійти
Вже зареєстровані? Увійдіть тут.
Увійти зараз